NPM-D3 20151225 - 第533页
Ref No. Remarks R 1 Q'ty 95-A 標準キャリブレーションジグキット:NPM Standard Calibration Jig Kit:NPM イラスト No. Part No. 品 名 品 番 数量 R 2 パーツリスト Kit No. キット品番 Kit Name キット名称 N610081724AA Part Nam e 備 考 セク ション No . PARTS LIST Section No.…

95-A
標準キャリブレーションジグキット:NPM
Standard Calibration Jig Kit:NPM
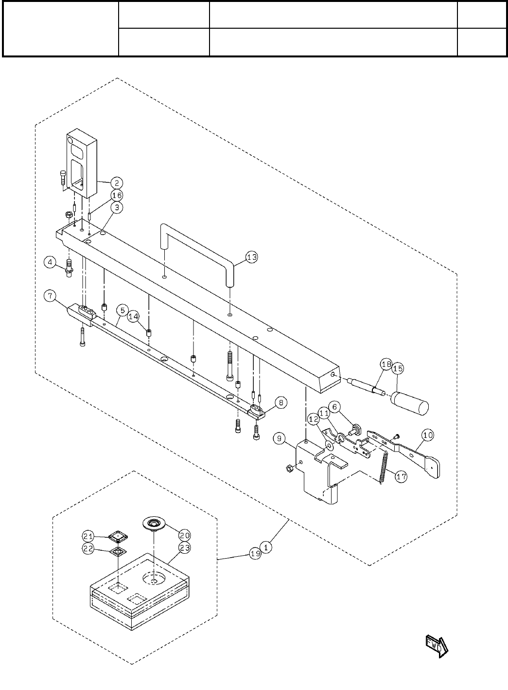
パーツレイアウト
Kit No.
キット品番
Kit Name
キット名称
N610081724AA
セクションNo.
PARTS LAYOUT
Section No.
--
O339
( KN610081724AA-05-1 )

Ref
No.
Remarks R
1
Q'ty
95-A
標準キャリブレーションジグキット:NPM
Standard Calibration Jig Kit:NPM
イラスト
No.
Part No.
品 名品 番 数量
R
2
パーツリスト
Kit No.
キット品番
Kit Name
キット名称
N610081724AA
Part Name
備 考
セクションNo.
PARTS LIST
Section No.
R
3
PLATE
2
1 N210080710AB
PLATE
1
2 N210080707AB
TARGET
2
3 KXFB03KAA01
BLOCK
2
4 N210080708AA
PLATE
2
5 N210080709AA
PLATE
1
6 N210088910AD
PLATE
1
7 N210088911AA
PLATE
1
8 N210089004AA
JOINT
2
9 N210098699AA
BOARD
1
10 N210108792AC
BRACKET
1
11 N210111175AC
COVER
1
12 N210108793AA
BRACKET
1
13 N210113382AA
PLATE
1
14 N210088913AB
COVER
1
15 N210084817AA
BATTERY
2
16 LR6EJ/4SE
A
LR6EJ/4SE
SPACER
4
17 N510028997AA C-411
FIBER
2
18 N310E32T12R E32-T12R
SCREW
4
19 N510018147AA
Cross recessed Countersunk head machine screw M3X16-4.8 A2J(Trivalent
SCREW
4
20 N510018156AA
Cross recessed Countersunk head machine screw M3X5-4.8 A2J (Trivalent)
JOINT
2
21 N510066662AA KQ2L04-M5A
FILTER
2
22 N510033326AA VFU1-44-15P
GASKET
1
23 N510030819AA C-300-EF-3-15
SPACER
2
24 N510029505AA ASF-424E
GASKET
4
25 N980C300-136 C-300-EF-3-10
SPACER
4
26 N510019913AA CB-306E
SPACER
2
27 N510030563AA CB-408E
BOLT
1
28 N510017528AA
SSS 003 Hexagon socket button head screw M4X4-10.9 A2J (Trivalent)
BOLT
2
29 N510017517AA
SSS 003 Hexagon socket button head screw M4X12-10.9 A2J (Trivalent)
SWITCH(200mm)
1
30 N610093089AA
BOX(160mm)
1
31 N610093090AA
BOX(30mm)
1
32 N610093091AA
PUMP(125mm)
1
33 N610093092AA
PUMP(80mm)
1
34 N610093093AA
AMP(330mm)
1
35 N610093094AA
BOLT
10
36 N510017337AA
Hexagon socket head cap screw M3X6-10.9 A2J (Trivalent)
BOLT
2
37 N510017341AA
Hexagon socket head cap screw M3X8-10.9 A2J (Trivalent)
BOLT
6
38 N510017344AA
Hexagon socket head cap screw M4X10-10.9 A2J (Trivalent)
WASHER
14
39 N510018494AA
Round finish plain washer 3 10H A2J (Trivalent)
WASHER
6
40 N510018497AA
Round finish plain washer 4 10H A2J (Trivalent)
NUT
7
41 N510017849AA
Hexagon nut Type-1 Best class M3-6H-4T A2J (Trivalent)
SCREW
4
42 N510018419AA
Hexagon socket set screw Flat point M3X3-45H A2J (Trivalent)
BOLT
2
43 N510017325AA
Hexagon socket head cap screw M3X3-10.9 A2J (Trivalent)
SCREW
2
44 N510018431AA
Hexagon socket set screw Flat point M4X16-45H A2J (Trivalent)
BOLT
4
45 N510017305AA
Hexagon socket head cap screw M3X10-10.9 A2J (Trivalent)
WASHER
4
46 N510018478AA
Small round-plain washer 3 10H A2J (Trivalent)
Jig Station Board
1
47 N610093310AA
S
O340
--
( KN610081724AA-05-1 )

95-B
標準キャリブレーションジグキット:NPM
Standard Calibration Jig Kit:NPM
パーツレイアウト
Kit No.
キット品番
Kit Name
キット名称
N610081724AA
セクションNo.
PARTS LAYOUT
Section No.
--
O341
( KN610081724AA-05-2 )