T-Solution2_User_Guide(Chi_Ver11.2)_red(1) - 第284页
9-6 {TzYG|˅Gn {TzYG|˅Gn 9.1.2. 创建型号数据的过程 创建型号数据的过程如下。

9-5
创建型号数据
辅助面板
如下所示地由四个选项卡构成。
“打开的作业”选项卡
显示目前打开的JOB文件的信息。
“作业搜索”选项卡
显示目前登记的所有JOB文件。
“LM”选项卡
显示目前登记的生产线的配置内容。
“元件信息”选项卡
可以搜索目前登记的元件。
详细内容,在WEB手册,请参阅“
辅助面板
”
(WEB手册路径: T-Solution2 > 查看菜单 > Office T-OLP > 辅助面板)
状态显示领域
显示出T- OLP 的运行模式、T-OLP 与 COM Server及设备的连接状态。

9-6
{TzYG|˅Gn{TzYG|˅Gn
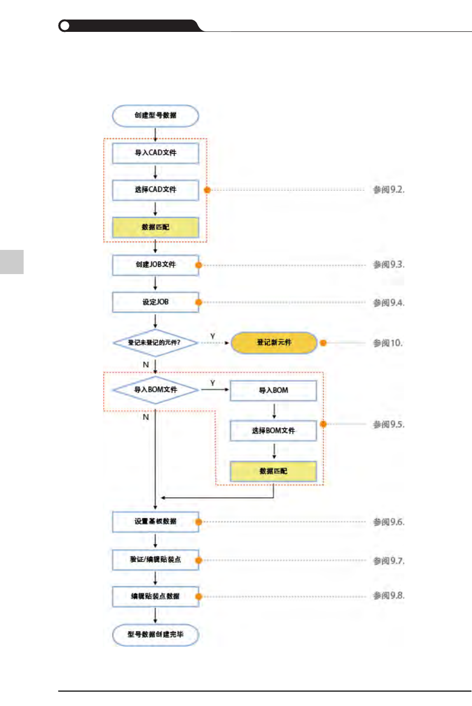
9.1.2.
创建型号数据的过程
创建型号数据的过程如下。

9-7
创建型号数据
9.2.
导入CAD文件
导入具有贴装点信息的CAD文件后创建JOB文件的方式如下。
导入一个CAD文件
合并两个以上的CAD文件
在需要导入的贴装点数据适用R Rule时,请在导入最后一个CAD文件时才适用
R Rule。
导入一个CAD文件后添加新型号
对需要导入的贴装点数据适用R Rule时,请针对所导入的一切CAD 文件适用R
Rule。