M6ex_ServiceManual_j.pdf - 第23页

1 .据付 1-1 5 マウンタの前後工程 前後工程の接続 マウンタの前後工程設備が弊社製でないも のを接続する 場合には、下図 に示すよう に接続してください。後工程からの出力は、無電圧出力(リレー等)が適当です。 標準仕様: 下図一点鎖線より上側のみ SMEMA 規格インターフェイス仕様: 下図全体 *入力回路 *入力回路 搬送許可 COM 2 1 CN2 CN1 後工程設備 ケーブル側 コネクタ AMP 社製 206044-1(プ…

100%1 / 98
1.据付
1-1
4
マウンタとローダの連結
マウンタの上流側にローダを設置する場合、基板の受け渡しを円滑にするためにロー
ダとマウンタのコンベア部を近づけますが、これによりマウンタのコンベア部に取り付
けられている入口センサとローダが干渉してしまいます。そのため、入口センサの位
置を変更することが必要となります。
下図に示すように標準取付位置よりもマウンタの内側に移動します。移動後には、基
板がローダからマウンタへ円滑に送られるようにライン出しを行ってください。
入口センサの標準取付位置とローダ連結時の位置を下図に示します。
ローダラック
入口センサ
ローダフレーム
入口センサ
ローダ連結時取付位置
入口セン
標準取付位置
1.据付
1-1
5
マウンタの前後工程
前後工程の接続
マウンタの前後工程設備が弊社製でないものを接続する場合には、下図に示すよう
に接続してください。後工程からの出力は、無電圧出力(リレー等)が適当です。
標準仕様: 下図一点鎖線より上側のみ
SMEMA 規格インターフェイス仕様: 下図全体
*入力回路
*入力回路
搬送許可 COM
2
1
CN2 CN1
後工程設備
ケーブル側コネクタ
AMP 社製
206044-1(プラグ)
66099-2 相当(ピン)
206070-1(ケーブルクランプ)
マウンタ側コネクタ
AMP 社製
206043-1(リセプタクル)
前工程設備
搬送許可
搬送許可 COM
4.7KΩ
4.7KΩ
*入力回路
COM
入力端子
+5V
搬送要求
DC30V 1A 以下
AC100V 0.5A 以下
リレー出力
リレー出力
搬送許可
搬送要求
搬送要求 COM
3
4
搬送要求 COM
2
1
3
4
仕様書 P.10
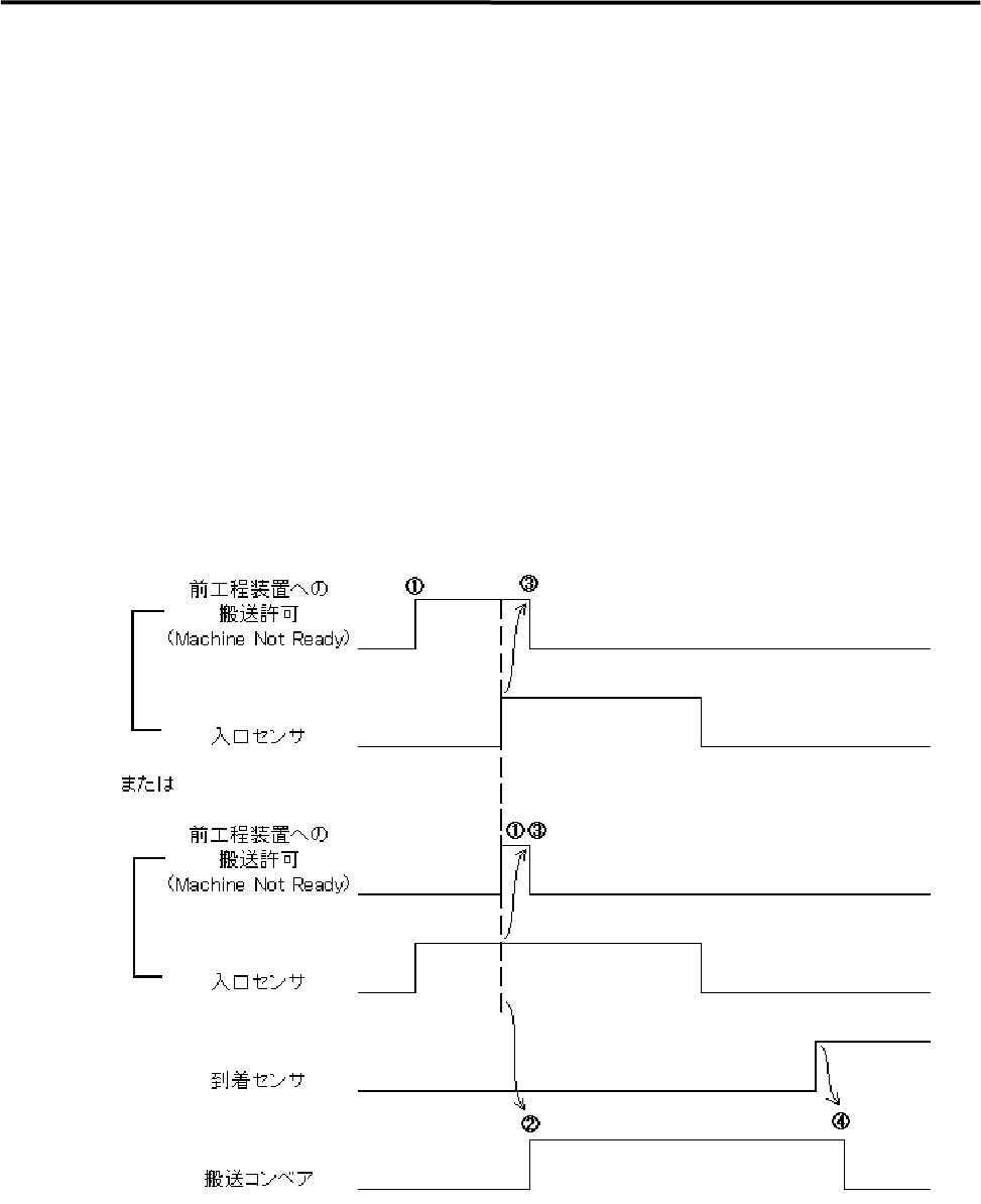
1.据付
1-1
6
搬入シーケンス(標準仕様)
搬入可能状態で、前工程装置への搬送許可(MACHINE NOT READY)出力を
ON します。
前工程装置への搬送許可(MACHINE NOT READY)出力および入口センサが
ともに ON となった時点で搬送コンベアを ON します。
入口センサ ON で前工程装置への搬送許可(MACHINE NOT READY)出力を
OFF します。
到着センサ ON で搬送コンベアを OFF します。
搬送コンベア ON 後、10 秒以内に到着センサが ON しない場合、あるいは入口
センサが OFF しない場合は搬送エラーを出力します。
エラー後の Start ボタン押下によりエラー前の動作を継続します。