M6ex_ServiceManual_j.pdf - 第27页
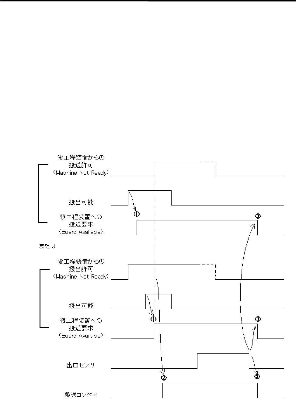
1 .据付 1-1 9 搬出シーケンス(SMEMA規格対応仕様) ① 搬出可能状態で 後工程装置への搬送要求(B OA RD AVAILABLE) 出力を ON します。 ② 後工程装置への搬送要求( B O A R D AVAILABLE) 出力および後工程装置から の搬送許可(MACHINE NOT READY)入力が ON すると搬送コンベアが ON し ます。 ③ 基板が出口センサに到着し ON した後、基板が通過し OFF す…

1.据付
1-1
8
搬入シーケンス(SMEMA規格対応仕様)
① 搬入可能状態で、前工程装置への搬送許可(MACHINE NOT READY)出力を
ON します。
② 前工程装置への搬送許可(MACHINE NOT READY)出力、前工程装置からの
搬送要求(BOARD AVAILABLE)入力および入口センサ、全てが ON にて搬送
コンベアを ON します。
③ 入口センサ ON で前工程装置への搬送許可(MACHINE NOT READY)出力を
OFF します。
④ 到着センサ ON で搬送コンベアを OFF します。
⑤ 以下の条件で搬送エラーを出力します。
*前工程装置からの搬送要求が OFF の状態で入口センサが ON した場合。
*前工程装置からの搬送要求および前工程装置への搬送許可が ON し 10 秒以
内に入口センサが ON しない場合。
*前工程装置への搬送許可を OFF 後 10 秒以内に前工程装置からの搬送要求が
OFF しない場合。
⑥ エラー後の Start ボタン押下によりエラー前の動作を継続します。

1.据付
1-1
9
搬出シーケンス(SMEMA規格対応仕様)
① 搬出可能状態で後工程装置への搬送要求(BOARD AVAILABLE)出力を ON
します。
② 後工程装置への搬送要求(BOARD AVAILABLE)出力および後工程装置から
の搬送許可(MACHINE NOT READY)入力が ON すると搬送コンベアが ON し
ます。
③ 基板が出口センサに到着し ON した後、基板が通過し OFF すると後工程装置へ
の搬送要求(BOARD AVAILABLE)出力および搬送コンベアを OFF します。
④ 搬送コンベア ON 後、10 秒以内に後工程装置からの搬送許可(MACHINE NOT
READY)入力が OFF しない場合は搬送エラーを出力します。
⑤ エラー後の Start ボタン押下によりエラー前の動作を継続します。

1.据付
1-2
0
ブランクページ