OM-1409-001_w - 第173页
5-6 2.1 Device Offset( 装置补正值 ) Table-R Conveyor(R 传送带侧连接 )X( 横 )[mm]): 关于 R 传送带和工作台滑道连接部的 X 方 向间隙尺寸,输入对于设定值 (2.0mm) 的 补正量。 Fig.E4 Camera Stopper( 照相机制动器 ) : 线路板停止位置从工作台中心偏离时,设定 补正量。 Fig.E5 Note 可进行教示下的自动设定。 Screen Distan…

5-5
2. Device Offset( 补正值数据 )
2. Device Offset( 补正值数据 )
Notice
装置出厂时已被调整、设定好,请勿随意更改。
2.1 Device Offset( 装置补正值 )
按 [Device Offset( 补正值数据 )] 选项卡的 [Device Offset( 装置补
正值 )]Tab,便显示以下选项卡。
[1]
Fig.E2 “Device Offset( 装置补正值 )”选项卡
[1] 显示项目
显示以下项目。
Table-L Conveyor(L 传送带侧连接 )X( 横 )[mm]):
关于 L 传送带和工作台滑道连接部的 X 方
向间隙尺寸,输入对于设定值 (2.0mm) 的
补正量。
Fig.E3
0704-001
L传送带
工作台

5-6
2.1 Device Offset( 装置补正值 )
Table-R Conveyor(R 传送带侧连接 )X( 横 )[mm]):
关于 R 传送带和工作台滑道连接部的 X 方
向间隙尺寸,输入对于设定值 (2.0mm) 的
补正量。
Fig.E4
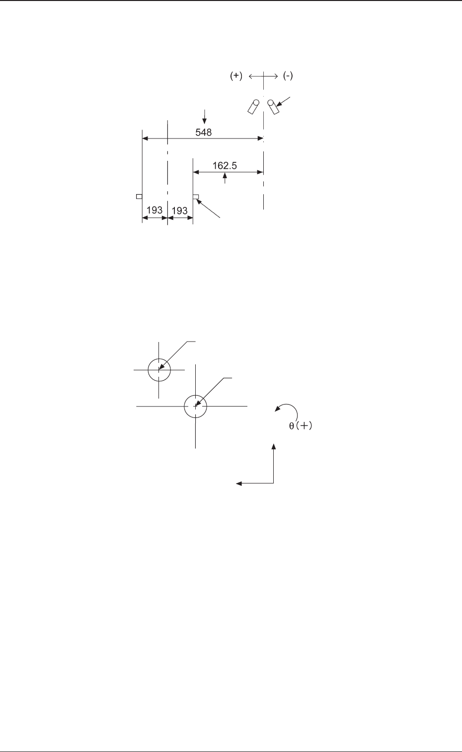
Camera Stopper( 照相机制动器 )
:
线路板停止位置从工作台中心偏离时,设定
补正量。
Fig.E5
Note
可进行教示下的自动设定。
Screen Distance( 丝网间隙 )
: 输入对于丝网下面与印刷时线路板上面之
间 Z 方向的设定距离的补正量。
Fig.E6
0704-001
工作台
R传送带
线路板
线路板制动器中心
照相机中心
丝网
线路板

5-7
Squeegee-Screen( 刮板丝网 )
: 对于刮板原点与丝网中心之间 Y 方向的设
定距离的补正量。
Fig.E7
Two-Camera Offset( 照相机间补正值 )
:
关于线路板识别照相机与丝网识别照相机
的相对位置偏离,输入对于已设定各轴值
的补正量。
Fig.E8
L Conveyor Width(L 传送带宽 )
:
关于 L 传送带的线路板通过的宽尺寸,输
入对于线路板程序设定值的补正量。
R Conveyor Width(R 传送带宽 )
: 关于 R 传送带的线路板通过的宽尺寸,输
入对于线路板程序设定值的补正量。
0704-001
2.1 Device Offset( 装置补正值 )
X(+)
Y(+)
线路板识别照相机中心
丝网识别照相机中心
后基准设计值
刮板
搬送轨道
前基准设计值