00191369-01 - 第320页
7 What schould you do ... User’s Manual S IPLACE HS-50 7.2 Switching off t he SIPLACE line Software Version SR.501.xx Edition 01/99 318 6Z LWFKLQJRIIWKH6,3/ $ &(OLQ H A TTENTION Before you switch off the l in…

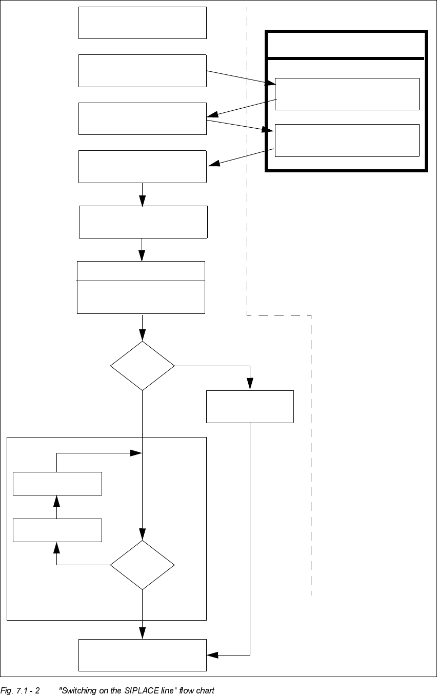
User’s Manual SIPLACE HS-50 7 What schould you do ...
Software Version SR.501.xx Edition 01/99 7.1 Switching on the SIPLACE line
317
Test set-up
Reset tracks
No
Line computer tasks
Load cluster data
Fiducials
OK?
Make settings on the machine
Set-up generator appears
Check the set-up
(insert feeder modules)
Switch on
Nozzle check
Change nozzle
configuration, if necessary
Wait for PCB
Introduce PCB
Track
errors
Yes
Abort
placement
Yes
PCB onto output conveyor
No
Station computer
Bold :
Italic :
To be carried out
by the operator
Carried out or
signaled by the
station
Confirm the
set-up generator

7 What schould you do ... User’s Manual SIPLACE HS-50
7.2 Switching off the SIPLACE line Software Version SR.501.xx Edition 01/99
318
6ZLWFKLQJRIIWKH6,3/$&(OLQH
ATTENTION
Before you switch off the line, ALWAYS make sure that:
– All placement operations on the stations are completed.
– The z-axis of all placement heads are in the top end position.
– None of the placement heads still contain components.
– All gantries have moved into the standby position.
– The station computers have been properly shut down.
6ZLWFKLQJRIIWKHOLQHFRPSXWHU
CAUTION
NEVER just switch off the line computer on the power switch (of the UPS).
ALWAYS shut down the operating system of the line computer with "Shutdown". Otherwise you
will almost certainly lose a lot of data and may need to reinstall the line computer software.
Å Position the mouse at the right or lower edge of the screen.
The cursor will change into a cross.
Å Press and hold down the left mouse button. The main menu appears.
Å Move the mouse cursor onto the ’Shutdown’ menu item and then release the mouse button.
The following dialog box appears on screen:
Å Click on \HV. The dialog box closes and the operating system shuts down. This operation takes
around 1 minute. The following then appears:
Å Switch off the UPS.
really shutdown?
yes no
** Safe to Power Off **
-or-
** Press Any Key to Reboot **

User’s Manual SIPLACE HS-50 7 What schould you do ...
Software Version SR.501.xx Edition 01/99 7.2 Switching off the SIPLACE line
319
6Z LWFKLQJRIIWKHVWDWLRQV
ATTENTION
NEVER switch off the station during operation using just the main switch except in an emergency.
Shut down the operating system of the station with "Shut down computer..." before you switch off
the station. If you switch off the station during operation without properly shutting down the oper-
ating system beforehand, then the station computer may not start up the next time the station is
switched on.
Proceed as follows to switch off the station:
Å Terminate all placement operations.
Å Check to make sure that the z-axes of all placement heads are in the upper end position.
Å Check to see if there are still components in the placement heads and remove any components
found.
Å If necessary, move all gantries to the standby position with the help of the corresponding gantry
functions (see chapter 5, section 5.2.2.1
).
NOTE
All gantries are normally moved to the standby position automatically.
Å Click on the menu function 6KXWGRZQFRPSXWHU in the 2SH UDWLRQ menu.
All station computer processes are terminated. After the operating system has shut down, a
message will appear on the screen stating that the computer can now be switched off.
Å Now switch off the station on the main switch.