TR5DNR_TR5DNX-Rev04 - 第17页
- - REF.NO NOT E PART NO D E S C R I P T I O N Qty 1 4 00-49564 STK CLAMP S .V. CABLE 3 ASM 1 2 4 00-49571 STK CLAMP L S ENSOR ASM 1 3 PA-1601 015-A0 ROTARY CL AMP CYLINDER 1 4 4 00-49561 SHT OPEN S.V. CAB LE 3 ASM 1 5…

- -
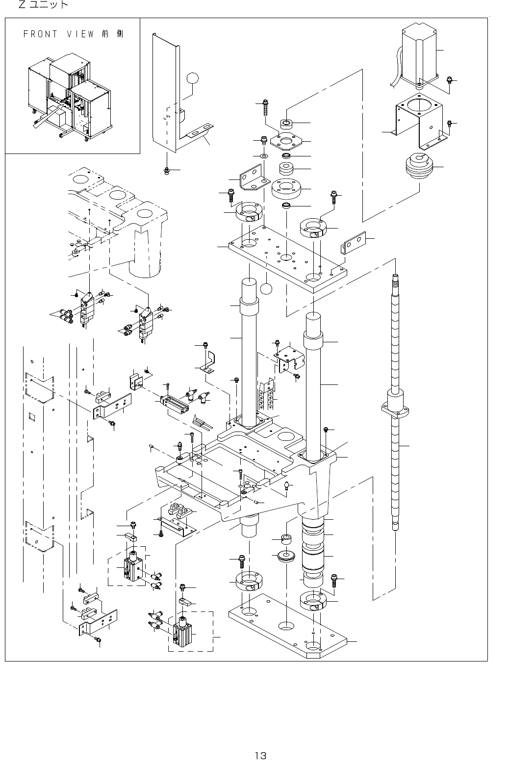
7. Z UNIT
7
9
9
2
3
6
6 9
5
8
1 1
1 3
3 4
2 3
3 4
6 6
3 2
5 7
3 3
3 3
2 3
2 3
2 3
3 6
3 4
3 4
2 9
2 8
2 7
2 9
2 5
2 4
2 0
1 2
3 0
3 0
1 6
1 0
4 1
4 0
2 6
4 2
4 3
5 0
1 5
5 2
5 1
5 1
4 6
4 6
4 6
4 4
4 4
4 5
4 5
5 3
3 9
3 9
5 5
5 5
5 6
5 4
5 8
5 9
5 8
5 9
6 0
6 0
1 8
6 0
6 0
6 5
6 5
4 7
4 8
3 8
3 8
6 1
6 2
6 2
6 3
6 2
6 2
6 3
6 4
1 7
4
1
1 9
A
A
2 2
2 1
3 5
3 5
3 5
3 5
3 7
3 1
6 7
6 7
6 8
4 9
1 4

- -
REF.NO NOTE PART NO D E S C R I P T I O N Qty
1 400-49564 STK CLAMP S.V. CABLE 3 ASM 1
2 400-49571 STK CLAMP L SENSOR ASM 1
3 PA-1601015-A0 ROTARY CLAMP CYLINDER 1
4 400-49561 SHT OPEN S.V. CABLE 3 ASM 1
5 PA-0602003-B0 FREE MOUNT CYLINDER 1
6 HD-0017100-00 PHOTO SENSOR 1
7 400-48800 Z BALL SCREW 1
8 400-45703 SERVO MOTOR 1
9 HD-0017000-00 PHOTO SENSOR 2
10 400-48801 Z MOTOR BR 1
11 E2070-723-000 Z MOTOR COUPLING 1
12 400-48928 Z BASE BR B 1
13 400-48927 Z BASE BR A 1
14 400-48932 BEAR BR 5D 1
15 400-48931 Z SENS DOG 5D 1
16 400-48720 SHUT HOOK 1
17 400-49572 STK CLAMP R SENSOR ASM 1
18 PA-1601015-A0 ROTARY CLAMP CYLINDER 1
19 HD-0017100-00 PHOTO SENSOR 2
20 400-48929 Z BASE U 5D 1
21 400-54968 TRAY STOPPER 1
22 SL-6051092-TN BOLT 4
23 E1312-717-000 Z DAMPER 4
24 E1268-726-000 LOCK NUT RN12 1
25 400-48683 END PLATE 1
26 SL-6053592-TN BOLT 4
27 400-69754 BEARING 1
28 E1266-726-000 COLLAR ROUND 60 1
29 E1262-726-000 COLLAR ROUND 12X5 2
30 E1315-717-000 Z LINEAR BUSHING STOPPER 4
31 400-48721 SHUT SENSOR BR 1
32 SB-1120001-00 BEARING D=12X32 1
33 400-48802 Z SHAFT700 2
34 E1303-717-000 Z SHAFT SUPPORT 4
35 SL-6062592-TN SCREW 8
36 400-48938 Z BASE L 6S 1
37 SL-4041281-SC SCREW M4X0.7 L=12 2
38 SL-4030691-SC SCREW M3X6 4
39 SM-6042002-TN BOLT 8
40 SM-6051202-TN SCREW M5X0.8 L=12 4
41 SL-6051092-TN BOLT 4
42 SL-6062092-TN SCREW M6 L=20 4
43 WP-0841601-SC WASHER 8.4X17.4X1.6 4
44 400-48930 Z SENSOR BR 5D 2
45 SL-6040892-TN BOLT 2
46 SM-4041001-SC SCREW M4X0.7 L=10 3
47 E6081-723-000 Z CABLE BEAR 1
48 SL-6041092-TN SCREW 4
49 SL-6041092-TN SCREW 2
50 SL-6041092-TN SCREW 2
51 PC-0105080-00 SPEED CONTROLLER 2
52 SM-6031202-TN SCREW M3X12 2
53 SL-6030692-TN BOLT 2
54 E6086-723-000 LOCATE PIN B 1
55 E2250-525-000 SET SCREW 2
56 E6085-723-000 LOCATE PIN A 1
57 400-48719 STACKER BASE 1
58 E6083-723-000 CLAMP ARM 2
59 SL-6051042-TN SCREW 2
60 PC-0105080-00 SPEED CONTROLLER 4
61 PJ-3050405-02 T-UNION 2
62 PX-0505010-00 SILENCER 4
63 PJ-3040405-05 ELBOW 2
64 PJ-2100043-00 UNION 2
65 SL-4040891-SC SCREW M4 L=8 8
66 E6076-723-000 Z THRUST COLLAR 1
67 E2008-716-000 LINEAR BUSHING 4
68 E1314-717-000 Z LINEAR BUSHING SPACER 2
69 E9557-723-0A0 SHUTTER SENSOR ASM. 1

- -
8. Y UNIT (1)
1
2
3
4
5
1 3
8
9
1 0
1 1
1 2
1 2
2 0
1 8
1 9
1 7
1 6
1 5
1 4
2 1
2 2
2 3
2 4
2 5
2 0
7
6
2 6
2 6
2 7
2 7
2 8
2 8
1 3
2 9
2 9
2 1
3 0
3 0
3 1
3 2
3 4
3 4
3 5
3 6
3 6
3 3
3 8
3 9
3 3
3 8
3 9
1 4
3 7