Oxford-100-Manual.pdf - 第206页

PlasmalabSystem 100 Oxford Instruments Plasma Technology Installation Data POWER DISTRIBUTION UNIT (REMOVABLE COVER) HEATER/ CHILLER SOCKET 9 SUPPLY TO ROTARY PUMP 2 EARTH TERMINAL SYSTEM POWER CABLE GLAND (CABLE LENGTH …

100%1 / 362
Installation Data
Oxford
Instruments Plasma Technology
PlasmalabSystem100
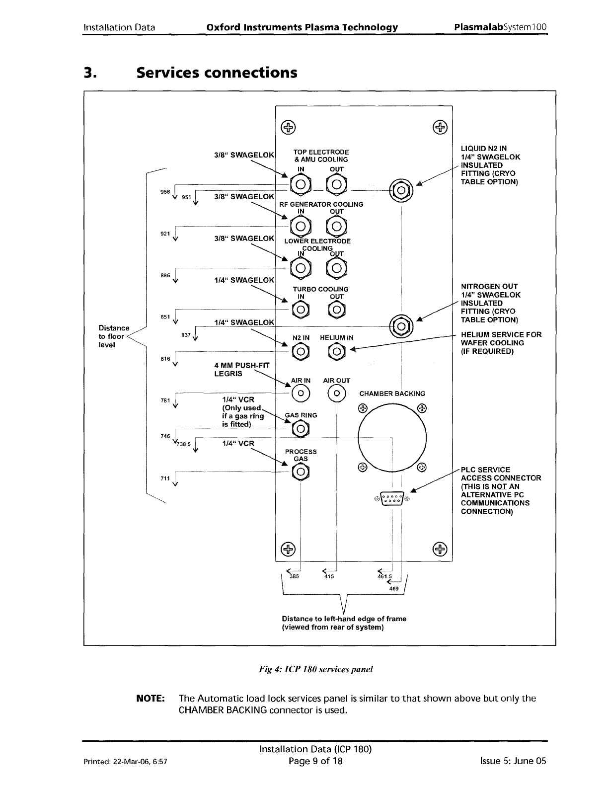
3. Services connections
PLC SERVICE
ACCESS CONNECTOR
(THIS IS NOT AN
ALTERNATIVE PC
COMMUNICATIONS
CONNECTION)
LIQUID N21N
1/4" SWAGELOK
INSULATED
FITTING (CRYO
TABLE OPTION)
NITROGEN OUT
1/4" SWAGELOK
INSULATED
FITTING (CRYO
TABLE OPTION)
HELIUM SERVICE FOR
WAFER COOLING
(IF REQUIRED)
3/8"
SWAGELOK
746
t~:-,------1/-4-"-V-C-R--+---"""'''------f------t-----~
711
TOP ELECTRODE
& AMU COOLING
IN OUT
956.f:1
1--3WSWAGELOK
--@--@
..
_.-+-{(®
.,j,
RF
GENERATOR COOLING
IN OUT
r·····~-·-····------+
@ @
LOWER ELECTRODE
~OUN@
TURBO COOLING
IN
OUT
851
~r---83-7-J-~~--1-,-4'-'13-.--W--'A--G~E~L-9-K-+--
@
H'~-IN-
----(@)
@
816 1-------··---
'it
886
f--
....
---
.....
------
..
921
AIR OUT
r-
0)
781
-!t
Distance
to
floor
level
<
385
<.
415
< j I
461~
469
Distance
to
lett-hand
edge
of
frame
(viewed
from
rear
of
system)
Fig 4:
ICP
180 services
panel
NOTE: The
Automatic
load lock services panel
is
similar
to
that
shown above
but
only
the
CHAMBER BACKING connector
is
used.
Printed: 22-Mar-06. 6:57
Installation Data
OCP
180)
Page 9
of
18
Issue
5:
June
05
PlasmalabSystem
100
Oxford
Instruments
Plasma
Technology
Installation Data
POWER DISTRIBUTION
UNIT
(REMOVABLE
COVER)
HEATER/
CHILLER
SOCKET
9
SUPPLY TO ROTARY
PUMP 2
EARTH
TERMINAL
SYSTEM POWER
CABLE
GLAND
(CABLE
LENGTH
=4 METRES)
LOWVQLTAGE
FUSES
SOCKET
10
SUPPLY TO ROTARY
PUMP 1
o
K'
PHASE
3
-==
o
208V
Pin
1
Phase
1
Pin 2 Phase 2
Pin
E
Phase
3
SOCKET
17
SUPPLY TO ROTARY
PUMP
OIL
FILTER
415V~
Pin
1
live
-
Pin 2 Neutral
Pin E Earth
SKT
10
o
SKT9
SKT
7
SKT
10A
D~
SKT
8
SKT
16
SKT
17
DI~I
®
4-WAY
Blec
AUXILIARY
EMERGENCY
OFF
SWITCH
CONNECTOR
COOLING
FAN
SKT
7
PINA
EMO 1*
PIN
B +24V
PIN C
OV
PIN 0
EMO
2*
(NOTE:
EMO
1 & 2
MUST
BE
LINKED)
*EMO =EMERGENCY
Fig
5:
Electrical connections
Issue
5:
June 05
Installation Data (lep 180)
Page 10
of
18 Printed: 22-Mar-06, 6:57
Installation Data
Oxford
Instruments
Plasma
Technology
PlasmalabSystem100
4. Gas
handling
IMPORTANT OIPT gas pods
typically
weigh
>40kg.
If
you
intend
fixing
your
gas
pod
to
a
wall,
ensure
the
wall
and
gas
pod
fixings
are
sturdy
enough
to
bear
at
least
four
times
the
weight
of
the
gas
pod.
Periodically,
e.g.
annually,
check
the
gas
pod
and
its
fixings
are
secure.
NOTES:
1) MAXIMUM DISTANCE OF
GAS
POD FROM MAIN UNIT IS
3 METRES
2)
ALL
GAS
LINES
ARE
1/4"
STAINLESS
STEEL
TUBE,
PROTRUDING
160
mm
FROM POD FOR WELDING
3)
CLEAN
GAS
LINE
CAN
BE
MFC CONTROLLED (THIS
WILL
OCCUpy
ONE
GAS
LINE
POSITION)
CONTROL
CABLE
TO
MAIN UNIT
(3 METRES LONG)
9mm
Diameter
L.--_f_o".r
M",-S
-,sc;;:,r...,ew".-s
--,
75
'1'
sol~(----:-:C~--J>I
440
Location
of
fixing
holes
Printed: 22-Mar-06. 6:57
600
Fig 6: 6-line gas
pod
Installation Data
(ICP
180)
Page11of18
EXTRACTION
COLLAR
GAS
OUT
TO SYSTEM
GAS
LINE 1
(SEE NOTE 2)
<0
IN
<0
OUT
'\
COMPRESSED
AIR
(4mm
PUSH-FIT)
Issue
5:
June
05