P-196-001e - 第216页
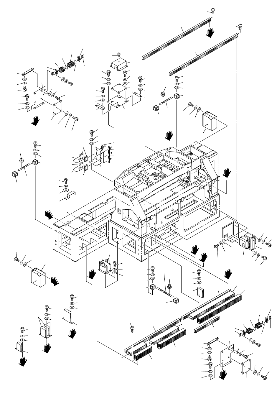
MODEL TCM-3100J-2 0108-001 214 㔚᳇ᓮㇱ ELECTRICAL SECTION Fig.11-12 ᯏ᪾ᑫࠅ 1 Miscellaneous Parts-1 1 0 - 1 10-5 10-1 10-1 10-6 10-6 1 0 - 2 1 0 - 3 1 0 - 4 10-2 10-1 10-5 10-1 10-1 10-6 10-3 10-4 9 5 9 6 9 7 91 91 8 7 92 92 …

MODEL TCM-3100J-2
0108-001
213
Key No. PART No. PART NAME Q’ty REMARKS
NOTE
11-11
1 630 094 6161 BOX 1 659DD-03V-001
2 630 051 6173 HANDLE 1 659DD-03D-018
3 411 141 4503 WASHER V 8X17X1.6 2 FW8
4 411 141 3100 WASHER SPR 8 2 SW8
5 630 000 8005 BOLT,HEX-SCT 2 M8X16
6 630 094 4877 UNIT,DISPLAY 1 #GM-1000RJ C 659DD-03D-014
7 630 094 2972 PANEL 1 659DD-03V-008
8 411 140 8304 SCR BIN 4X10 8 M4X10 BIN
10 630 058 5728 PANEL 1 659DD-03V-002
11 630 033 4609 SWITCH,BUTTON 1 PB2 659DD-03D-001
12 630 033 4586 DISPLAY ELEMENT 1 LED8 659DD-03D-002
13 630 033 4593 ACCESSORY,SW 1 659DD-03D-003
14 630 066 7042 SWITCH,BUTTON 1 PB4 659DD-03D-004
16 630 000 2713 SWITCH,BUTTON 1 PB14(LED9) 659DD-03D-006
17 630 000 0382 ACCESSORY,SW 1 659DD-03D-009
18 630 000 2515 SWITCH,BUTTON 2 PB18, PB19 659DD-03D-005
19 630 000 2713 SWITCH,BUTTON 2 PB15(LED10), PB22(LED11)
659DD-03D-006
20 630 000 0382 ACCESSORY,SW 2 659DD-03D-009
21 630 000 2508 SWITCH,BUTTON 2 PB16, PB17 659DD-03D-012
22 630 000 0382 ACCESSORY,SW 2 659DD-03D-009
23 630 007 6066 SWITCH,BUTTON 1 PB20 659DD-03D-007
24 630 007 6066 SWITCH,BUTTON 1 PB21 659DD-03D-007
25 630 000 0382 ACCESSORY,SW 1 659DD-03D-009
27 630 000 2744 SWITCH,BUTTON 1 PB23(LED12) 659DD-03D-008
28 407 035 4704 LED SLP-721F 1 LED13 659DD-03D-011
29 411 140 8304 SCR BIN 4X10 5 M4X10 BIN
30 630 000 5059 COUNTER 1 MCT 659DD-03D-013
31 630 085 7566 COVER 1 659DD-03V-006
32 411 113 9109 SCR TRS 5X10 9 M5X10 TRS
41 630 066 0968 SUPPORT 1 659DD-03V-004
42 630 051 6180 BUSH,BEARING 2 659DD-03D-015
43 630 052 3041 BRACKET 1 659DD-03V-003
44 630 051 5923 PIN,LOCATE 2 659DD-03V-005
45 411 141 4305 WASHER V 6X12.5X1.6 4 FW6
46 411 141 3001 WASHER SPR 6 4 SW6
47 630 000 7886 BOLT,HEX-SCT 4 M6X16
48 630 051 6166 MECH PARTS(DRYMET WASHER) 1 659DD-03D-016
49 630 051 6159 MECH PARTS(7LOBE KNOB) 1 659DD-03D-017
50 630 041 6770 COLLAR 1 659DD-03V-007
51 630 000 8944 SET SCREW 1 M5X6 SET
52 411 141 4305 WASHER V 6X12.5X1.6 4 FW6
53 411 141 3001 WASHER SPR 6 4 SW6
54 630 000 7886 BOLT,HEX-SCT 4 M6X16
55 411 141 4305 WASHER V 6X12.5X1.6 4 FW6
56 411 141 3001 WASHER SPR 6 4 SW6
57 630 000 7893 BOLT,HEX-SCT 4 M6X20
58 630 066 1033 MECH PARTS (GROMMETS) 3 659DD-03D-019

MODEL TCM-3100J-2
0108-001
214
㔚᳇ᓮㇱ ELECTRICAL SECTION
Fig.11-12 ᯏ᪾ᑫࠅ 1 Miscellaneous Parts-1
10-1
10-5
10-1
10-1
10-6
10-6
10-2
10-3
10-4
10-2
10-1
10-5
10-1
10-1
10-6
10-3
10-4
95
96
97
91
91
87
92
92
92
93
93
92
89
89
88
88
E
50
49
48
47
41
41
50
49
48
46
45
51
44
43
55
52
54
53
42
B
G
F
C
D
19-4
19-4
19-3
19-3
19-2
19-2
19-1
19-1
19-6
19-1
19-1
19-5
62
61-1
61-1
61
61
65
65
67
66
66
68
68
63
63-1
63-1
30
30
31
31
32
32
24
24
23
23
22
22
21
21
25
124
124
128
123
127
121
126
122
125
.
.
128
30
30
31
32
32
26
27
27
28
28
29
F
108-1
See Fig.11-14
Key No.7
Key No.7
27
28
G
30
31
32
24
23
22
21
26-1
25
124
128
123
127
121
126
122
125
.
.
128
30
30
31
31
32
32
29
14
14
13
13
12
12
11-1
B
C
18
18
17
17
16
16
15
15
14
14
13
13
12
12
11-2
14
14
13
13
12
12
11-3
11-3
D
E
3
4
2
58
58
59
59
56
57
57
1
1
2
A
4
3
69-3
69-2
69-1
69
104
103
102
7
6
8
9
7
101
5
8
9
A
72
71
71
73
73
73
62-1
62-1
Fig.11-12
TCM-3100J-2

MODEL TCM-3100J-2
0108-001
215
Key No. PART No. PART NAME Q’ty REMARKS
NOTE
11-12
1 630 091 1541 UNIT,DRIVER 2 SMD2(R1), SMD3(R2),
#SGDM-50ADA-R 659FB-03D-019
2 411 088 1702 WASHER V 5X10X1 8 FW5 F
3 411 008 2109 WASHER SPR 5 8 SW5 F
4 411 043 6803 SCR PAN 5X12 8 M5X12 PAN
5 630 091 1558 UNIT,DRIVER 1 SMD4(X), #SGDM-30ADA-R
659FB-03D-021
6 630 091 1565 UNIT,DRIVER 1 SMD5(Y), #SGDM-08ADA-R
659FB-03D-022
7 411 088 1702 WASHER V 5X10X1 8 FW5 F
8 411 008 2109 WASHER SPR 5 8 SW5 F
9 411 043 6803 SCR PAN 5X12 8 M5X12 PAN
10 -1 630 051 5763 WIRE PARTS 4 659FB-03D-101
10 -2 411 119 2104 WASHER V 4X9X0.8 4 FW4 F
10 -3 411 008 1706 WASHER SPR 4 4 SW4 F
10 -4 411 043 5004 SCR PAN 4X8 4 M4X8 PAN
10 -6 411 036 8609 SCR PAN+SW+W 5X12 12
11 -1 630 053 2654 UNIT,DRIVER 1 PMD19(TR), #AK-BX551PV-SAT8
659FB-03D-082
11 -2 630 051 6555 UNIT,DRIVER 2 PMD101(CVW1), PMD102(CVW2),
#AK-BX501V-SAT4 659FB-03D-018
11 -3 630 059 8148 UNIT,DRIVER 1 PMD100(PWC), #AK-X220V-SAT8
659FB-03D-152
12 411 119 2104 WASHER V 4X9X0.8 8 FW4 F
13 411 008 1706 WASHER SPR 4 8 SW4 F
14 411 042 3001 SCR PAN 4X10 8 M4X10 PAN
15 630 049 0626 UNIT,POWER 1 PSU6, RWS15A-5A 659FB-03D-081
16 411 119 1909 WASHER V 3X7X0.5 2 FW3 F
17 411 086 4408 WASHER SPR 3 2 SW3 F
18 411 042 0703 SCR PAN 3X8 2 M3X8 PAN
19 -1 630 051 5763 WIRE PARTS 2 659FB-03D-101
19 -2 411 119 2104 WASHER V 4X9X0.8 2 FW4 F
19 -3 411 008 1706 WASHER SPR 4 2 SW4 F
19 -4 411 043 5004 SCR PAN 4X8 2 M4X8 PAN
19 -6 411 036 8609 SCR PAN+SW+W 5X12 8
21 630 057 9017 SUPPORT 2 659FB-03V-004
22 630 001 0220 WASHER 4 BW5
23 411 141 6705 WASHER SPR 5 4 SW5
24 630 000 7756 BOLT,HEX-SCT 4 M5X12
25 630 066 3303 PANEL 2 659FB-03V-003
26 630 096 2536 P.C.B,MOUNT(MEKAHAI) 1 U942*002*0000 659FB-03U-001
26 -1 630 096 2741 P.C.B,MOUNT(MEKAHAI) 1 U942*002*0003 659FB-03U-004
27 411 119 1909 WASHER V 3X7X0.5 8 FW3 F
28 411 086 4408 WASHER SPR 3 8 SW3 F
29 411 162 1604 SCR PAN 3X20 8 M3X20 PAN
30 630 001 0220 WASHER 8 BW5
31 411 141 6705 WASHER SPR 5 8 SW5
32 630 000 7756 BOLT,HEX-SCT 8 M5X12
41 630 051 6692 PLATE 1 659FB-03V-030
42 630 096 2727 P.C.B,MOUNT(MEKAHAI) 1 U942*002*0001 659FB-03U-003