BM231 Electrical part 20160411 - 第59页
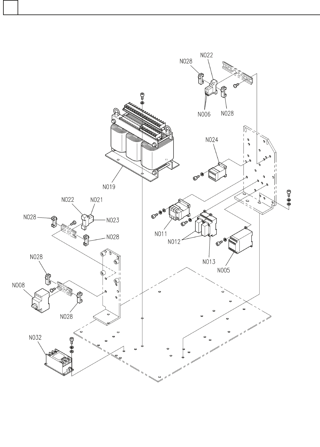
PART No. イラスト No. REF No. PAR T NAME REMARKS Q'TY 6 電源部(2) ELECTR IC POWER SECT. (2) 部 品 名 品 番 個数 備 考 R 1 R 2 G9SA-321-T075 S 1 N005 N210G9SA-328 RELAY UNIT リレーユ ニット G3R-OA202SZN-U TU DC5- S 2 N006 N210G3R0-384 RELA…

電源部(2)
ELECTRIC POWER SECT.(2)
6
FN610065214AB_00-2
E35

PART No.
イラスト
No.
REF
No.
PART NAME
REMARKS
Q'TY
6
電源部(2)
ELECTRIC POWER SECT.(2)
部 品 名 品 番 個数
備 考
R
1
R
2
G9SA-321-T075 S
1
N005
N210G9SA-328
RELAY UNIT リレーユニット
G3R-OA202SZN-UTU DC5- S
2
N006
N210G3R0-384
RELAY リレー
PKZM0-16 S
1
N008
N235PKZM016
BREAKER ブレーカ
SD-Q19DC24V S
1
N011
N210SDQ1-390
ELECTROMAGNETIC CONTACTOR デ
ンジセッショクキ
G7SA-3A1B S
2
N012
N210G7SA3A1B
RELAY リレー
P7SA-10F-ND
2
N013
KXFP6JGFA00
SOCKET ソケット
TH2680W16KB S
1
N019
N510013068AA
TRANSFORMER トランス
G7T-1112S DC24V
1
N021
N210G7T1-135
RELAY リレー
P7TF-05 S
2
N022
KXFP49DAA00
SOCKET ソケット
P70D
1
N023
KXFP6EKRA00
INDICATING LAMP ヒョウジトウ
SD-Q11DC24V S
1
N024
N210SDQ1-388
ELECTROMAGNETIC CONTACTOR デンジセッショクキ
PFP-M
6
N028
N322PFPM
PLATE フ
゚レート
THA-20-683 S
1
N032
N510036794AA
NOISE FILTER ノイズフィルタ
E36
FN610065214AB_00-2

電源部
ELECTRIC POWER SECT.
6
FN610090383AA_00
E37