5OM-1610-002_w - 第62页
5OM-1610 1-9 Pneumatic and Mounting Diagrams 101 1-001

5OM-1610
1-8
Pneumatic and Mounting Diagrams
1011-002A(02300)
Conveyor (Mounting Diagram)
5
6
12
11
No. Name Q’ty No. Name Q’ty No. Name Q’ty No. Name Q’ty
5 Solenoid Valve 1
6 Solenoid Valve 1
11 Speed Controller 8
12 Speed Controller 8

5OM-1610
1-9
Pneumatic and Mounting Diagrams
1011-001

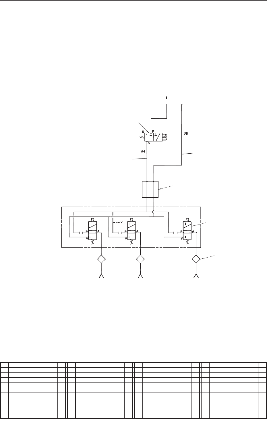
5OM-1610
1-10
Pneumatic and Mounting Diagrams
1011-002-(0320C)
High Speed Head Unit (Pneumatic Diagram)
1
3
2
4
6
5
From Main Body
Robot Cable
Nozzle1 Nozzle2 Nozzle3
No. Name Q’ty No. Name Q’ty No. Name Q’ty No. Name Q’ty
1 Tube
φ
4 1
2 Tube
φ
8 1
3 Solenoid Valve 1
4 Rotary Joint 1
5 Solenoid Valve 15
6 Filter 15