SM421_Technical_Reference(Eng_Ver8[1].3) - 第88页
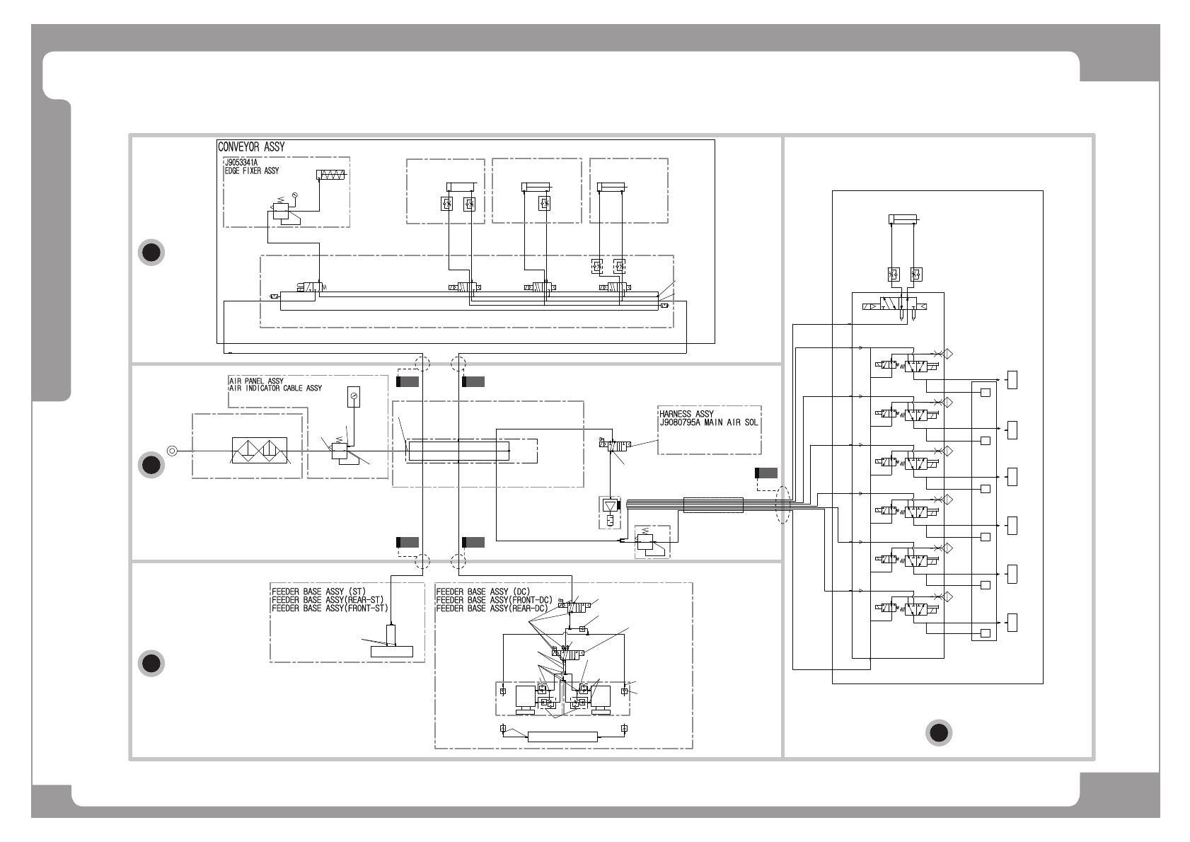
Page SAMSUNG TECHWIN 76 SM421 A ir Ass’y (1/5) C A B D C1 C2 B1 B2 D ڥڑڒڌڌڌڎڐڜ ڥڑڒڌڌڌڎڐڜ ڦڬڍڣڋړڈڋڍ ڦڬڍڣڋړڈڋڍ ڥڌڎڋڌڌړڔ ڥڌڎڋڌڌړڔ ڦڬڍڧڋڑڈڋڍ ڦڬڍڧڋڑڈڋڍ ڰڍڈڏڈڏڅڍډڐ ڰڍڈڏڈڏڅڍډڐ ڥڍڌڋڋڋڋڔ ڥڍڌڋڋڋڋڔ ڨڜکڤڡڪڧڟ ڨڜکڤڡڪڧڟ ڰڍڈڏڈڑڅڏ ڰڍڈڏڈڑ…

Page
SAMSUNG TECHWIN
75
SM421
Head Ass’y - SM421F (5/5)

Page
SAMSUNG TECHWIN
76
SM421
Air Ass’y (1/5)
C
A
B
D
C1 C2
B1 B2
D
ڥڑڒڌڌڌڎڐڜڥڑڒڌڌڌڎڐڜ
ڦڬڍڣڋړڈڋڍڦڬڍڣڋړڈڋڍ
ڥڌڎڋڌڌړڔڥڌڎڋڌڌړڔ
ڦڬڍڧڋڑڈڋڍڦڬڍڧڋڑڈڋڍ
ڰڍڈڏڈڏڅڍډڐڰڍڈڏڈڏڅڍډڐ
ڥڍڌڋڋڋڋڔڥڍڌڋڋڋڋڔ
ڨڜکڤڡڪڧڟڨڜکڤڡڪڧڟ
ڰڍڈڏڈڑڅڏڰڍڈڏڈڑڅڏ
ڰڍڈڏڈڑڅڏڰڍڈڏڈڑڅڏ
ڍڈڥڌڎڋڌڌړړڍڈڥڌڎڋڌڌړړ
ڦڬڍڧڋڏڈڨڐڦڬڍڧڋڏڈڨڐ
ڰڍڈڏڈڏڅڍډڐڰڍڈڏڈڏڅڍډڐ
ڰڍڈڏڈڏڅڍډڐڰڍڈڏڈڏڅڍډڐ
ڥڑڒڌڌڌڑړڜڥڑڒڌڌڌڑړڜ
ڝڰڴڟڋڑڈڋڏڝڰڴڟڋڑڈڋڏ
ڡۍۊۉۏڡۍۊۉۏ
ڭۀڼۍڭۀڼۍ
ڥڑڒڌڌڍڏڏڜڥڑڒڌڌڍڏڏڜ
ڦڬڍڧڌڍڈڋڎڦڬڍڧڌڍڈڋڎ
ڰڍڈڏڈڌڍڅړڰڍڈڏڈڌڍڅړ
ڥڌڎڋڌڌړڒڥڌڎڋڌڌړڒ
ڦڬڍڧڌڍڈڋڏڦڬڍڧڌڍڈڋڏ
ڥڑڒڋڔڋڌڍڜڥڑڒڋڔڋڌڍڜ
گڜڭڏڋڋڋڈڋڏگڜڭڏڋڋڋڈڋڏ
ڥڑڒڌڌڋڍړڜڥڑڒڌڌڋڍړڜ
ڦڬڍڧڋڏڈڋڌڦڬڍڧڋڏڈڋڌ
ڥڌڎڋڌڌړڒڥڌڎڋڌڌړڒ
ڦڬڍڧڌڍڈڋڏڦڬڍڧڌڍڈڋڏ
ڰڍڈڏڈڏڅڍډڐڰڍڈڏڈڏڅڍډڐ
ڥڌڎڋڌڌړڔڥڌڎڋڌڌړڔ
ڦڬڍڧڋڑڈڋڍڦڬڍڧڋڑڈڋڍ
ڥڌڎڋڌڌړڔڥڌڎڋڌڌړڔ
ڦڬڍڧڋڑڈڋڍڦڬڍڧڋڑڈڋڍ
ڥڌڎڋڌڎڎڔڥڌڎڋڌڎڎڔ
ڦڬڍڣڋڑڈڋڍڦڬڍڣڋڑڈڋڍ
ڥڑڒڌڌڌڎڐڜڥڑڒڌڌڌڎڐڜ
ڦڬڍڣڋړڈڋڍڦڬڍڣڋړڈڋڍ
ڍڈڥڑڒڌڌڍڐڒڜڍڈڥڑڒڌڌڍڐڒڜ
ڦڮڈڏڈڨڐڈڮڜڎڏڑڔړڦڭڦڮڈڏڈڨڐڈڮڜڎڏڑڔړڦڭ
ڍڈڥڑڒڋڎڋڎڏڜڍڈڥڑڒڋڎڋڎڏڜ
ڜڮګڎڎڋڡڈڋڌڈڋڑڮڜڮګڎڎڋڡڈڋڌڈڋڑڮ
ڏڈڥڌڎڋڌڌړړڏڈڥڌڎڋڌڌړړ
ڦڬڍڧڋڏڈڨڐڦڬڍڧڋڏڈڨڐ
ڥڔڋڐڒڌړڋڜڥڔڋڐڒڌړڋڜ
ڰڍڈڏڈڏڅڍډڐڰڍڈڏڈڏڅڍډڐ
ڰڍڈڏڈڏڅڍډڐڰڍڈڏڈڏڅڍډڐ
ڥڑڒڋڍڋڍڌڜڥڑڒڋڍڋڍڌڜ
ڦڌړڋڈڏڠڌڈڍڌڈڟڞڍڏڱڦڌړڋڈڏڠڌڈڍڌڈڟڞڍڏڱ
ڥڑڒڋڔڋڌڔڜڥڑڒڋڔڋڌڔڜ
ڜڭڋړڈگڍڈڟڪڨڪڈڥڌړڍڜڜڭڋړڈگڍڈڟڪڨڪڈڥڌړڍڜ
ڍڈڥڑڒڌڌڍڐڑڜڍڈڥڑڒڌڌڍڐڑڜ
ڦڟڈڨڐڈڮڜڎڏڑڔڒڦڭڦڟڈڨڐڈڮڜڎڏڑڔڒڦڭ
ڥڌڎڋڋڍړڏڥڌڎڋڋڍړڏ
ڦڬڍڰڋڑڈڋڋڦڬڍڰڋڑڈڋڋ
ڍڈڥڑڒڋڐڋڋڏڜڍڈڥڑڒڋڐڋڋڏڜ
ڜکڌڋڌڈڋڌڜکڌڋڌڈڋڌ
ڍڈڥڑڒڋڎڋڎڎڜڍڈڥڑڒڋڎڋڎڎڜ
ڜڮڍڍڋڌڡڈڋڌڈڋڑڮڜڮڍڍڋڌڡڈڋڌڈڋڑڮ
ڥڔڋڐڒڌڑړڝڥڔڋڐڒڌڑړڝ
ڰڍڈڏڈڑڅڏڰڍڈڏڈڑڅڏ
ڏڈڥڑڒڌڌڋڌڔڜڏڈڥڑڒڌڌڋڌڔڜ
ڦڬڍڰڋڑڈڋڋڦڬڍڰڋڑڈڋڋ
ڏڈڥڑڒڌڌڍڏڒڜڏڈڥڑڒڌڌڍڏڒڜ
ګگڌړڠڡګگڌړڠڡ
ڍڈڥڌڎڋڌڌړړڍڈڥڌڎڋڌڌړړ
ڦڬڍڧڋڏڈڨڐڦڬڍڧڋڏڈڨڐ
ڥڔڋڐڒڌڒڍڝڥڔڋڐڒڌڒڍڝ
ڰڍڈڏڈڏڅڍډڐڰڍڈڏڈڏڅڍډڐ
ڍڈڥڑڒڌڌڋڋڔڜڍڈڥڑڒڌڌڋڋڔڜ
ڦڬڍڧڋڑڈڨڐڦڬڍڧڋڑڈڨڐ
ڥڑڒڌڌڌڑړڜڥڑڒڌڌڌڑړڜ
ڝڰڴڟڋڑڈڋڏڝڰڴڟڋڑڈڋڏ
ڎڈڥڑڒڌڍڋڋړڜڎڈڥڑڒڌڍڋڋړڜ
ګگٻڌڊړګگٻڌڊړ
ڐڈڥڌڎڋڋڍڒڑڐڈڥڌڎڋڋڍڒڑ
ڦڬڍڧڋڑڈڋڌڦڬڍڧڋڑڈڋڌ
ڰڍڈڏڈڑڅڏڰڍڈڏڈڑڅڏ
ڥڑڒڌڌڌڌڔڜڥڑڒڌڌڌڌڔڜ
ڦڬڍڰڋڏڈڋڑڦڬڍڰڋڏڈڋڑ
ڥڑڒڋڍڋڍڌڜڥڑڒڋڍڋڍڌڜ
ڦڌړڋڈڏڠڌڈڍڌڈڟڞڍڏڱڦڌړڋڈڏڠڌڈڍڌڈڟڞڍڏڱ
ڥڑڒڋڎڋڎڒڜڥڑڒڋڎڋڎڒڜ
ڜڦڣڋڑڈڋڋڜڦڣڋڑڈڋڋ
ړړ
ڥڑڒڌڎڋڏړڜڥڑڒڌڎڋڏړڜ
ڰڨڧڈڏڋړڃڝڧڈڝڦڑڈڝڧڄڰڨڧڈڏڋړڃڝڧڈڝڦڑڈڝڧڄ
ڥڑڒڌڌڌڏڋڜڥڑڒڌڌڌڏڋڜ
ڮڮړڈڌڊړڮڮړڈڌڊړ
ڥڌڎڋڌڍڌڎڥڌڎڋڌڍڌڎ
ګگٻڎڊړګگٻڎڊړ
ڰڍڈڏڈړڅڐڰڍڈڏڈړڅڐ
ڎڈڥڑڒڌڍڋڋړڜڎڈڥڑڒڌڍڋڋړڜ
ګگٻڌڊړګگٻڌڊړ
ڰڍڈڏڈړڅڐڰڍڈڏڈړڅڐ
ڌڌ
ڥڑڒڌڌڌڐڒڜڥڑڒڌڌڌڐڒڜ
ڦڬڍڧڋړڈڋڌڮڦڬڍڧڋړڈڋڌڮ
ڰڍڈڏڈڌڍڅړڰڍڈڏڈڌڍڅړ
ڰڍڈڏڈڌڍڅړڰڍڈڏڈڌڍڅړ
ڥڑڒڌڌڌڏڒڜڥڑڒڌڌڌڏڒڜ
ڦڬڍڣڋڏڈڨڐڦڬڍڣڋڏڈڨڐ
ڥڑڒڌڌڌڋڎڍڜڥڑڒڌڌڌڋڎڍڜ
ڮڬڱڌڍڈڋڏڮڮڬڱڌڍڈڋڏڮ
ڥڑڒڌڌڌڋڎڍڜڥڑڒڌڌڌڋڎڍڜ
ڮڬڱڌڍڈڋڏڮڮڬڱڌڍڈڋڏڮ
ڥڑڒڌڌڌڋڎڐڜٻڦڬڍڣڋڑڈڋڏڥڑڒڌڌڌڋڎڐڜٻڦڬڍڣڋڑڈڋڏ
ڥڑڒڋڒڋڌړڜڥڑڒڋڒڋڌړڜ
ڱڦڨڠڌڋڜڈڋڏڌړڮڈڎڱڦڨڠڌڋڜڈڋڏڌړڮڈڎ
ڥڌڎڋڌڌړړڥڌڎڋڌڌړړ
ڦڬڍڧڋڏڈڨڐڦڬڍڧڋڏڈڨڐ
ڥڑڒڋڍڋڎڐڜڥڑڒڋڍڋڎڐڜ
ڱڬڌڌڋڰڈڐڨڱڬڌڌڋڰڈڐڨ
ڰڍڈڏڈڑڅڏڰڍڈڏڈڑڅڏ
ڥڑڒڋڏڋڋڑڜٻڮڴڎڌڍڋڈڍڋڈڦڭڲڋڋڔړڥڑڒڋڏڋڋڑڜٻڮڴڎڌڍڋڈڍڋڈڦڭڲڋڋڔړ
ڥڑڒڋڌڋڎڒڝڥڑڒڋڌڋڎڒڝ
ڞڬڍڝڌڍڈڦڭڞڋڌڎڒڈڍڟڞڬڍڝڌڍڈڦڭڞڋڌڎڒڈڍڟ
ڑڈڥڌڎڋڋڍڒڔڑڈڥڌڎڋڋڍڒڔ
ڦڬڍڮڋڏڈڨڐڦڬڍڮڋڏڈڨڐ
ڥڑڒڋڔڋڌړڜڥڑڒڋڔڋڌړڜ
ڜڭڌڋڈڨڐڝڢڜڭڌڋڈڨڐڝڢ
ڰڍڈڏڈڏڅڍډڐڰڍڈڏڈڏڅڍډڐ
ڥڌڎڋڋڍڒڒڥڌڎڋڋڍڒڒ
ڦڬڍڧڋڑڈڨڐڦڬڍڧڋڑڈڨڐ
ڥڌڎڋڌڌړړڥڌڎڋڌڌړړ
ڦڬڍڧڋڏڈڨڐڦڬڍڧڋڏڈڨڐ
ڥڔڋړڋڒڒړڝڃڥڑڒڋڌڋڑڏڜڄڥڔڋړڋڒڒړڝڃڥڑڒڋڌڋڑڏڜڄ
ڝڟڜڮڌڋڳڐڈڌڜڈڵڞڌڐڎڜڍڝڟڜڮڌڋڳڐڈڌڜڈڵڞڌڐڎڜڍ
ڰڍڈڏڈڏڅڍډڐڰڍڈڏڈڏڅڍډڐ
ڥڌڎڋڌڌړړڥڌڎڋڌڌړړ
ڦڬڍڧڋڏڈڨڐڦڬڍڧڋڏڈڨڐ
ڰڍڈڏڈڏڅڍډڐڃڴڠڧڧڪڲڄڰڍڈڏڈڏڅڍډڐڃڴڠڧڧڪڲڄ
ڰڍڈڏڈڏڅڍډڐڰڍڈڏڈڏڅڍډڐ
ڍڈڥڑڒڋڎڋڍړڜڍڈڥڑڒڋڎڋڍړڜ
ڮڮڏڈڨڐڨڜڮڮڏڈڨڐڨڜ
ڦګگڌړڦګگڌړ
ڏڈڥڑڒڋڍڋڎڑڜڏڈڥڑڒڋڍڋڎڑڜ
ڮڴڎڌڍڋڈڐڧڵڈڨڐڮڴڎڌڍڋڈڐڧڵڈڨڐ
ڥڑڒڋڍڋڐڋڜٻڮڪڧٻڱڜڧڱڠٻڨڪڟڰڧڠٻڃڏ㜤ڄڥڑڒڋڍڋڐڋڜٻڮڪڧٻڱڜڧڱڠٻڨڪڟڰڧڠٻڃڏ㜤ڄ
ڰڍڈڏڈړڅڐڰڍڈڏڈړڅڐ
ڮڴڎڌڍڋڈڍڋڈڦڭڲڋڋڔړڮڴڎڌڍڋڈڍڋڈڦڭڲڋڋڔړ
ڍڈڥڌڎڋڋڋڑڒڍڈڥڌڎڋڋڋڑڒ
ڜکڌڋڌڈڋڌڜکڌڋڌڈڋڌ
ڥڑڒڌڌڌڐڒڜڥڑڒڌڌڌڐڒڜ
ڦڬڍڧڋړڈڋڌڮڦڬڍڧڋړڈڋڌڮ
ڥڑڒڋڌڋڌړڝڥڑڒڋڌڋڌړڝ
ڲگڮڌڋڳڎڋڈڭڮڍڲگڮڌڋڳڎڋڈڭڮڍ
ڰڍڈڏڈڏڅڍډڐڃڝڧڰڠڄڰڍڈڏڈڏڅڍډڐڃڝڧڰڠڄ
ڰڍڈڏڈڑڅڏڃڴڠڧڧڪڲڄڰڍڈڏڈڑڅڏڃڴڠڧڧڪڲڄ
ڥڑڒڋڎڋڎڌڜڥڑڒڋڎڋڎڌڜ
ڜڮڌڍڌڌڡڈڨڐڈڋڏڜڮڌڍڌڌڡڈڨڐڈڋڏ
ڰڍڈڏڈڏڅڍډڐڰڍڈڏڈڏڅڍډڐ
ڥڌڎڋڌڎڐڏڥڌڎڋڌڎڐڏ
ڜڮڌڍڋڌڡڈڨڐڜڮڌڍڋڌڡڈڨڐ
ڈڋڏڈڳڍڌڏڈڋڏڈڳڍڌڏ
ڜڮڌڍڌڌڡڈڨڐڈڋڏڜڮڌڍڌڌڡڈڨڐڈڋڏ
ڥڑڒڋڎڋڎڌڜڥڑڒڋڎڋڎڌڜ
ڰڍڈڏڈڑڅڏڰڍڈڏڈڑڅڏ
ڍڈڥڑڒڌڌڋڍړڜڍڈڥڑڒڌڌڋڍړڜ
ڦڬڍڧڋڏڈڋڌڦڬڍڧڋڏڈڋڌ
ڥڑڒڋڌڋړړڜڥڑڒڋڌڋړړڜ
ڞڨڍڞڎڍڈڐڋڞڨڍڞڎڍڈڐڋ
ڜکڞٻڜڮڮڴڜکڞٻڜڮڮڴ
ڝڰگٻڜڮڮڴڝڰگٻڜڮڮڴ
ڮگڪګګڠڭٻڜڮڮڴڃڲڪڭڦڄڮگڪګګڠڭٻڜڮڮڴڃڲڪڭڦڄ
ڥڑڒڋڍڋڍڌڜٻڥڑڒڋڍڋڍڌڜٻ
ڦڌړڋڈڏڠڌڈڍڌڈڟڞڍڏڱڦڌړڋڈڏڠڌڈڍڌڈڟڞڍڏڱ
ڥڑڒڋړڌڋڋڑڜڥڑڒڋړڌڋڋڑڜ
ڨڤڮگںڮڠګڜڭڜگڪڭںڜڮڮڴڨڤڮگںڮڠګڜڭڜگڪڭںڜڮڮڴ
ڥڑڒڌڋڌڋڋڍڜٻڥڑڒڌڋڌڋڋڍڜٻ
ګڮڎڋڈڌڋڎڭڈکګڮڎڋڈڌڋڎڭڈک
ڡڤڧگڠڭٻڜڮڮڴڡڤڧگڠڭٻڜڮڮڴ
ڮڨڏڍڌٻڨڜکڤڡڪڧڟٻڜڮڮڴڮڨڏڍڌٻڨڜکڤڡڪڧڟٻڜڮڮڴ
ڥڔڋڐړڋړڑڜڥڔڋڐړڋړڑڜ
ڡۀۀڿۀۍٻڝڼێۀڡۀۀڿۀۍٻڝڼێۀ
ڡۀۀڿۀۍٻڝڼێۀٻڃڟڞڄڡۀۀڿۀۍٻڝڼێۀٻڃڟڞڄ
1
2
3
1
2
3
BlowBlow
WorkWork
VacuumVacuum
1
2
3
1
2
3
WorkWork
VacuumVacuum
1
2
3
1
2
3
WorkWork
VacuumVacuum
1
2
3
1
2
3
WorkWork
VacuumVacuum
1
2
3
1
2
3
WorkWork
VacuumVacuum
1
2
3
1
2
3
WorkWork
VacuumVacuum
6-J3204002A6-J3204002A
MPX5100APMPX5100AP
6-J6711180B6-J6711180B
RC3-M5M-STNRC3-M5M-STN
HEAD 1HEAD 1 HEAD 2HEAD 2 HEAD 5HEAD 5HEAD 4HEAD 4HEAD 3HEAD 3 HEAD 6HEAD 6
J9080762A(J6701028A)J9080762A(J6701028A)
BDAS 6-15-CS11T-A2BDAS 6-15-CS11T-A2
U2-4-4*2.5U2-4-4*2.5
J1300120J1300120
M-5HL-4M-5HL-4
RCS242-M3-D24NPRCS242-M3-D24NP
2
4
5 31
J6711156AJ6711156A
M-5H-4M-5H-4
U2-4-4*2.5(BLUE)U2-4-4*2.5(BLUE)
HEAD ASSYHEAD ASSY
AM03-001928AAM03-001928A
SM421 AIR MODULE_MAC_SMCSM421 AIR MODULE_MAC_SMC
8-HP06-0001048-HP06-000104
KJL04-M5KJL04-M5
J67031006AJ67031006A
AS1002F-04AS1002F-04
J67111068AJ67111068A
M-3ALU-4M-3ALU-4
HP14-000163HP14-000163
34B-L00-GDFA-1KT34B-L00-GDFA-1KT
HP14-000206HP14-000206
VQ110-5LOVQ110-5LO
HP04-000018AHP04-000018A
4-2T-PVF4-2T-PVF
J67111151AJ67111151A
M-3AU-4M-3AU-4
J6711141AJ6711141A
M-5AU-4M-5AU-4

Page
SAMSUNG TECHWIN
77
SM421
Air Ass’y (1/5)
NO. PART NO. PART NAME Q'TY Old No. Stock Apply Reference
A 78 page
B 82 page
C 84 page
D 86page