00196043-05 - SG X und X4I FSE_de - 第529页
MTC2 Aufbau und Wirkungsweise Baugruppen der Steuerung 529 Student Guide SIPLACE X-Serie und X4I FSE Elektro- und Montageplatte 2 Legende 1. Sicherheitskombinatio nen 2. Bremswiderstän de 3. Netzteil 4. Netzfilter 5. Ent…

MTC2
Baugruppen der Steuerung Aufbau und Wirkungsweise
Student Guide SIPLACE X-Serie und X4I FSE 528
▪ Klemmleisten:
– X01 Einspeisung
– X02 24 V Spannungsversorgung Sensoren / Aktoren
– X03 NOT-AUS-Kreis
– X04 Sensoren / Aktoren Turm 1
– X05 Sensoren / Aktoren Turm 2
– X06 Sensoren / Aktoren
Montageplatte
14.2.5.5 Montageplatte
Montageplatte mit folgenden Komponenten:
▪ Sicherheitskombinationen: K03 - K05
▪ Bremswiderstand: R01
▪ Bremswiderstand: R02
▪ Netzteil 24 V DC: T01
▪ Netzfilter: Z01
▪ Entladedrossel (Sollte dieses Teil nicht vorhanden sein, bestellen Sie den Nachrüstsatz 03016518-
01. Es dient ihrer eigenen Sicherheit)
Elektro- und Montageplatte 1
Legende
1. Hauptschalter
2. NOT-HALT-Taster
3. Sicherungsautomaten
4. Motorschutzschalter
5. Schütze
6. Schutzleiterklemmen
7. Durchgangsklemmen
8. Initiator-LED-Klemmen
9. Aktoren-LED-Klemmen
10. Optokoppler

MTC2
Aufbau und Wirkungsweise Baugruppen der Steuerung
529 Student Guide SIPLACE X-Serie und X4I FSE
Elektro- und Montageplatte 2
Legende
1. Sicherheitskombinationen
2. Bremswiderstände
3. Netzteil
4. Netzfilter
5. Entladedrossel

MTC2
Baugruppen der Steuerung Aufbau und Wirkungsweise
Student Guide SIPLACE X-Serie und X4I FSE 530
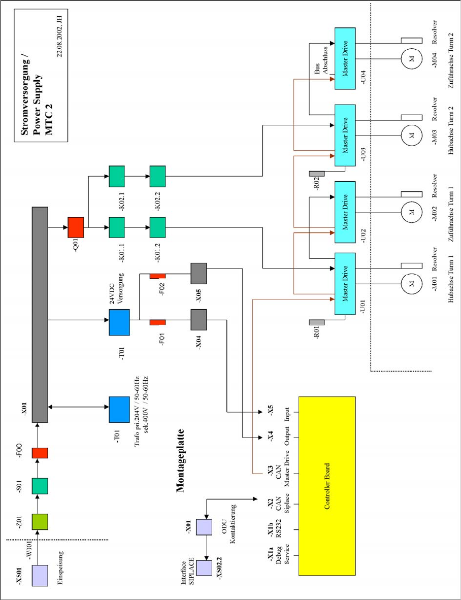
Wirkschaltpläne
14.2.5.6 Wirkschaltpläne
Wirkschal tplan Stromverso rgung
Wirkschaltplan Stromversorgung
Wirkschaltplan Stromversorgung