00191384-01 - 第120页
4 ¿Qué hacer ... Instrucciones de us o SIPLACE HS -50 4.1 Conectar la línea SIPLACE V ersión de software SR.501.xx Edición 01/99 CE-SP A 11 8 INDICACION En el cam po de e stado se visuali za en la lín ea "Estado&quo…

Instrucciones de uso SIPLACE HS-50 4 ¿Qué hacer ...
Versión de software SR.501.xx Edición 01/99 CE-SPA 4.1 Conectar la línea SIPLACE
117
4.1.3 Conectar la estación / Iniciar la interfaz del usuario del programa-OE
ATENCION
Conecte la estación cuando en el monitor del ordenador de la línea se visualice el "Desktop". De
lo contrario pueden presentarse problemas de comunicación. 4
È Conecte la estación a través del interruptor principal y controle después de conectar si el
manómetro indica la presión de servicio necesaria.
El software del ordenador de la estación se carga. Con el ordenador de la línea conectado y
una comunicación correcta aparece después de aproximadamente 2 minutos la visualización
básica de la interfaz del usuario - OE para la clase de usuario "Operador" (ver Fig. 4.1 - 1).
4
Fig. 4.1 - 1 Visualización básica después de cargar el software-OE

4 ¿Qué hacer ... Instrucciones de uso SIPLACE HS-50
4.1 Conectar la línea SIPLACE Versión de software SR.501.xx Edición 01/99 CE-SPA
118
INDICACION
En el campo de estado se visualiza en la línea "Estado" el estado actual de la estación y en la
línea "Acción" se visualiza la acción que debe ejecutar (ver Fig. 4.1 - 1). 4
È Pulse una de las teclas de arranque (blanco) cuando se exija "Pulsar tecla de arranque".
(Las teclas de arranque se encuentran al lado de entrada, lado de salida y en los paneles de
control al lado derecho e izquierdo de la estación).
Con todos los ejes se ejecuta una carrera de referencia. Después de terminar la carrera de
referencia la estación se encuentra en disposición de servicio.
El símbolo se visualiza en el área de trabajo de la interfaz del usuario.
4
4
4
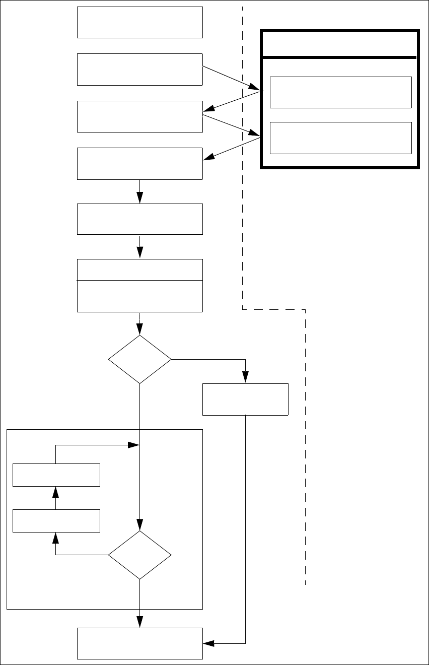
4.1.4 Diagrama de flujo "Conectar la línea SIPLACE"
El siguiente diagrama de flujo indica las acciones que el ordenador de la línea, la estación y el
operador ejecutan durante la conexión y la fase de arranque de la línea SIPLACE. 4
4

Instrucciones de uso SIPLACE HS-50 4 ¿Qué hacer ...
Versión de software SR.501.xx Edición 01/99 CE-SPA 4.1 Conectar la línea SIPLACE
119
4
Fig. 4.1 - 2 Diagrama de flujo "Conectar línea-SIPLACE“
Control de pipetas
Event. modificar
la configuración de pipetas
Controlar equipam.
Completar las pistas
no
Funciones del ordenador de línea
Cargar datos de sector de
dotación
Marcas
o.k.?
Especificaciones a la máquina
Visualiz. generador equipamiento
Control del equipamiento
(ajuste de módulos de alim.)
Conectar
Esperar la placa de circuitos
Acercar la placa de circuitos
Error pista
sí
Interrumpir
placa de circuitos
no
Placa de circuitos
en la cinta de salida
sí
Ordenador de la estación
Negrilla:
Cursiva:
A ejecutar por el
operador
Ejecutado o indicado
por la estación
Confirmar generador de equipa-
miento