SI-F130AI_1st_CS - 第681页
手动控制器篇 4. 操作说明 SI-F130AI 4-51 4.2.4. 2 输出信号的 状态显示 [ 调整功能 ] SI-F 130AI SI- F130AI [ 操作顺序 ] [1] TGR ACTV [2] 2 …

手动控制器篇
4. 操作说明
4-50
SI-F130AI
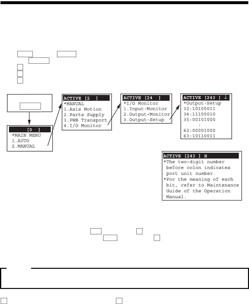
4.2.4 输入 / 输出信号显示
/
SI-F130AI
关于输入
/
输出信号的详细说明,请参照
[
保养篇
3.
输入以及输出信号表
]
。
4.2.4.1 输入信号的状态显示
[ 调整功能 ]
SI-F130AI SI-
F130AI
[ 操作顺序 ]
[1]
TGR ACTV
[2] 2 MENU
[3] 2 ( )
[4] 4 ( / )
[5] 1 ( / )
图
4-43
[
画面说明 ]
2 (00 31),
关于输入装置的号码和输入终端,请参照
[
保养篇
3.
输入以及输出信号表
]
。
1
(HIGH
ON), 0
(LOW
OFF)
1
帮助画面
按
2 次
MENU
注意 :
注意 :

手动控制器篇
4. 操作说明
SI-F130AI
4-51
4.2.4.2 输出信号的状态显示
[ 调整功能 ]
SI-F130AI SI-
F130AI
[ 操作顺序 ]
[1]
TGR ACTV
[2] 2 MENU
[3] 2 ( )
[4] 4 ( / )
[5] 2 ( / )
图
4-44
[
画面说明 ]
2 (32 63)
关于输出装置的号码和输出终端,请参照
[
保养篇
3.
输入以及输出信号表
]
。
1
(HIGH
ON), 0
(LOW
OFF)
1
帮助画面
按
2 次
MENU
注意 :

手动控制器篇
4. 操作说明
4-52
SI-F130AI
4.2.4.3
输出信号的操作
[ 调整功能 ]
SI-F130AI SI-
F130AI
[ 操作顺序 ]
[1]
TRG ACTV
[2] 2 MENU
[3] 2 ( )
[4] 4 ( / )
[5] 3 ( / )
图
4-45
[6]
[7] (HIGH ON) ON ( ) 1
[8] (LOW OFF) OFF 0
[ 画面说明 ]
2 (32 63)
·
32
号装置最右边的信号是 「軟體緊急停止」
(
软件紧急停止
)
,不可变更。
·关于输出装置的号码和输出终端,请参照
[
保养篇
3.
输入以及输出信号表
]
。
1
(HIGH
ON), 0
(LOW
OFF)
1
帮助画面
按
2 次
MENU
注意 :