OM-1755-001w_GS-F600.pdf - 第179页
5OM-1755 5-27 1305-001-(1015WB---1012) G5S 多段供料器 元件补给 SW2( 上 ) G5S 多段供料器 元件补给 SW2( 上 ) 1 2 3 4 5 6 7 8 A B C D E F LED01 R01 LED02 R02 LED03 R03 LED04 R04 LED05 R05 LED06 R06 LED07 R07 LED08 R08 LED09 R09 LED10 R10 LED1 …

OM-1755
5-261305-001-(1015WB---1011)
G5S 多段供料器 元件补给 SW1( 下 )
G5S 多段供料器 元件补给 SW1( 下 )
1 2 3 4 5 6 7 8
A
B
C
D
E
F
LED01 R01
LED02 R02
LED03 R03
LED04 R04
LED05 R05
LED06 R06
LED07 R07
LED08 R08
LED09 R09
LED10 R10
LED11 R11
LED12 R12
LED13 R13
LED14
LED15
LED16 R16
SW-DN(下)
U156
OUT
S01
S02
S03
S04
S05
S06
S07
S08
S09
S10
S11
S12
S13
S14
S15
S16
CN1
IN
CN1
CN10-2
CN26
CN27
CN46
CN47
ILB SWDN(下)
U154
ILB_SWDN (下)
U154
01
03
05
07
09
11
13
15
17
19
31
29
27
25
23
21
33
02
04
06
08
10
12
14
16
18
20
22
24
26
28
30
32
34
24G1
10
01
02
03
04
05
06
07
08
01
02
03
04
05
06
07
08
02
01
02
03
04
05
06
07
08
01
02
03
04
05
06
07
08
09
09
/RX
RX
/TX
TX
SG
4
3 61
2
6
4 23
1
SG
TX
/TX
RX
/RX
CN1(UP)
CN2(DN)
/RX
RX
/TX
TX
FG
4
3 61
2
CN3(T)
X15401
[B-/11/3A]
211
2
3
4
X1
X2
10 10 10
24G1 24G1 24G1
X15303(CN3)
[B/13/4E]
TV/EV Connecting Bundled Connector
Material Shortage
Indicator Lamp 3
Material Shortage
Indicator Lamp 4
Material Shortage
Indicator Lamp 9
Material Shortage
Indicator Lamp 10
Material Shortage
Indicator Lamp 11
Material Shortage
Indicator Lamp 12
Material Shortage
Indicator Lamp 13
Material Shortage
Indicator Lamp 14
Material Shortage
Indicator Lamp 1
Material Shortage
Indicator Lamp 2
Material Shortage
Indicator Lamp 6
Material Shortage
Indicator Lamp 5
Material Shortage
Indicator Lamp 7
Material Shortage
Indicator Lamp 8
Material Shortage
Indicator Lamp 15
All Reload
Indicator Lamp
All Reload Switch
Reload Switch 1
Reload Switch 2
Reload Switch 3
Reload Switch 4
Reload Switch 5
Reload Switch 6
Reload Switch 12
Reload Switch 10
Reload Switch 9
Reload Switch 8
Reload Switch 7
Reload Switch 14
Reload Switch 13
Reload Switch 11
Reload Switch 15

5OM-1755
5-271305-001-(1015WB---1012)
G5S 多段供料器 元件补给 SW2( 上 )
G5S 多段供料器 元件补给 SW2( 上 )
1 2 3 4 5 6 7 8
A
B
C
D
E
F
LED01 R01
LED02 R02
LED03 R03
LED04 R04
LED05 R05
LED06 R06
LED07 R07
LED08 R08
LED09 R09
LED10 R10
LED11 R11
LED12 R12
LED13 R13
LED14 R14
LED15 R15
LED16 R16
31
33
29
27
25
23
21
19
17
15
13
11
09
07
05
03
01
24G1
SW-UP
U157
OUT
S01
S02
S03
S04
S05
S06
S07
S08
S09
S10
S11
S12
S13
S14
S15
S16
10
32
34
30
28
26
24
22
20
18
16
14
12
10
08
06
04
02
CN1
IN
CN1
CN10-2
CN26
CN27
CN46
CN47
ILB SWUP
U155
ILB_SWUP
U155
01
02
03
04
05
06
07
08
01
02
03
04
05
06
07
08
09
09
01
02
03
04
05
06
07
08
01
02
03
04
05
06
07
08
02
6
4 23
1
SG
TX
/TX
RX
/RX
CN1(UP)
[B-/11/3A]
X15501
X15303(CN3)
211
2
3
4
X1
X2
10 10 10
24G1 24G1 24G1
[B/13/4E]
/RX
RX
/TX
TX
SG
4
3 61
2
CN2(DN)
/RX
RX
/TX
TX
FG
4
3 61
2
CN3(T)
TV/EV Connecting Bundled Connector
Material Shortage
Indicator Lamp 3
Material Shortage
Indicator Lamp 4
Material Shortage
Indicator Lamp 9
Material Shortage
Indicator Lamp 10
Material Shortage
Indicator Lamp 11
Material Shortage
Indicator Lamp 12
Material Shortage
Indicator Lamp 13
Material Shortage
Indicator Lamp 14
Material Shortage
Indicator Lamp 1
Material Shortage
Indicator Lamp 2
Material Shortage
Indicator Lamp 6
Material Shortage
Indicator Lamp 5
Material Shortage
Indicator Lamp 7
Material Shortage
Indicator Lamp 8
Material Shortage
Indicator Lamp 15
All Reload
Indicator Lamp
All Reload Switch
Reload Switch 1
Reload Switch 2
Reload Switch 3
Reload Switch 4
Reload Switch 5
Reload Switch 6
Reload Switch 12
Reload Switch 10
Reload Switch 9
Reload Switch 8
Reload Switch 7
Reload Switch 14
Reload Switch 13
Reload Switch 11
Reload Switch 15

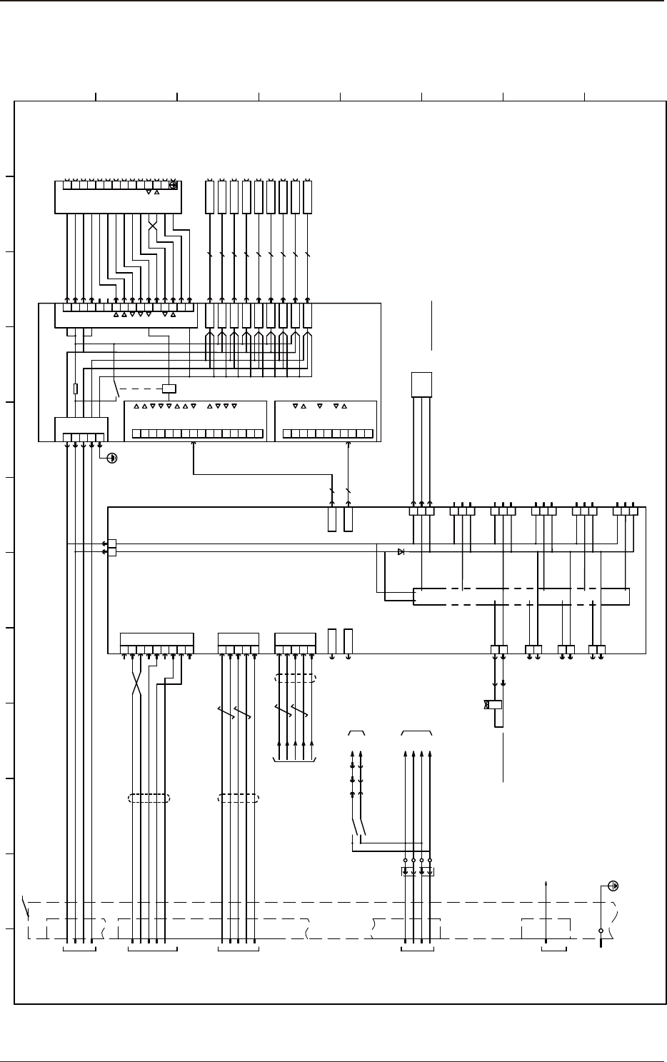
OM-1755
5-281305-001-(1015WB---1013)
G5S 多段供料器 送料器安装台
G5S 多段供料器 送料器安装台
1 2 3 4 5 6 7 8 9 10 11 12
A
B
C
D
E
F
G
H
9
8
5
6
7
4
1
2
3
+24V
+24v
GND
X01
GND
FG
13
10
11
12
S.GND
TXD
RXD
4GND
1
2
3
+24V
+24V
GND
9
8
5
6
7
13
10
11
12
S.GND
TXD
RXD
14
15
16FG
X01
14
X02
14
X03
14
X04
14
X05
OUT1
OUT2
IN1
IN2
IN3
14
X06
14
X07
14
X08
14
X09
14
X10
X02
X03
X04
X05
X06
X07
X08
X09
X10
4
3
2
1 GND
+24V
GND
+24V
X100
X68100A
Connection P.C.B FB
U68
5 FG
OUT1
OUT2
IN1
IN2
IN3
X01:
X01:
X01:
X01:
X01:
OUT1
OUT2
IN1
IN2
IN3
X02:
X02:
X02:
X15:
X15:
OUT2
IN1
X15:
X15:
…
X101
X01:
X01:
X01:
X02:
X02:
X15:
X15:
…
X102
S.GND
TXD
RXD
S.GND
TXD
TXD
RXD
X30
24G
10
24G
10
:5
:8
:7
:6
(12Pins)
X30A
U69
STLT_FB
:6
:10
:9
:8
:7
(12Pins)
RTS
TxD
S.GND
RxD
CTS
φ6
(3Pins)
:3
80X6901
CN1CN2
X6801
X6802
X6803
X6804
X6805
X6806
X6807
X6808
X6809
X6810
X68101
X68102
X30C
X30B
CN4
50X6903
CN3
:1
77
80
79
78
73
76
75
74
9
8
7
6
1
5
…
…
47
50
49
48
46
8
7
1
6
…
…
:2
RLY
1Ω7W
B6910
-
OUT
+
BL
BK
BR
CN11
CN10
X6910
1
2
3
1
2
3
[B-/08/3F] [B-/10/3F]
DC24V
[D-/12/4D]or
[D-/22/4D]
RS232C
[D-/12/8D]or
[D-/22/8D]
[D-/12/4A]or
[D-/22/4A]
:1
:2
:3
:4
[D-/12/8C]or
[D-/22/8C]
DN:RX+
SG
[B-/05/2F] [B-/07/3F]
K505
14
:1
EV24G
:2
:59
X35
:60
:1
1-EV24G
:2
[B-/11/4F] [B-/12/4F]
:6
:2
:3
:1
X30A
10
24G
DC24V
[D-/12/4E]:(1)
[D-/22/4E]:(2)
Y6912 X6912
1
2
CN12
24G
CN15
CN18
CN19
CN13
1
2
3
CN14
1
2
3
CN16
1
2
3
24G
CN17
1
2
3
(12Pins)
:11
:12
:10
:9
X1
1
2
1024G
7
9
6
8
RTS
CN6
CTS
5
S.GND
4
3 TXD
2
RXD
1
X6906
U150(ILB TV1)
[B-/05/4A]
X15001
10
24G
10
24G
10
24G
10
24G1
X6909
CN9
RX-
RX+
TX-
TX+
6
3
2
1
X6908
CN8
:5
DN:RX-
DN:TX+
DN:TX-
4 SG
UP
DN
RX-
RX+
TX-
TX+
6
3
2
1
4 SG
:4
24
24GXTB2
Y6912
24G
24G
24G
24G
24G
24G
24G
24G
13
23
U150,U151(ILB TV1,2)
Drawer Connector for Feeder
Drawer Connector for Feeder
Drawer Connector for Feeder
Drawer Connector for Feeder
Drawer Connector for Feeder
Drawer Connector for Feeder
Drawer Connector for Feeder
Drawer Connector for Feeder
Drawer Connector for Feeder
External Unit Connecting Bundled Connector
HLS
Air Pressure
Hose
to Solenoid Valve
10 Lane Feeder Clamp
TV/EV Connecting Bundled Connector
DC Sensor and Load Power
Elevator Section
Internal I/O Circuit
(Clamping)
10 Lane Feeder Clamp Upper Limit
Transfer Start 1
Transfer Start 2
Transfer Ready
Communication
Ready
Feeder
Connector Check
Drawer Connector for Feeder