00198172-03_Technical_Training_FSE_TX-Series_ZH - 第140页
8 控制和通信 8.7 轴控制 技术培训 FSE SIPLACE TX系列 08/2018 139 8.7 轴控制 轴控制

8 控制和通信
8.5 CIN盒
138 技术培训 FSE SIPLACE TX系列 08/2018
8.5 CIN盒
●
在 TX 系列贴片机上,“CAN 接口” CIN [03108598-xx] 用于接管先前贴片机中的 CAN 卡的功
能。
●
CIN 在 SMPS 中,通过 LAN 线缆连接 BoxPC-427D。
●
对于 TX 贴片机,CIN 上的 CAN 端子总是设置为“关”。
1. CAN 连接 1-4
2. LAN 连接
3. 拨码开关 — 为 CANx- 设置 120 欧姆的终
接器
备注
:
拨码开关设置(见下文)对两个拨码开关均
有效。
4. 电源输入
拨码开关设置
8.6 网络结构
网络结构
IP 地址 子网掩码 备注
SIPLACE局域网 172.22.xxx.xxx 255.255.0.0 计算机上LAN连接
CIN 192.168.255.239 255.255.255.224 计算机上LAN连接
工作站计算机 192.168.255.249 255.255.255.224

8 控制和通信
8.7 轴控制
技术培训 FSE SIPLACE TX系列 08/2018 139
8.7 轴控制
轴控制

8 控制和通信
8.9 供料器通信
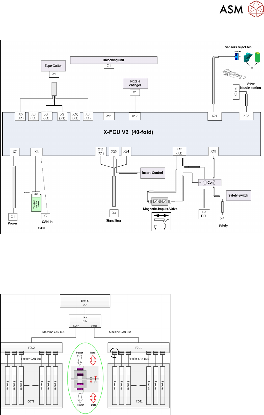
技术培训 FSE SIPLACE TX系列 08/2018 141
控制和通信 – FCU概览
8.9 供料器通信
供料器控制单元(FCU)和X供料器之间的通信通过供料器CAN总线进行。
该CAN总线仅负责FCU和供料器之间的通信。
FCU至每个供料器的数据和电源非接触式传输。