SI-H1000_PL_2nd - 第156页
B- 24 B 11 ヘッド 吸装着 ・真空ポ ンプ配線 Wiring diagram Head/Pump

B-23
B10
サーボモーター配線
-
右ヘッド
Wiring diagram servo motor - Right
イラスト番号
Ref.No.
部品コード
Parts Code
部品名
Parts Name
Serial
No.
個数
Q'ty
備考
Remarks
同期
Repl.
1 1-969-134-14
ハ
-
ネス
(HEAD,ETC-H1M,H1E,ETC)(R)
HARNESS (HEAD,ETC-
H1M,H1E,ETC)
1
2 1-969-127-21
ハ
-
ネス
(YM,YE,ETC-YM1,YS,ETC)(R)
HARNESS (YM,YE,ETC-
YM1,YS,ETC)
1
3 1-969-122-12
ハ
-
ネス
(ZM1-ZM2)
HARNESS (ZM1-ZM2)
1
4 1-969-135-22
ハ
-
ネス
(BCSEN-AMP) (R)
HARNESS (BCSEN-AMP)
1
5 1-969-755-11
HARNESS (BAT-BACKUP MONITOR)
HARNESS (BAT-BACKUP MONITOR)
2
6 1-969-505-12
ハ
-
ネス
(
バツクアツプ
モニタ
-)
HARNESS (BACKUP MONITORING)
1

B-24
B11
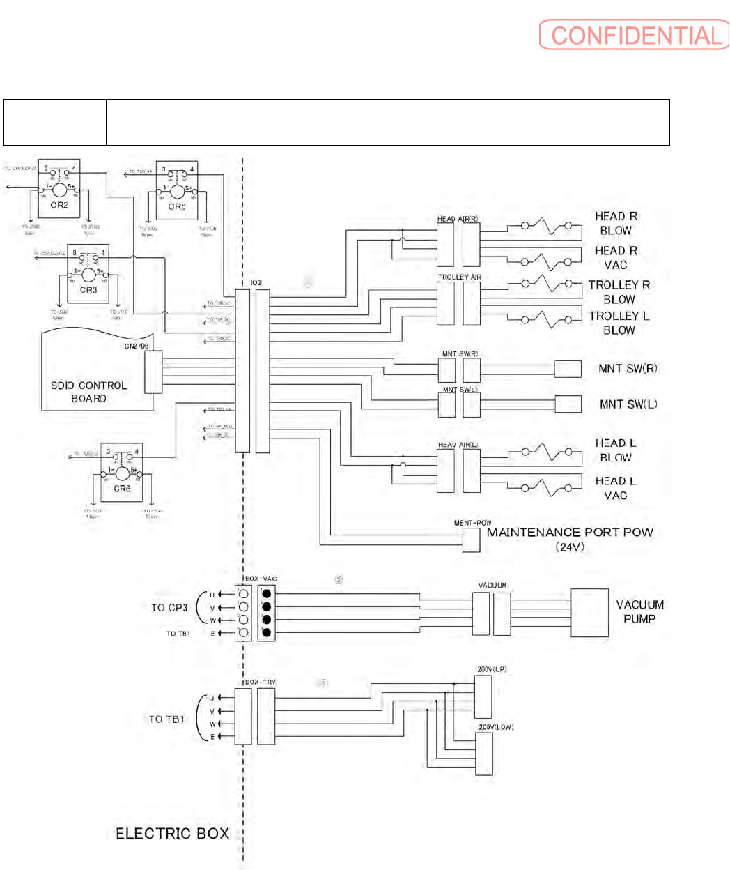
ヘッド吸装着・真空ポンプ配線
Wiring diagram Head/Pump

B-25
B11
ヘッド吸装着・真空ポンプ配線
Wiring diagram Head/Pump
イラスト番号
Ref.No.
部品コード
Parts Code
部品名
Parts Name
Serial
No.
個数
Q'ty
備考
Remarks
同期
Repl.
1 1-969-383-12
ハ
-
ネス
(BOX IO2-AIRSUP, MNT)
HARNESS (BOX IO2-AIRSUP, MNT)
1
2 1-969-360-13
ハ
-
ネス
(BOX VAC-VACUUM)
HARNESS (BOX VAC-VACUUM)
1
3 1-969-783-11
HARNESS (200V OUTPUT)
HARNESS (200V OUTPUT)
1