SI-H1000_PL_2nd - 第185页
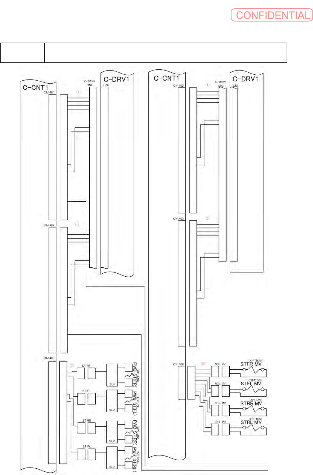
B- 53 B25 I/O 配線 -7 W iring diagram I/O - 7 イラスト 番号 Ref.No. 部品コード Parts Code 部品名 Parts Name Serial No. 個数 Q'ty 備考 Remarks 同期 Repl. 1 1 - 969 - 295 - 13 ハ - ネス (BOX- TRO LLEY IF) HARNESS (BOX - TRO LLEY IF) 1 2 1 - 9…

B-52
B25
I/O
配線
-7
Wiring diagram I/O - 7

B-53
B25
I/O
配線
-7
Wiring diagram I/O - 7
イラスト番号
Ref.No.
部品コード
Parts Code
部品名
Parts Name
Serial
No.
個数
Q'ty
備考
Remarks
同期
Repl.
1 1-969-295-13
ハ
-
ネス
(BOX-TROLLEY IF)
HARNESS (BOX-TROLLEY IF)
1
2 1-969-296-12
ハ
-
ネス
(BOX-TROLLEY POW)
HARNESS (BOX-TROLLEY POW)
1
3 1-969-306-11
ハ
-
ネス
(TROLLEY-IF)
HARNESS (TROLLEY-IF)
1
4 1-969-307-12
ハ
-
ネス
(TROLLEY-POWER 1)
HARNESS (TROLLEY-POWER 1)
1
5 1-969-307-21
ハ
-
ネス
(TROLLEY-POWER 2)
HARNESS (TROLLEY-POWER 2)
1
6 1-969-308-11
ハ
-
ネス
(TROLLEY-CUTTER)
HARNESS (TROLLEY-CUTTER)
1
7 1-969-302-11
ハ
-
ネス
(TROLLEY-CASSETTE) 1
HARNESS (TROLLEY-CASSETTE) 1
1
8 1-969-331-11
ハ
-
ネス
(ICIF-ICB1)
HARNESS (ICIF-ICB1)
1

B-54
B26
I/O
配線
-8
Wiring diagram I/O - 8