SI-H1000_PL_2nd - 第200页
C- 12 C3 搬送部周辺配管図 Conveyor pipe diagram イラスト 番号 Ref.No. 部品コード Parts Code 部品名 Parts Name Serial No. 個数 Q'ty 備考 Remarks 同期 Repl. 1 1 - 492 - 216 - 12 センサ ASSY ( クラン プ 1) SENSOR ASSY 1 2 1 - 492 - 216 - 42 センサ ASSY ( …

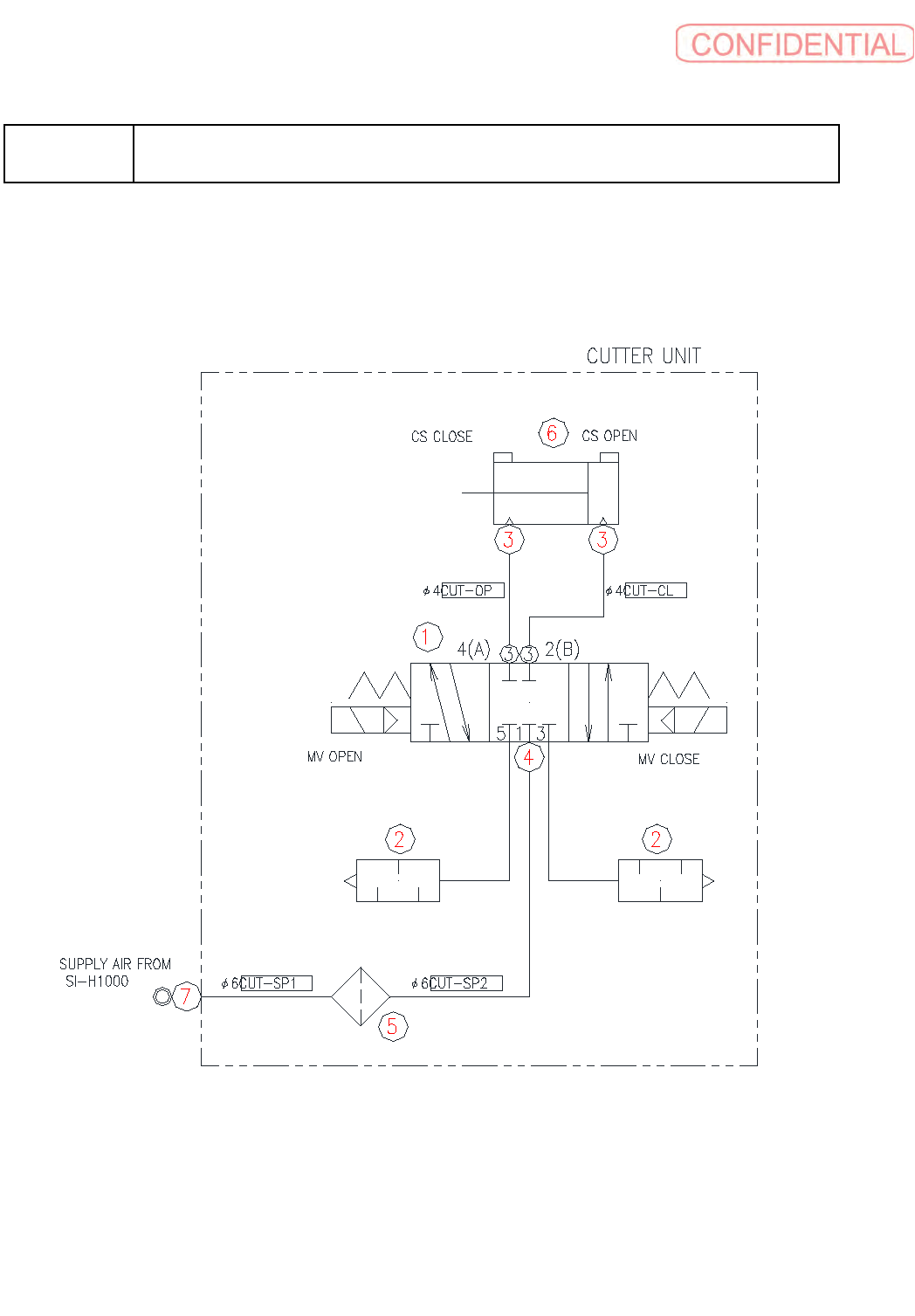
C-11

C-12
C3
搬送部周辺配管図
Conveyor pipe diagram
イラスト番号
Ref.No.
部品コード
Parts Code
部品名
Parts Name
Serial
No.
個数
Q'ty
備考
Remarks
同期
Repl.
1 1-492-216-12
センサ
ASSY (
クランプ
1)
SENSOR ASSY
1
2 1-492-216-42
センサ
ASSY (
クランプ
4)
SENSOR ASSY
1
3 1-492-216-32
センサ
ASSY (
クランプ
3)
SENSOR ASSY
1
4 1-492-216-42
センサ
ASSY (
クランプ
4)
SENSOR ASSY
1
5 1-492-217-14
ソレノイド
バルブ
ASSY
SOLENOID VALVE ASSY
1
6 1-492-356-13
ソレノイド
バルブ
ASSY (ST)
SOLENOID VALVE ASSY (ST)
1 OPTION n=1
7 4-447-052-11
ハ
-
フ
ユニオン
(KQ2H02-M3G)
UNION (KQ2H02-M3G), HALF
32
8 4-447-063-41
エルボ
ユニオン
(KQ2L08-01AS)
UNION (KQ2L08-01AS), ELBOW
2 OPTION n=1
9 4-447-108-11
エルボ
ユニオン
(KQ2L02-M3G)
UNION (KQ2L02-M3G), ELBOW
8 OPTION n=8
10 4-453-569-01
プラグ
(CYP025-08B29449)
PLUG (CYP025-08B29449)
6 OPTION n=3
11 4-453-817-01
シリンダ
(SMG-L-10-10)
CYLINDER (SMG-L-10-10)
4
12 4-457-146-31
スピ
-
ド
コントロ
-
ラ
-(AS1211F-M5-02A)
CONTROLLER (AS1211F-M5-02A)
24 OPTION n=8
13 4-454-500-01
シリンダ
(CDUJB8-11-DCP6468P)
CYLINDER (CDUJB8-11-DCP6468P)
16
14 4-454-521-01
シンクウ
ハツセイキ
(VUH05-44A)
GENERATOR (VUH05-44A), VACUUM
2
15 1-755-545-11
リレ
-
ソケツト
(SM2S-05B)
SOCKET, RELAY (SM2S-05B)
4 OPTION n=2
16 4-455-731-01
ハ
-
フ
ユニオン
(KJH02-M3)
UNION (KJH02-M3), HALF
4
17 4-455-732-01
イケイ
ストレ
-
ト
(KJH02-04)
STRAIGHT (KJH02-04)
4
18 4-455-733-01
ユニオン
ワイ
(KJU02-00)
WYE (KJU02-00), UNION
28
19 4-455-734-01
エルボ
ユニオン
(KJL02-M5)
UNION (KJL02-M5), ELBOW
8
20 4-456-332-01
シリンダ
(CUJB8-15D)
CYLINDER (CUJB8-15D)
4 OPTION n=4

C-13
C4
基板ストッパー部配管図
(
オプション
)
Board stopper diagram (option)