00194614-08 Trainingsdoku. SG X-Serie_X4i SW70x (AL2)_EN - 第177页
Energy and Compressed Air Supply Pneumatic System Proportional Valve, Proportional Regulator X58 177 Student Guide SIPLACE X-Serie and X4I SW70x (AL2) Proportion al Valve, Proport ional Reg ulator X5 8 5.3.5 Proportional…

Energy and Compressed Air Supply
Switch On Sequence Pneumatic Units Pneumatic System
Student Guide SIPLACE X-Serie and X4I SW70x (AL2) 176
Switch On Sequence Pneumatic Units
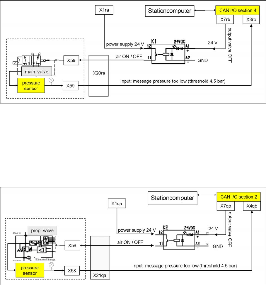
5.3.3 Switch On Sequence Pneumatic Units
Switch on sequence for pneumatic units
Main Valve X 59 for Mach ine Components
5.3.4 Main Valve X59 for Machine Components
After the machine is switched on with the main switch, the valve is powered and air runs into the system.
Opening the covers has no effect on the supply of compressed air. The valve will only close if the voltage
supply fails or if the machine is switched off, in which case the docking unit at the changeover table and
the tape cutter 1-4, plus the PCB conveyor will no longer be supplied with compressed air. The valve is
controlled by relay K1, located in sector 4 (subdistributor). If the pressure falls below 4.5 bar, the CAN
bus will issue a signal.
The pressure for this 5/2 valve is manually adjusted by a regulator to 5 +0.1 bar.
NOTICE
Prop. valve X58, controlled by relay K2, is immediately powered with machine ON. After
performing the reference run, the valve can be switched off via the software (default setting:
2 minutes).

Energy and Compressed Air Supply
Pneumatic System Proportional Valve, Proportional Regulator X58
177 Student Guide SIPLACE X-Serie and X4I SW70x (AL2)
Proportional Valve, Proportional Regulator X58
5.3.5 Proportional Valve, Proportional Regulator X58
When switching the machine on at the main switch, air is supplied to all placement heads.
After the reference run is performed, the air can be switched off by the software after a certain time (as
standard 2 min.) and air will stop flowing through the vacuum system of the placement heads.
The X58 proportionate valve regulates the compressed air to 4.8 +0.1 bar for the placement head.
Included within this regulator block is a pressure sensor which monitors the outgoing air pressure. If the
pressure falls below 4.5 bar, the CAN bus will issue a signal. The valve is controlled by relay K2, located
in section 2, main distributor.
proportional valve X59 ON/OFF process

Energy and Compressed Air Supply
Safety Valve X60 Pneumatic System
Student Guide SIPLACE X-Serie and X4I SW70x (AL2) 178
Safety Valve X60
5.3.6 Safety Valve X60
Safety valve for controlling the compressed air for transport and tape cutter. The compressed air supply
for these modules is only present after the start button has been pressed and all safety requirements
have been fulfilled (safety loop closed).
Safety valve for tape cutter
Main distributor (sector 2) relay K2
Legend
1. Relay K2