JM-20使用说明书 - 第365页
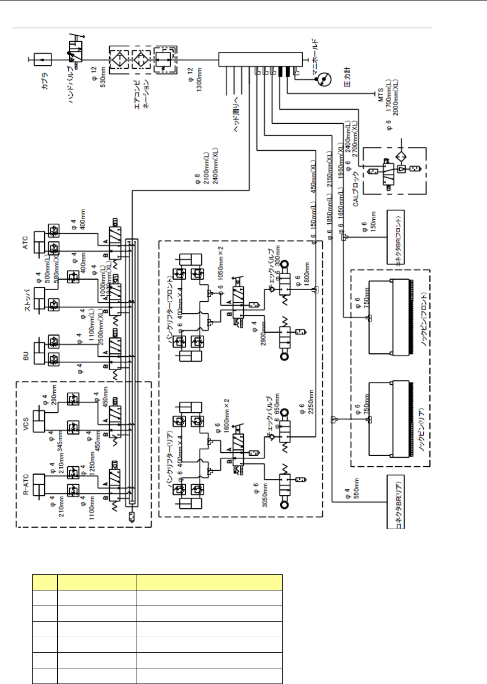
第 1 部 基本篇 第 3 章 维护 3- 49 3- 9 管道系统图 ( 1 )管道系统 图( 台架,基盘传送) No. 产品编号 产品名称 ① P A630750300 AIR CYLI NDER ② PC015203000 SPEED CONTROLLER ③ PV0151 170A0 SELECTOR ④ PX055104000 SILENCER ⑤ PV010505000 MECHANICAL V AL VE ⑥ PX0505…

第 1 部 基本篇 第 3 章 维护
3-48
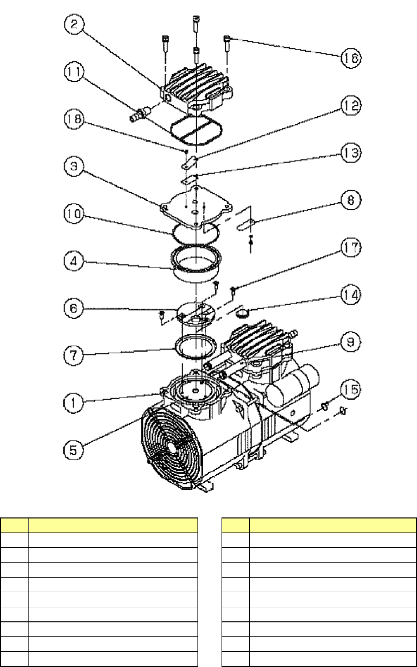
真空泵分解图
No.
名称
No.
名称
1
壳
10
O
环
S-67
2
泵头护罩
11
密封圈
3
泵头盘
12
排气阀按压件
4
碗形密封气缸
13
排气阀
5
连杆
14
防止吸气阀碰触胶垫
6
固定器
15
O
环
P-10
7
碗形密封垫
16
内六角螺栓(
M5×20
)
8
吸气阀
17
平头小螺钉
(M4×8)
9
连接管
18
圆头小螺钉
(M3×5)

第 1 部 基本篇 第 3 章 维护
3-49
3-9 管道系统图
(1)管道系统图(台架,基盘传送)
No.
产品编号
产品名称
①
PA630750300
AIR CYLINDER
②
PC015203000
SPEED CONTROLLER
③
PV0151170A0
SELECTOR
④
PX055104000
SILENCER
⑤
PV010505000
MECHANICAL VALVE
⑥
PX050501000
SILENCER
连接器
BR(后侧)
顶推销(后侧)
顶推销(前侧)
连接器
BR(前侧)

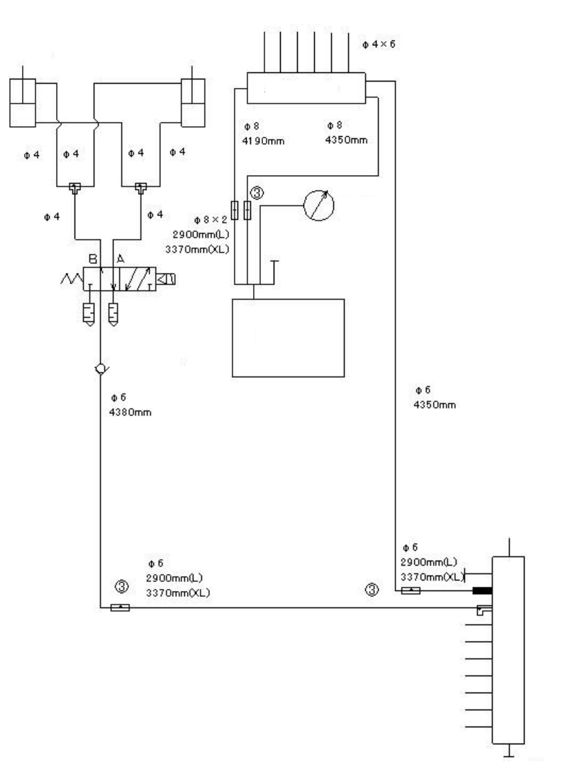
第 1 部 基本篇 第 3 章 维护
3-50
(2)
管道系统图(Head、真空泵)
吸嘴
负压计
贴片头升起气缸
阀单元
真空泵
检查阀
通向台架-基板传送
多支管