00191755-01 - 第324页
7 ¿Qué hacer ... Instrucciones de uso SIPLACE HS -50 7.2 Desconectar la lín ea-SIPLACE Versión de software S R.501.xx Edición 12/99 ES 324 t I I t 7.2 Desconect ar la línea-SIPLA CE A TENCION Antes de d esconec tar la lí…

Instrucciones de uso SIPLACE HS-50 7 ¿Qué hacer ...
Versión de software SR.501.xx Edición 12/99 ES 7.1 Conectar la línea SIPLACE
323
t IIt
7
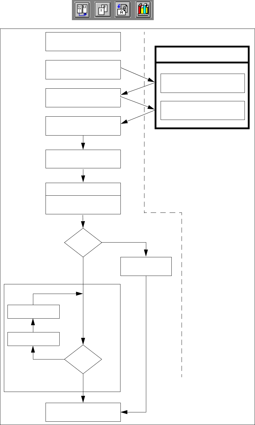
Fig. 7.1 - 2 Diagrama de flujo "Conectar línea-SIPLACE“
Control de pipetas
Event. modificar
la configuración de pipetas
Controlar equipam.
Completar las pistas
no
Funciones de la comput. de línea
Cargar datos de sector
de colocación
Marcas
o.k.?
Especificaciones a la máquina
Visualiz. generador setup
Control del setup
(ajuste de módulos de alim.)
Conectar
Esperar la tarjeta de circuitos
Acercar la tarjeta de circuitos
Error pista
sí
Interrumpir
tarjeta de circuitos
no
Tarjeta de circuitos
en la cinta de salida
sí
Ordenador de la estación
Negrilla:
Cursiva:
A ejecutar por el
operador
Ejecutado o indicado
por la estación
Confirmar generador de
setup

7 ¿Qué hacer ... Instrucciones de uso SIPLACE HS-50
7.2 Desconectar la línea-SIPLACE Versión de software SR.501.xx Edición 12/99 ES
324
t IIt
7.2 Desconectar la línea-SIPLACE
ATENCION
Antes de desconectar la línea tenga en cuenta lo siguiente:
– Todos los procesos de colocación en las estaciones deben haber terminado.
– Los ejes-Z de todos los cabezales de colocar deben encontrarse en su posición final supe-
rior.
– En ningún cabezal de colocar deben encontrarse componentes.
– Todos los portales se han desplazado a la posición de espera.
– Los ordenadores de la estación se han apagado de forma correcta.
7.2.1 Desconectar la computadora de la línea
CUIDADO
No está permitido desconectar la computadora de la línea simplemente con el interruptor de red
(del UPS).
Cierre el sistema operativo de la computadora de la línea con "Shutdown". De lo contrario puede
presentarse una pérdida considerable de datos o programas defectuosos y dado caso es nece-
sario instalar de nuevo el software de la computadora de la línea.
Å Posicione el puntero de ratón en el margen superior o inferior derecho de la pantalla.
El puntero del ratón se representa ahora como una cruz.
Å Manteniendo pulsada la tecla izquierda del ratón se visualiza el menú principal.
Å Arrastre el puntero del ratón al registro de menú "Shutdown" y suelte la tecla el ratón. En la
pantalla se visualiza el siguiente cuadro de diálogo:
Å Haga clic en Sí. El cuadro de diálogo y el sistema operativo se cierran. El proceso dura aproxi-
madamente 1 minuto. Luego se visualiza la siguiente indicación:
Å Desconecte la unidad UPS.
¿Apagar la computadora?
Sí No
** Safe to Power Off **
-or-
** Press Any Key to Reboot **

Instrucciones de uso SIPLACE HS-50 7 ¿Qué hacer ...
Versión de software SR.501.xx Edición 12/99 ES 7.2 Desconectar la línea-SIPLACE
325
t IIt
7.2.2 Desconectar las estaciones
Para desconectar la estación proceda como sigue: 7
Å Termine todos los procesos de colocación.
Å Controle si los ejes-Z de todos los cabezales de colocar se encuentran en su posición final
superior.
Å Controle si en los cabezales de colocar se encuentran componentes y dado caso retírelos.
Å Dado el caso desplace a la posición de espera todos los portales con ayuda de las funciones
de portal respectivas (ver cap. 5
, aparte 5.2.2.1).
INDICACION
Normalmente todos los portales se desplazan de forma automática a la posición de espera.7
Å Desconecte ahora la estación con el interruptor principal.
7.2.3 Arranque de estaciones conectadas después de una desconexión
(shutdown) de la computadora de la línea
Si después de la desconexión (shutdown) de la computadora de la estación permanecen conec-
tadas las estaciones y luego se arranca la computadora de la línea, éste no establece de forma
automática la conexión con las estaciones. En la pantalla de la computadora de la línea pueden
aparecer los siguientes mensajes de error: 7
– ninguna conexión correcta entre la computadora de la línea y la estación
– la computadora de la línea se apagó y arrancó; por esta razón la estación se debe igualmente
apagar y arrancar.
7
Usted tiene dos posibilidades de establecer de nuevo la conexión entre la computadora de la lí-
nea y la estación después de una desconexión (shutdown) de la computadora de la línea: 7
1
a
Posibilidad 7
Å Bloquee en las estaciones la interfaz de transporte en el menú "Opciones de máquina".
Å Vacíe el transporte de tarjetas de circuitos de toda la línea.
Å Desconecte las estaciones y conéctelas de nuevo.
Las estaciones establecen la conexión con la computadora de la línea.
Å Pulse la tecla de arranque cuando sea exigido. Se ejecuta la carrera al punto de referencia.
Å Continúe la colocación.