JUKI_2050说明书_.pdf - 第36页

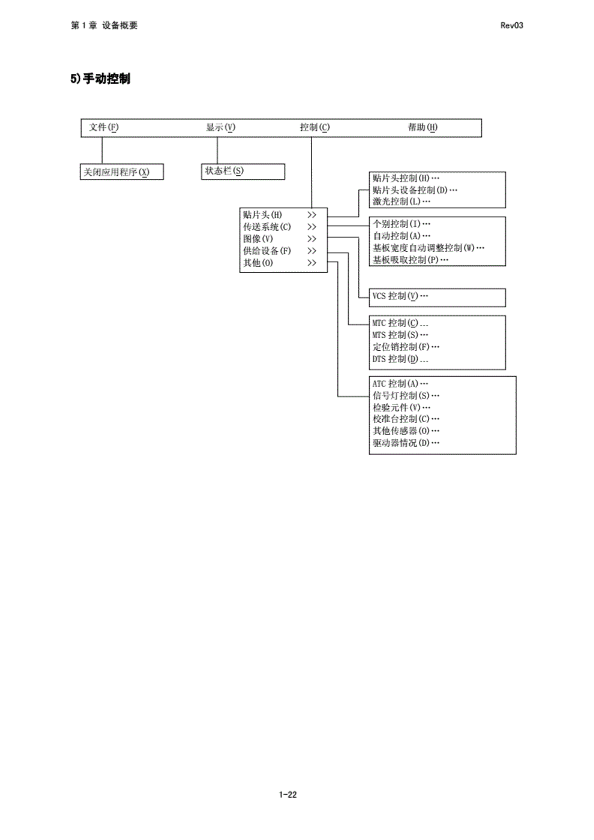
第 1 章 设 备概要 RevO3 5) 手 动控制 1-22

100%1 / 378
1
备概要
RevO3
3)
生产
钉笄⑼
Ctrl+U
存覆盖
(S)
Ctrl+S
存为地
H
除维续
生产文
件年)
设备
信息的
取得…
' '
关闭应
用程序
(9
4)
机探
设定
文件电
显不
M
设定组
帮助
登录吸
嘴一显
表旧l
演出啜
嘴数据
00
I.
具栏⑴
状态栏
行》
美闭应
照程序
00
ATC
喏分配
无吸嘴
直空值
(N一
些准销
的位置
棍)…
形基电
“置回
HTC
梭子
吸取
位置
时…
整组
位置偏
3)
元件珑
弃位置
(T
卜-
……
IC
则收
带位置
0}
贴片
头等待
位置附
使用
印元
00
HLC
连接
任}…
板传辽
1
真空白
00
信*
":
台)…
坏板
材也
性感图
示教阻
>,
共面性
3…
1-21
1
备概要
RevO3
5)
动控制
1-22
2
生产
Rev03
2
生产
2-1
流程图
本章
将蔻
2
No5、
No9~Nol2
加以
说明.
2-1