JX-350_保养维修手册.pdf - 第27页
维修调整要领书 1-20 1-6 XY 拖链电缆束线的更换要领说明 1-6-1 拆下 X 电缆 1 ) 取下贴装头顶盖,卸下与 XY 拖链电缆相连的各类插接器和 1394 机器人电缆、 OPTICAL FIBER CABLE 7M 、 XY VEYOR 1P CABLE ASM 。 XY 拖链电缆 XY 拖链电缆( 40146388 ) B1 B6 ZT D-C NP1 ZT C-C NP1 B1 B6 1 H H B1 B6 ZT B…

维修调整要领书
1-19
1-5-2 Y 轴电缆拖链的更换
Y CABLEVEYOR (E) (40060210)
1) 拆下 SL3061232TN,从 CB_BR 上卸下 Y 轴电缆拖链。
2) 拆下 SM3051052TN,从 X 轴组件上卸下 Y 轴电缆拖链。
3) 拆下 SM3061052TN,拆下 FC_SUPPORT_Y_V2。
4) 按相反的步骤进行装配。这时,请注意电缆拖链内的线束不要缠绕。
并且,请将 Y 轴移动到最靠身前的位置,用手推入线束,确认 Y 电缆拖链内部的线束不绷紧。
图 1-5-2-1 Y 轴电缆拖链
Y 轴电缆拖链
CB_BR
SL3061232TN
FC_SUPPORT_Y_V2
SM3061052TN
FC_SUPPORT_Y_V2
SM3051052TN
SM3061052TN

维修调整要领书
1-20
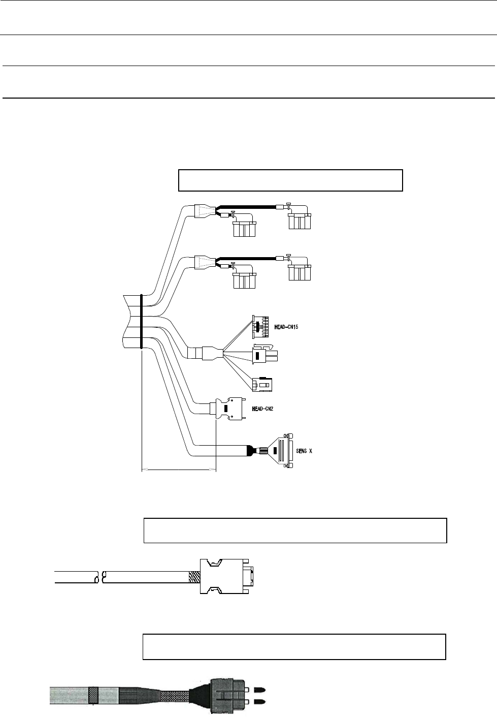
1-6 XY 拖链电缆束线的更换要领说明
1-6-1 拆下 X 电缆
1) 取下贴装头顶盖,卸下与 XY 拖链电缆相连的各类插接器和 1394 机器人电缆、OPTICAL FIBER
CABLE 7M、XY VEYOR 1P CABLE ASM。
XY 拖链电缆
XY拖链电缆(40146388)
B1B6
ZTD-CNP1
ZTC-CNP1
B1B6
1
H
H
B1B6
ZTB-CNP1
ZTA-CNP1
B1B6
H
H
H
220mm
1394 机器人电缆
OPTICAL FIBER CABLE 7M
1394 ROBOT CABLE ASM (40044517)
OPTICAL FIBER CABLE 7M(40048070)

维修调整要领书
1-21
2) 卸下 FC_SUPPORT、FC_RUBBER,剪掉束线带。
3) 电缆拖链的固定端部也进行与 2)相同的操作。
4) 卸掉塑料导轨的盖罩,取下要调换的电缆。
FC_SUPPORT FC_RUBBER
FC_SUPPORT_X
FC_RUBBER