BM221 Parts list(Electrical20140424) - 第68页
電源部(2) ELECTR IC POWER SECT. (2) 6 FN610065214AB_00-2 E45

PART No.
イラスト
No.
REF
No.
PART NAME
REMARKS
Q'TY
6
電源部(1)
ELECTRIC POWER SECT.(1)
部 品 名 品 番 個数
備 考
R
1
R
2
1 N610065214AB
POWER SUPPLY UNIT デ
ンゲンユニット
P2RF-05-E
2
N007
N210P2RF05E
SOCKET ソケット
SD-Q19DC24V S
1
N011
N210SDQ1-390
ELECTROMAGNETIC CONTACTOR デンジセッショクキ
ZWS240PAF-24/T S
2
N014
N244ZWS2-131
POWER SUPPLY テ
゙ンゲン
ZWS150PAF-24/T S
1
N015
N244ZWS1-133
POWER SUPPLY デンケ
゙ン
F-7111-1P
2
N017
N326F71111
FUSE-HOLDER ヒューズホルダ
SHV14 15A S
2
N018
N230SHV1415A
FUSE ヒューズ
G7T-1112S DC24V
1
N021
N210G7T1-135
RELAY リレー
P70D
1
N023
KXFP6EKRA00
INDICATING LAMP ヒョウシ
゙トウ
PFP-M
2
N028
N322PFPM
PLATE プレート
ST-4HESI, 5X20
3
N033
N322ST4H-892
TERMINAL BLOCK タンシダイ
PBA50F-5-N S
1
N035
N510036464AA
POWER SUPPLY テ
゙ンゲン
ADA750F-36 S
1
N036
N510030104AA
POWER SUPPLY スイッチングデンゲン
CP30-BA 1P 1-M 5A S
2
N037
N235CP30-240
CIRCUIT PROTECTOR サーキットプロテクタ
0218004.XP S
3
N034
N510055054AA
FUSE ヒューズ
E44
FN610065214AB_00-1

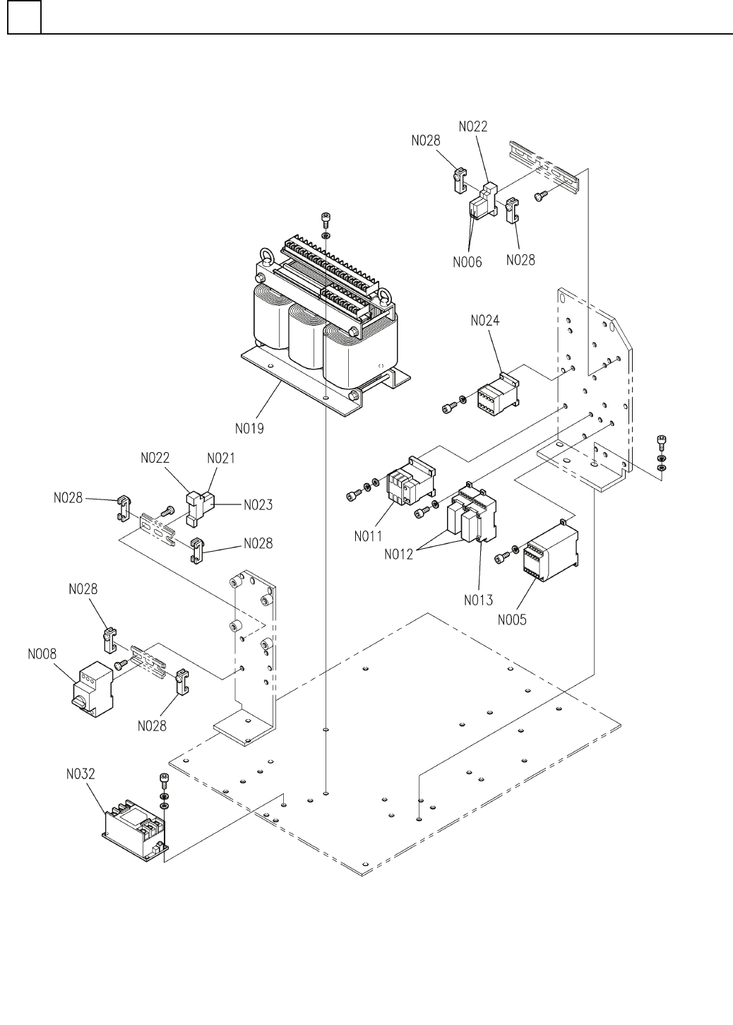
電源部(2)
ELECTRIC POWER SECT.(2)
6
FN610065214AB_00-2
E45

PART No.
イラスト
No.
REF
No.
PART NAME
REMARKS
Q'TY
6
電源部(2)
ELECTRIC POWER SECT.(2)
部 品 名 品 番 個数
備 考
R
1
R
2
G9SA-321-T075 S
1
N005
N210G9SA-328
RELAY UNIT リレーユニット
G3R-OA202SZN-UTU DC5- S
2
N006
N210G3R0-384
RELAY リレー
PKZM0-16 S
1
N008
N235PKZM016
BREAKER ブレーカ
SD-Q19DC24V S
1
N011
N210SDQ1-390
ELECTROMAGNETIC CONTACTOR デ
ンジセッショクキ
G7SA-3A1B S
2
N012
N210G7SA3A1B
RELAY リレー
P7SA-10F-ND
2
N013
KXFP6JGFA00
SOCKET ソケット
TH2680W16KB S
1
N019
N510013068AA
TRANSFORMER トランス
G7T-1112S DC24V
1
N021
N210G7T1-135
RELAY リレー
P7TF-05 S
2
N022
KXFP49DAA00
SOCKET ソケット
P70D
1
N023
KXFP6EKRA00
INDICATING LAMP ヒョウジトウ
SD-Q11DC24V S
1
N024
N210SDQ1-388
ELECTROMAGNETIC CONTACTOR デンジセッショクキ
PFP-M
6
N028
N322PFPM
PLATE フ
゚レート
THA-20-683 S
1
N032
N510036794AA
NOISE FILTER ノイズフィルタ
E46
FN610065214AB_00-2