00196044-05 - sg x und x4i fse_en - 第559页
MTC2 Modules of the controller Construction and mode of operation S tudent Guide (FSE) SIPL ACE X Series and X4I Edition 01/2009 EN MTC2 563 EMERGENCY STOP ci rcuit block diagram 14-28: EMERGENCY STOP circuit block diagr…

MTC2
Construction and mode of operation Modules of the controller
Student Guide (FSE) SIPLACE X Series and X4I
MTC2 Edition 01/2009 EN
562
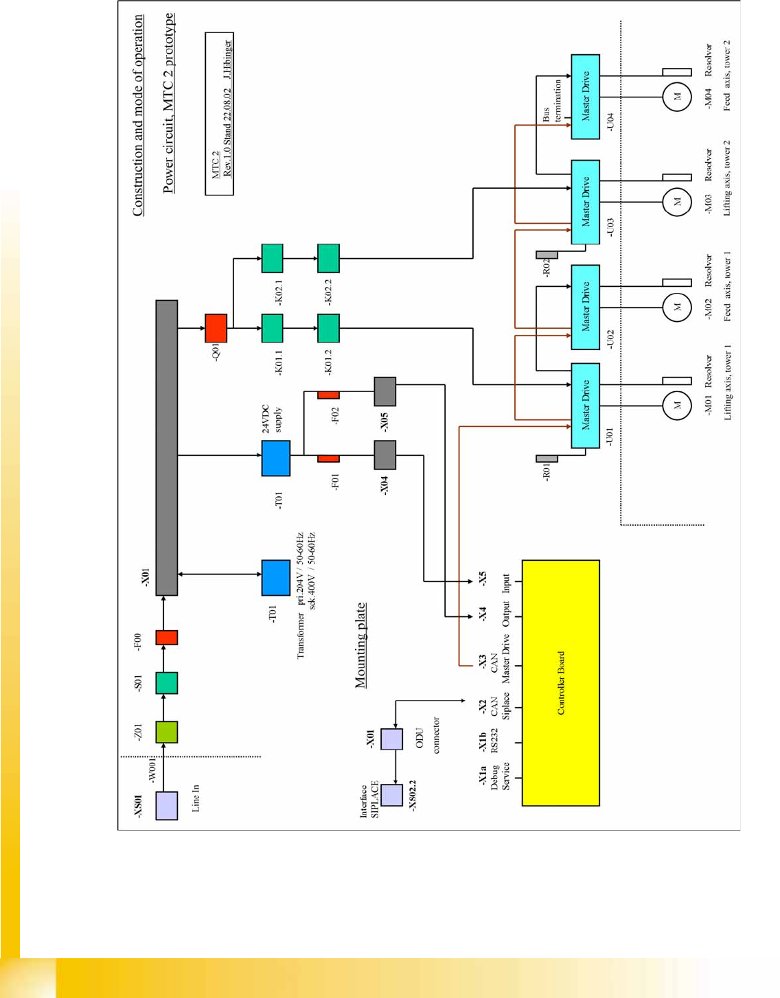
14.2.5.6 Block diagrams
Power supply block diagram
14-27: Power supply block diagram

MTC2
Modules of the controller Construction and mode of operation
Student Guide (FSE) SIPLACE X Series and X4I
Edition 01/2009 EN MTC2
563
EMERGENCY STOP circuit block diagram
14-28: EMERGENCY STOP circuit block diagram

MTC2
Construction and mode of operation Modules of the controller
Student Guide (FSE) SIPLACE X Series and X4I
MTC2 Edition 01/2009 EN
564
Block diagram, sensors and actuators
14-29: Block diagram, sensors and actuators