P-0183-001 - 第56页
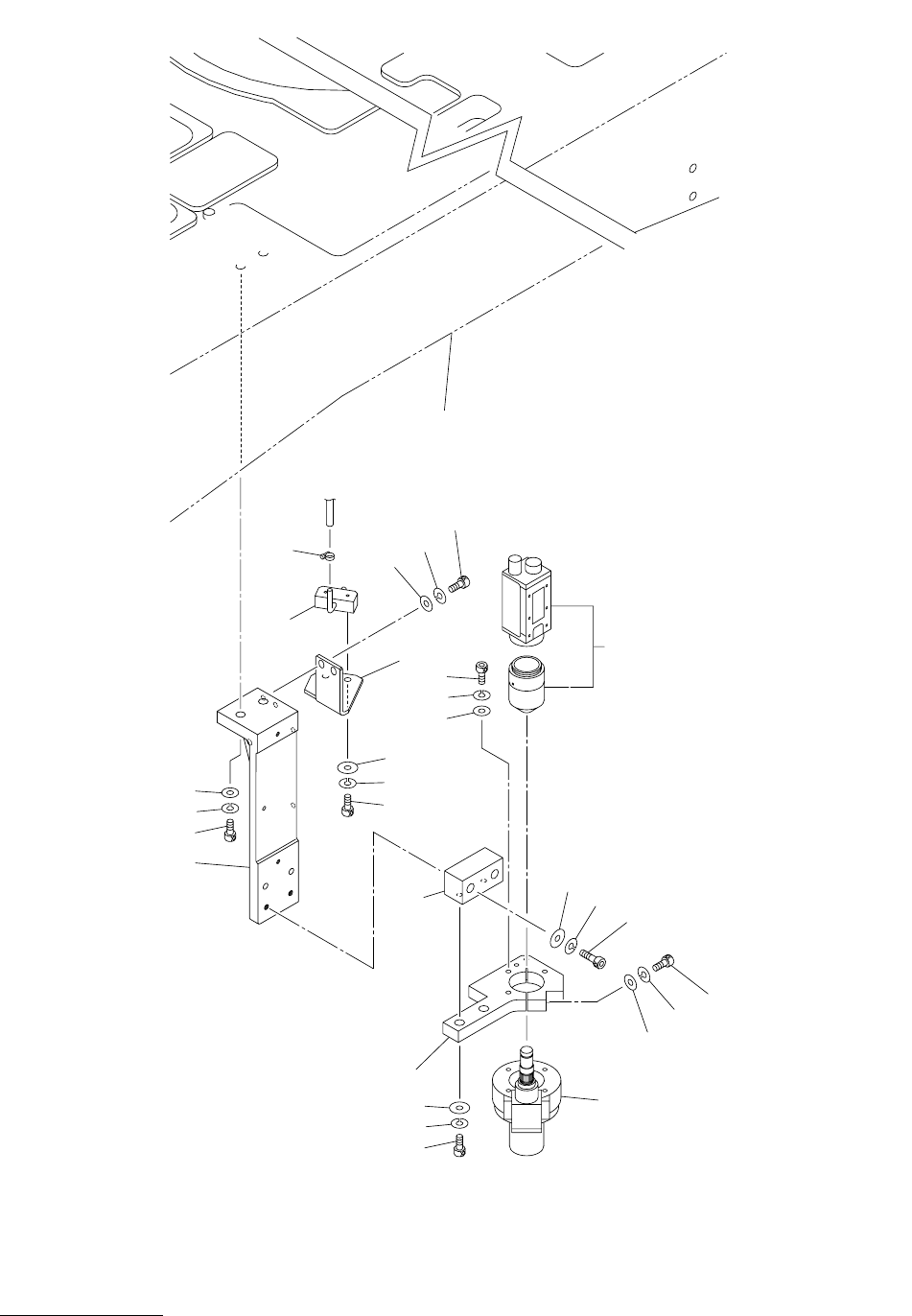
MODEL TCM-X300S 0306-001 54 ⼂࡙࠾࠶࠻ㇱ RECOGNITION UNIT SECTION Fig. EB-3 ၮ᧼⼂ࠞࡔ P .E.C. Camera 217 216 219 See Fig.L-1 Key No.12 232 216 223 232 216 219 227 237 226 225 238 226 204 203 202 217 216 215 253 254 228 224 222 …

MODEL TCM-X300S
0306-001
Key No. PART No. PART NAME Q’ty REMARKS
NOTE
53
EB-2
101 630 086 4236 BASE(SCOPE XY) 1 814EB-010-101
102 630 117 0534 BASE(SCOPE XY) 1 814EB-010-102
103 630 086 2591 COLLAR(0.5) 4 T0.5 814EB-010-103
104 630 000 8036 BOLT,HEX-SCT 4 814EB-010-104
105 411 141 3100 WASHER SPR 8 4 814EB-010-105
106 630 001 0244 WASHER 4 814EB-010-106
107 630 000 7916 BOLT,HEX-SCT 6 814EB-010-107
108 411 141 3001 WASHER SPR 6 12 814EB-010-108
109 630 001 0237 WASHER 6 814EB-010-109
110 630 087 2156 COLLAR(0.1) 16 T0.1 814EB-010-110
111 630 098 2695 COLLAR(0.05) 8 T0.05 814EB-010-111
112 411 141 4305 WASHER V 6X12.5X1.6 6 814EB-010-112
113 630 000 7756 BOLT,HEX-SCT 2 814EB-010-113
114 411 141 6705 WASHER SPR 5 2 814EB-010-114
115 411 141 4107 WASHER V 5X10X1 2 814EB-010-115
117 630 117 0664 BRACKET 1 814EB-010-117
118 630 092 0512 BRACKET 1 814EB-010-118
119 630 118 3527 UNIT(XY-TABLE) 1 MPM28(CX),MPM29(CY),BPH1-8
814EB-010-119
120 630 000 7893 BOLT,HEX-SCT 4 814EB-010-120
121 630 000 7886 BOLT,HEX-SCT 2 814EB-010-121

MODEL TCM-X300S
0306-001
54
⼂࡙࠾࠶࠻ㇱ RECOGNITION UNIT SECTION
Fig. EB-3 ၮ᧼⼂ࠞࡔ P.E.C. Camera
217
216
219
See Fig.L-1
Key No.12
232
216
223
232
216
219
227
237
226
225
238
226
204
203
202
217
216
215
253
254
228
224
222
218
214
201

MODEL TCM-X300S
0306-001
Key No. PART No. PART NAME Q’ty REMARKS
NOTE
55
EB-3
201 630 117 0329 SUPPORT 1 814EB-010-201
202 630 000 7909 BOLT,HEX-SCT 4 814EB-010-202
203 411 141 3001 WASHER SPR 6 4 814EB-010-203
204 411 141 4305 WASHER V 6X12.5X1.6 4 814EB-010-204
214 630 089 2918 BLOCK 1 814EB-010-214
215 630 000 7817 BOLT,HEX-SCT 2 814EB-010-215
216 411 141 6705 WASHER SPR 5 7 814EB-010-216
217 630 001 0220 WASHER 4 814EB-010-217
218 630 086 1372 SUPPORT 1 814EB-010-218
219 630 000 7794 BOLT,HEX-SCT 3 814EB-010-219
222 630 090 1252 BRACKET 1 814EB-010-222
223 630 000 7756 BOLT,HEX-SCT 2 814EB-010-223
224 630 090 1269 BLOCK(AIR BLOW) 1 814EB-010-224
225 630 000 7534 BOLT,HEX-SCT 2 814EB-010-225
226 411 141 2806 WASHER SPR 3 5 814EB-010-226
227 411 141 3902 WASHER V 3X7X0.5 3 814EB-010-227
228 630 029 6389 PIPE FITTINGS 1 814EB-010-228
232 411 141 4107 WASHER V 5X10X1 3 814EB-010-232
237 630 000 7565 BOLT,HEX-SCT 3 814EB-010-237
238 630 001 0206 WASHER 2 814EB-010-238
253 630 085 5616 ASSY,SCOPE UNIT 1 #SHT029-69U 814EB-010-253
254 630 085 3124 LIGHTING UNIT 1 #MLA-L31F-1 814EB-010-254