MX系列中文说明书 - 第210页
Mx Series Manual 4-44 9. Vision Camera Error [症 状 ] y 出现 Vision 通信错误 y 视频 Capture Error [ 处 理] x 确认 Vi sion Board 。 x 确认 vision 相关电缆。 - Vision System 结构图 - 摄像头照 明 Board 及结构图 Mx Series VISION BLOCK DIAGRAM MON 2811Z-25002…

第4章 解决问题
4-43
8. Power Error
[症状]
y
Power Box Over-Temperature Failure
[处理]
x
Power Box内部温度感应器不良或Fan不良。
[症状]
y
Power Box Input Voltage Failure
[处理]
x
装备输入电压异常,请确认电压。
x
确认Power Box的电源输入设置与实际使用电压是否一致。
Fan
M
M
a
a
i
i
n
n
M
M
a
a
i
i
n
n

Mx Series
Manual
4-44
9. Vision Camera Error
[症状]
y
出现Vision通信错误
y
视频Capture Error
[处理]
x
确认Vision Board。
x
确认 vision相关电缆。
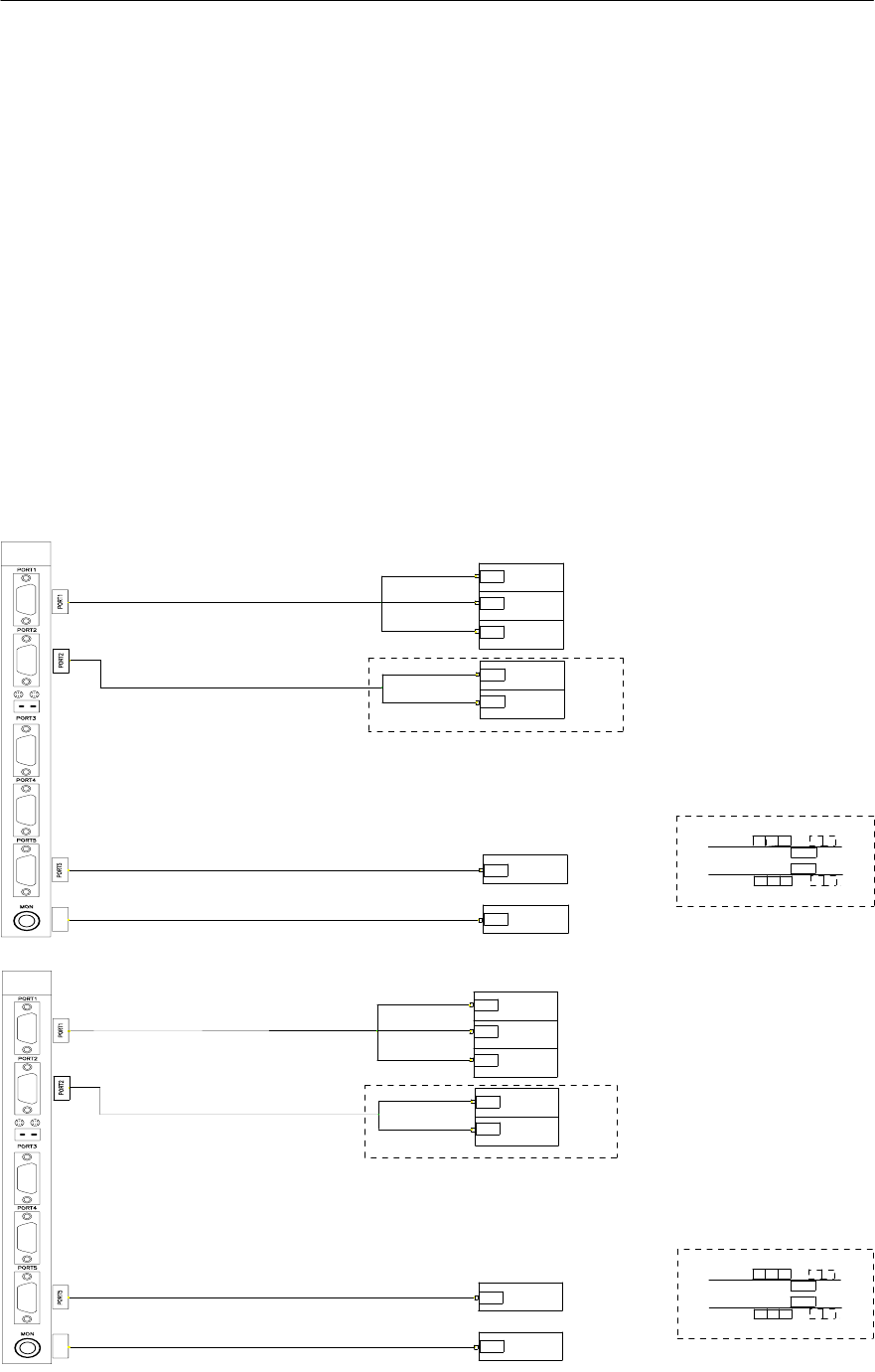
- Vision System结构图
- 摄像头照明Board及结构图
Mx Series VISION BLOCK DIAGRAM
MON
2811Z-25002-01X
2811Z-25003-01X
Signal
Signal
2811Z-25001-01X
2812Z-25001-02X
JALVA
Left Front JALVA B/D 1 Block Diagram
Signal
Signal
Signal
Signal
Signal
Left Front
Camera 1
Left Front
Camera 2
Left Front
Camera 3
Left Front
QFP
Camera 1
Left Front
QFP
Camera 2
PC(Video ch1)
3P
REAR
FRONT
r-Offset
3P (Option)
DQFP Camera
3P(Option)
DQFP Camera
Module
Camera
f-Offset
Module
Camera
Left Front
Head Camera
12
312
12 3
12
MON
2811Z-25102-01X
2811Z-25103-01X
Signal
Signal
2811Z-25101-01X
2812Z-25101-02X
JALVA
Signal
Left Rear JALVA B/D 2 Block Diagram
Signal
Signal
Signal
Signal
Left Rear
Camera 1
Left Rear
Camera 2
Left Rear
Camera 3
Left Rear
QFP
Camera 1
Left Rear
QFP
Camera 2
PC(Video ch2)
Left Rear
Head Camera
FRONT
3P
REAR
3P(Option)
DQFP Camera
Module
Camera
12
312
r-Offset
3P (Option)
DQFP Camera
f-Offset
Module
Camera
12 3
12

第4章 解决问题
4-45
10. Conveyor Error
[
症状
]
y
Conveyor Motor Error
y
Conveyor Sensor Error
SENSOR/MOTOR结构图(Single Conveyor-Mx200/P)
2 St’ Stopper Up Sen
2 St’ Setposion Sen
PCB Exit Sen
P_P Up/Dn Sen
PCB Entrans Sen
f/r_ENT STEP Motor
f/rWORKSTEP Motor
F/R EXIT STEP Motor