TCM3500结构图 - 第183页
MODEL TCM-3500Z-2 0109-001 181 Key No. P AR T No. P AR T NAME Q’ ty REMARKS NOTE 9-4 1 630 065 4202 S T A Y 2 678F--02B-023 2 630 065 4158 PL A T E( FEE D) 1 678F--02B-022 2 -1 630 065 4219 GUI DE (FE ED) 1 678F--02B-033…

MODEL TCM-3500Z-2
0109-001
180
࠻ࡦࠬࡈࠔㇱ TRANSFER SECTION
Fig. 9-4 ㅍࠅ╀ Transfer Rod
2
3
2-1
4
6
See Fig.9-1
See Fig.9-1
Key No.6
Key No.6
See Fig.9-1
Key No.6-1
3
4
6
3
4
6
3
4
6
1
7
8
9
10
11
11
12
13
13
14
15
15
16
3
4
5
3
4
5
1
7
8
9
10
11
11
12
12
13
14
15
16
16

MODEL TCM-3500Z-2
0109-001
181
Key No. PART No. PART NAME Q’ty REMARKS
NOTE
9-4
1 630 065 4202 STAY 2 678F--02B-023
2 630 065 4158 PLATE(FEED) 1 678F--02B-022
2 -1 630 065 4219 GUIDE(FEED) 1 678F--02B-033
3 411 141 4107 WASHER V 5X10X1 8 FW5
4 411 141 6705 WASHER SPR 5 8 SW5
5 630 000 7787 BOLT,HEX-SCT 4 M5X25
6 630 000 7787 BOLT,HEX-SCT 4 M5X25
7 411 140 8007 SCR TRS 5X6 2 M5X6 TRS
8 630 005 6525 BLOCK 2 678F--02B-024
9 630 057 7068 PLATE(PUSH) 2 678F--02B-025
10 411 141 4008 WASHER V 4X9X0.8 4 FW4
11 411 141 2905 WASHER SPR 4 4 SW4
12 630 000 7633 BOLT,HEX-SCT 4 M4X12
13 411 141 4305 WASHER V 6X12.5X1.6 2 FW6
14 411 141 3001 WASHER SPR 6 2 SW6
15 411 140 6003 BOLT WING 6X20 2 678F--02H-026
16 630 000 7503 BOLT,HEX-SCT 2 M3X6

MODEL TCM-3500Z-2
0109-001
182
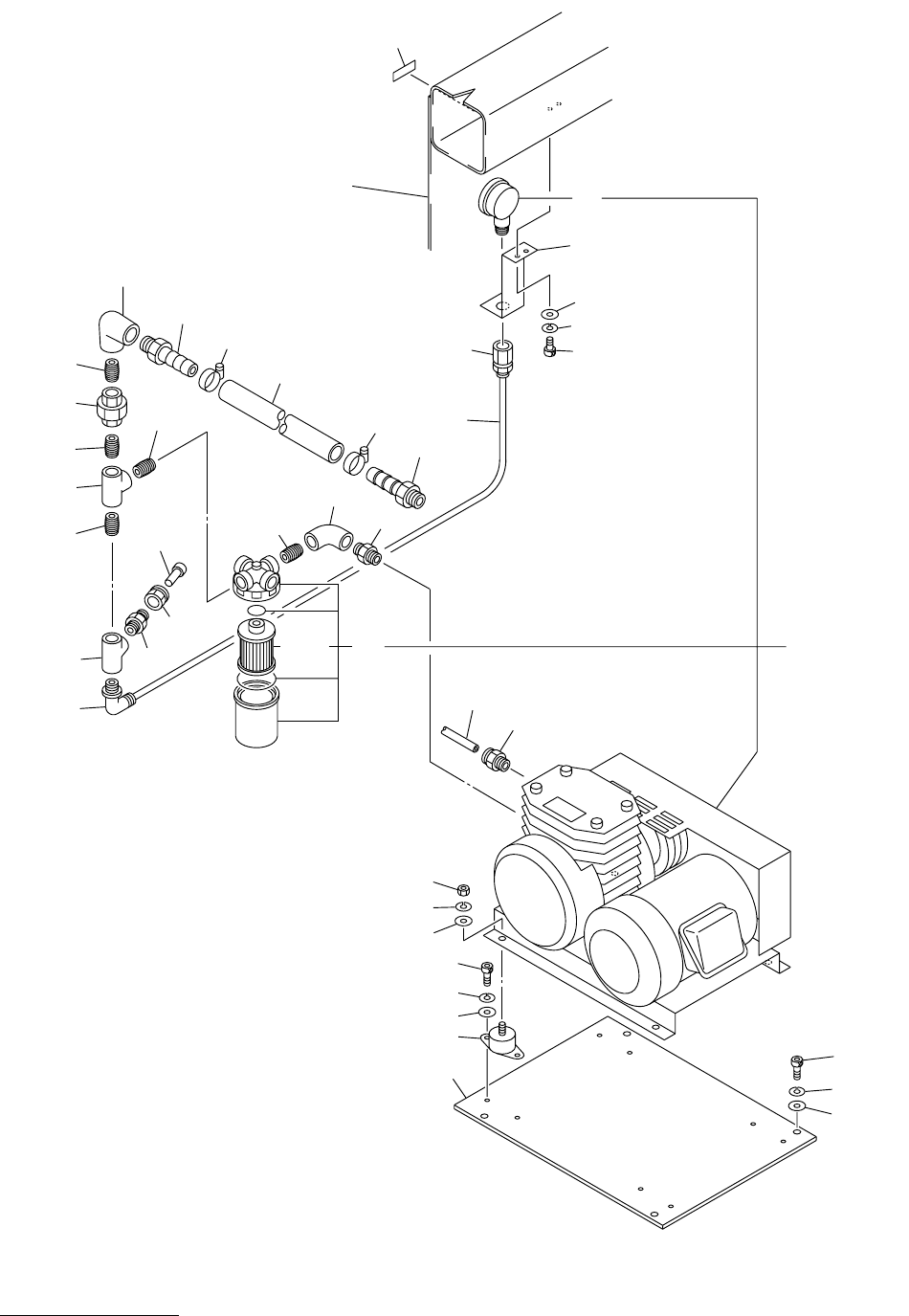
ⓨᓮㇱ PNEUMATIC SECTION
Fig.10-1 ⌀ⓨࡐࡦࡊ Vacuum Pump
1
2
5
4
3
25
25
24
24
23
23
6
7
8
12
14
21
22
31
32
33
33
34
34
35
35
36
36
37
37
41
42
43
44
45
46
46
47
47
50
50
13
13
47
47
45
45
33
33
33
33
33
34
13-1
15
18
19
20
14-1
14-1
See Fig.12-2
See Fig.12-2
Key No.27
Key No.27
Fig.10-1
TCM-3500Z-2
TCM-3500Z