CM400-M Mechanical Parts - 第263页
Ref No. Remarks R 1 Q'ty 41-B タ イプ A B / F メ ンテ ナ ンス キ ット ( 高 さ 固定 ) typeA B/F Maintenance Kit(height fixed) イラスト No. Part No. 品 名 品番 数量 R 2 パー ツ リ スト Kit No. キ ット 品番 Kit Name キ ット 名称 KXF W1KVCA00 Part Name 備 考 セクショ…

41-B
タイプ
A B
/
F
メンテナンスキット
(
高
さ
固定
)
typeA B/F Maintenance Kit(height fixed)
パーツレイアウト
Kit No.
キット
品番
Kit Name
キット
名称
KXFW1KVCA00
セクション
No
.
PARTS LAYOUT
Section No.
-
-
S127
( KKXFW1KVCA00-02-2 )

Ref
No.
Remarks
R
1
Q'ty
41-B
タイプ
A B
/
F
メンテナンスキット
(
高
さ
固定
)
typeA B/F Maintenance Kit(height fixed)
イラスト
No.
Part No.
品 名品番 数量
R
2
パーツリスト
Kit No.
キット
品番
Kit Name
キット名称
KXFW1KVCA00
Part Name
備 考
セクション
No
.
PARTS LIST
Section No.
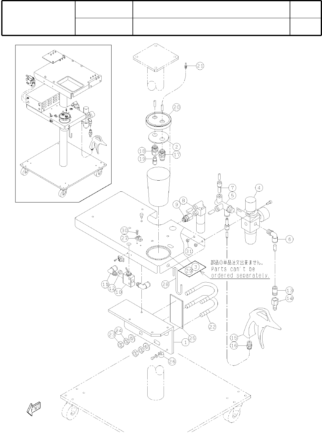
R
3
BRACKET
1
1 KXFB04QSA00
PLATE
1
2 KXFB04QTA00
BASE-PLATE
1
3 KXFB04R2A00
REGULATOR
1
4 KXF0113AA00 AW2000-02BG
JOINT
1
5 KXF09MHAA00 KQVT08-02S
JOINT
1
6 KXF02C9AA00 KQL08-02S
JOINT
2
7 KXF02CYAA00 KQR06-08
EJECTOR
1
8 KXF09MJAA00 VCL20-028L
JOINT
1
9 KXF09MKAA00 KQE06-02
VALVE
1
10 KXF059UAA00 31V
JOINT
2
11 KXF02C7AA00 KQL08-01S
PLUG
1
12 KXF098WAA00 MSWTS1
JOINT
1
13 KXF09MLAA00 KQS08-02S
COUPLER
1
14 N43120PF-025 20PF
AIR-GUN
1
15 KXF0DY5TA00 AD-2 0N
JOINT
1
16 KXF02B1AA00 KQH06-02S
JOINT
1
17 KXF02AKAA00 KQE06-00
JOINT
1
18 KXF02ALAA00 KQE06-01
SILENCER
1
19 KXF00W8AA00 AN101-01
CUP
1
20 KXF0DY5RA00 4764-04(DA KXF0DY5RA00)
NIPPLE
1
21 KXF09MMAA00 103N-40H
BOLT
2
22 N510005946AA U-bolt nominal 40 C-type
NUT
4
23 N510017888AA
Hexagon nut Type-2 Best class M10-6H-4T A2J (Trivalent)
NUT
4
24 N510017889AA
Hexagon nut Type-3 Best class M10-6H-4T A2J (Trivalent)
SPACER
1
25 KXF0DY5LA00 TR100-50(DA KXF0DY5LA00)
CLIP
1
26 KXF07M9AA00 NK-7N
HOLDER
2
27 KXF0DY5MA00 TM-06(DA KXF0DY5MA00)
HOOK
1
28 KXF09MPAA00 DF-S
BUSH
1
29 KXF06J6AA00 KG-024
SCREW
4
30 N510018132AA
Cross recessed Countersunk head machine screw M2.6X8-4.8 A2J (Trivale
NUT
2
31 N510017864AA
Hexagon nut Type-2 Best class M5-6H-4T A2J (Trivalent)
S128
-
-
( KKXFW1KVCA00-02-2 )

41-C
タイプ
A B
/
F
メンテナンスキット
(
高
さ
固定
)
typeA B/F Maintenance Kit(height fixed)
パーツレイアウト
Kit No.
キット
品番
Kit Name
キット
名称
KXFW1KVCA00
セクション
No
.
PARTS LAYOUT
Section No.
-
-
S129
( KKXFW1KVCA00-02-3 )