P-329-006_SIGMA-G5S - 第279页
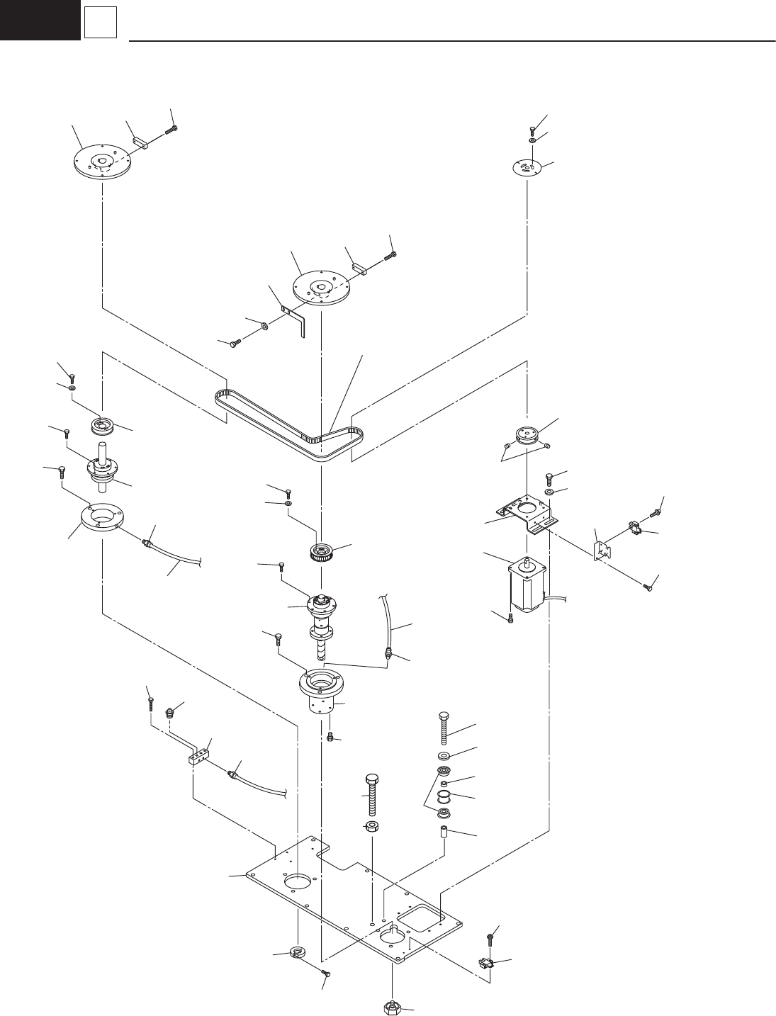
– 273 – BA CK - UP BASE UNI T ( SEL E CTI ON ) 181 1-006 No. Part No. Part Name Qty . Detail Y amaha Hitachi 201 KYB-M91 1A-00 1 10121204Y PLA TE 1 202 KYB-M919C-00 223B0456 BALL_SCREW 1 203 KYB-M917L-00 3101212050 SCREW…

– 273 –
BACK-UP BASE UNIT (SELECTION)
1811-006
No.
Part No.
Part Name Qty. Detail
Yamaha Hitachi
201 KYB-M911A-00 110121204Y PLATE 1
202 KYB-M919C-00 223B0456 BALL_SCREW 1
203 KYB-M917L-00 3101212050 SCREW_HOLDER2 1
204 KYB-M919G-00 PULLEY_TIMING 1
205 KYB-M912N-00 210121204P DISK_BLOCK 2
206 KYB-M91AJ-00 4100510B17 PIPE FITTINGS 4
207 91312-04010 221AA017 ROHS:BOLT_HEX-SCT 4 M4L10
208 91312-04012 G221A10018 ROHS:BOLT_HEX-SCT 6
209 91312-04020 221AA021 ROHS:BOLT_HEX-SCT 6 M4L20
210 91312-06016 G221A10043 ROHS:BOLT_HEX-SCT 6
211 92902-04600 221HA204 WASHER 6 FWS4
212 KYB-M919X-00 0948C203 BLOCK(BACKUP) 2
213 91312-04016 G221A10020 ROHS:BOLT_HEX-SCT 4
214 KYB-M91BY-00 41012120AC STOPPER_BOLT 1
215 KYB-M913X-00 3100710007 MOTOR_STEPPING 1
216 KYB-M9191-00 211FD904 BRACKET 1
217 KYB-M91BL-00 4101212085 PULLEY_TIMING 1
218 KYB-M917T-00 310121205Z BALL_SCREW 1
219 KYB-M91C1-00 41012120AG STOPPER_COLLAR 1
220 KYB-M9130-00 2101212099 HOLDER 1
221 KYB-M913Y-00 310071000F PULLEY_TIMING 1
222 KYB-M91C5-00 211FD378 BRACKET 1
223 KYB-M261N-00 23G10001 SENSOR_PHOTO 2
224 90933-03J608 222D0343 BEARING_RADIAL 2
225 KYB-M91CH-00 216A1552 COLLAR 1
226 KYB-M91CJ-00 216A1586 COLLAR 1
227 KYB-M91CL-00 216A1631 COLLAR 1
228 91312-03006 221AA005 ROHS:BOLT_HEX-SCT 2 M3L6
229 97602-03312 G221D10047 MACHINE SCREW 4
230 91312-04010 G221A10017 ROHS:BOLT_HEX-SCT 2
231 91312-05016 221AA031 ROHS:BOLT_HEX-SCT 4 M5L16
232 91312-08055 221AA336 ROHS:BOLT_HEX-SCT 1 M8L55
233 92902-03200 221HA103 WASHER 2 FW3
234 92902-08200 221HA107 WASHER 1 FW8
235 KYB-M65AA-00 221HA303 ROHS:WASHER 4 BW5
236 90990-02J026 221CA007 SET SCREW 2 SET M5L6
237 KYB-M919K-00 0917C303 TUBE D4 1
238 91312-03012 G221A10008 ROHS:BOLT_HEX-SCT 1
239 KYB-M91BE-00 410121207R DISK 1
240 91312-04006 ROHS:BOLT_HEX-SCT 3
241 92902-04200 WASHER 3
242 KYB-M91BD-00 410121207Q BRACKET 1
243 91312-03006 G221A10005 ROHS:BOLT_HEX-SCT 2
244 KYB-M91AT-00 410121205W BLOCK 1
245 KYB-M91F2-00 G226B00002 GREASE_NIPPLE 2
246 91312-04020 G221A10021 ROHS:BOLT_HEX-SCT 2
247 90132-10J055 221BB008 ROHS:BOLT_HEX-SCT 2 M10L55
248 90189-02J106 221FA015 NUT_HEX 2 M10

