NPM-W2--PARTS LIST - 第74页
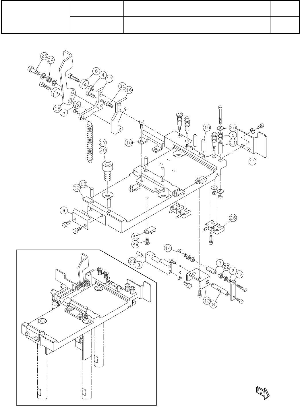
17-A ヘッドオプション駆動ユニット:NPM-W2 Head Option Driv ing Unit:NPM -W 2 パーツレイアウト Kit No. キット 品番 Kit Name キット名称 MTKA000962AA セクションNo. PARTS LAYOUT Section No. - - S51 ( KMTKA000962AA-01-1 )

Ref
No.
Remarks R
1
Q'ty
16
ヘッドカメラLED照明:NPM
LED Lighting Unit:NPM
イラスト
No.
Part No.
品 名品 番 数量
R
2
パーツリスト
Kit No.
キット品番
Kit Name
キット名称
N610168882AA
Part Name
備 考
セクションNo.
PARTS LIST
Section No.
R
3
Coaxial White LED Lighit Unit Board
1
1 N610054441AA
S
PLU0AJ-BA
Side LED Lighit Unit Board (White/Red)
1
2 N610054436AA
S
PLU0AH-BA
PLATE
1
3 N210175876AA
PLATE
1
4 N210074890AC
COVER
1
5 N210083580AC
SPACER
2
6 N510037359AA ARU-2607S
SPACER
4
7 N510031004AA ASB-2505E
SCREW
6
8 N510037361AA
Cross recessed Pan head machine screw M2.6X4-4.8 A2J (Trivalent)
BOLT
4
9 N510017244AA
Hexagon socket head cap screw M2.5X4-10.9 A2J (Trivalent)
SCREW
4
10 N510018225AA
Cross recessed Truss head machine screw M2.5X4-4.8 A2J (Trivalent)
S50
--
( KN610168882AA-03 )

17-A
ヘッドオプション駆動ユニット:NPM-W2
Head Option Driving Unit:NPM-W2
パーツレイアウト
Kit No.
キット品番
Kit Name
キット名称
MTKA000962AA
セクションNo.
PARTS LAYOUT
Section No.
--
S51
( KMTKA000962AA-01-1 )

Ref
No.
Remarks R
1
Q'ty
17-A
ヘッドオプション駆動ユニット:NPM-W2
Head Option Driving Unit:NPM-W2
イラスト
No.
Part No.
品 名品 番 数量
R
2
パーツリスト
Kit No.
キット品番
Kit Name
キット名称
MTKA000962AA
Part Name
備 考
セクションNo.
PARTS LIST
Section No.
R
3
SPRING
4
1 N210095851AA
WASHER
2
2 N210117349AA
BLOCK
1
3 N210173387AA
WASHER
1
4 N210113092AA
BUSH
1
5 N210113075AA
WASHER
2
6 N210117341AA
SPACER
1
7 N210146725AA
SHAFT
1
8 MTPA000909AA
GUIDE
1
9 N210092263AB
GUIDE
1
10 N210142856AA
BRACKET
1
11 N210174330AA
BRACKET
1
12 MTPB000464AA
LEVER
1
13 N210117373AA
LEVER
1
14 N210117371AA
LEVER
1
15 N210112914AE
PLATE
1
16 N210142858AB
LEVER
1
17 N210117372AD
PIN
4
18 N510020608AA MMS5-15
PIN
2
19 N510020609AA MMS5-20
WASHER
8
20 N510018472AA
Iron round plain washer 3X10X1.0 (cromeite) A2J (Trivalent)
SPACER
4
21 N510017094AA CB-320E
BEARING
4
22 KXF0C8ZAA00 683ZZ
PIN
1
23 N510006098AA 1017003-40010
SPRING
1
24 N9865556 5556
BOLT
1
25 N510020785AA MMSB5.5-10
SENSOR
4
26 N510049697AA EE-SX914-C2J-R 0.3M
SPRING
1
27 N510033512AA 6688
BOLT
3
28 N510040299AA
Hexagon socket head cap screw M10X20-10.9 A2S (Trivalent)
BOLT
4
29 N510017536AA
SSS 003 Hexagon socket button head screw M4X8-10.9 A2J (Trivalent)
CLIP
4
30 KXF0BLPAA00 TA1S8-M
BOLT
2
31 MTNK000561AA
Hexagon socket head cap screw M4X10-10.9 A2J (Trivalent) (MEC process
PLATE
1
32 N610136612AE
S52
--
( KMTKA000962AA-01-1 )