P-327-002_SIGMA-F8主机部品分解图 - 第134页
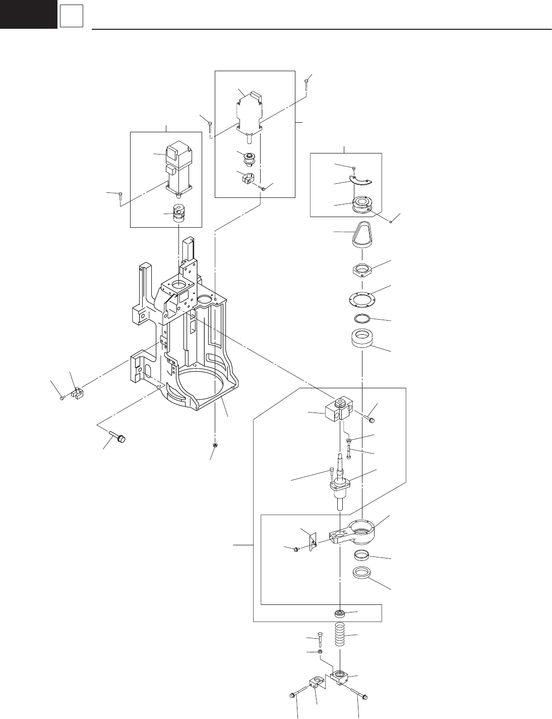
– 128 – G1 4 Nozzle Leveller ,and selecter 1509-002 391 304 305 313 379 310 3A3 385 393 393 3A1 392 3A9 3A6 384 378 381 376 327 380 380 383 387 3A3 385 384 370 303 302 316 371 See Fig. G1-6 Key No.557 See Fig. G1- 6 Key …

– 127 –
HIGH SPEED HEAD (DDH V9)
1509-002
No.
Part No.
Part Name Qty. Detail
Yamaha Hitachi
101 KYA-M701J-00 1005DA00 PCB-MOUNT 1 U02
102 KYB-M850W-00 1005AB04 PIPE_FITTINGS 1
103 KYB-M702S-00 1005AB0A PIPE_FITTINGS 1
104 KYA-M700X-00 10063000 ASSY,VALVE Y0208 1 Y0902
105 KYB-M220P-00 1005AB0E PIPE_FITTINGS 1
106 KYA-M700L-00 1006D40A BRACKET_PCB 1
107 KYA-M7009-00 1006D308 BOX_ELE 1
108 90990-11J009 221DA051 SCREW,PAN HEAD WW 18
109 91312-04020 221AA021 BOLT,HEX.SOCKET HEAD 1
110 90112-02J010 221AB014 BOLT,HEX.SOCKET HEAD 2
111 KYB-M658U-00 4U240493 UNIT-DRIVER 1 A31
112 92902-04200 221HA104 WASHER,PLAIN 1
113 90990-11J010 221DA056 SCREW,PAN HEAD WW 2
131 KYA-M700T-00 1005BC1M HNS,HEAD-IN-P 1
132 KYA-M700U-00 1005BC1P HNS,HEAD-IN-S 1
133 KYA-M700W-00 1005BC1R HNS,SLIP-RING 1
134 KYA-M700V-00 1005BC1Q HNS,DD-PULSE 1
139 KYB-M65AW-00 23N30632 WIRING 7
140 KYA-M7026-00 1006D40B SPACER 12
151 KYA-M7022-00 1006D204 TUBE_D4 1
152 KYA-M7023-00 1006D205 TUBE_D8 1

– 128 –
G1
4 Nozzle Leveller,and selecter
1509-002
391
304
305
313
379
310
3A3
385
393
393
3A1
392
3A9
3A6
384
378
381
376
327
380
380
383
387
3A3
385
384
370
303
302
316
371
See Fig. G1-6
Key No.557
See Fig. G1-
6
Key No.556
See Fig. G1-
6
Key No.557
See Fig. G1-
6
Key No.557
See Fig. G1-
6
Key No.557
See Fig. G1-
6
Key No.557
See Fig. G1-
6
Key No.557
343
315
338
341
353
355
352
312
314
340
365
354
M33
M32
B0210

– 129 –
HIGH SPEED HEAD (DDH V9)
1509-002
No.
Part No.
Part Name Qty. Detail
Yamaha Hitachi
302 KYA-M7019-00 1006D30M MOTOR_NS 1 M32
303 KYA-M701C-00 1006D325 MOTOR_NL 1 M33
304 KYA-M701N-00 1006331F ASSY_NS_MOTOR 1
305 KYA-M701P-00 1006331G ASSY_NL_MOTOR 1
310 KYB-M7031-00 1006331K ASSY_NL_BALL_SCREW 1
312 KYB-M700M-00 0916DK3Q BALL_SCREW_NL 1
313 KYB-M702N-00 10013K0M ASSY_NS_T-PULLEY 1
314 KYB-M704C-00 223Q0769 PULLEY_TIMING 1
315 KYB-M704B-00 223Q0711 PULLEY_TIMING 1
316 KYB-M705K-00 223L0358 BELT_TIMING 1
327 91312-03020 221AA011 BOLT,HEX.SOCKET HEAD 1
338 KYB-M7042-00 211G3396 BLOCK 1
340 KYB-M7041-00 211D9619 PLATE 1
341 KYB-M702J-00 0916DK3F SENSOR_DOG_NL 1
343 KYA-M700A-00 1006D30W BASE_HEAD 1
352 KYB-M700R-00 1001D309 SUPPORT_UNIT_NL 1
353 KYB-M702H-00 0916DK3D BLOCK_NL_BEARING 1
354 KYB-M702P-00 1001D308 SPRING_COMP_NL 1
355 KYB-M702G-00 0916DK3C BLOCK_NL_SPRING 1
365 KYB-M700N-00 0916DK3S BEARING_NL 1
370 KYB-M702C-00 0916DK19 COUPLING 1
371 KYA-M700Y-00 10063004 ASSY,SENSOR B0210 1 B0210
376 90112-02J004 221AA121 BOLT,HEX.SOCKET HEAD 2
378 90112-02J010 221AB014 BOLT,HEX.SOCKET HEAD 1
379 90112-2AJ006 221AA145 BOLT,HEX.SOCKET HEAD 2
380 90112-2AJ010 221AA321 BOLT,HEX.SOCKET HEAD 3
381 90112-2AJ016 221AA322 BOLT,HEX.SOCKET HEAD 1
383 91312-03008 221AA006 BOLT,HEX.SOCKET HEAD 1
384 91312-03010 221AA007 BOLT,HEX.SOCKET HEAD 5
385 91312-03012 221AA008 BOLT,HEX.SOCKET HEAD 4
387 91312-05016 221AA031 BOLT,HEX.SOCKET HEAD 2
391 90990-02J019 221CA026 SCREW,SET 2
392 90189-02J2A6 221FA003 NUT,HEXAGON 1
393 95302-03600 221FA005 NUT,HEXAGON 2
3A1 90171-02J2A6 221HA102 WASHER,PLAIN 1
3A3 92902-03200 221HA103 WASHER,PLAIN 4
3A6 KYB-M7045-00 221A0468 BOLT_HEX-SCT 4
3A9 92902-06200 221HA106 WASHER,PLAIN 4