JM-100-Rev04 - 第79页
- 74 - REF.NO NOTE PART NO D E S C R I P T I O N 品 名 Qty 1 400-54731 MAINLINE FILTE R ASM メインラインフィルタ組 1 2 PF-0154010-A0 AIR FILTER エア フィルタ (1) 3 PF-9010070-00 FILTER ELEMENT フィルターエレメント (1) 4 PJ-3041254-01 ELBOW UNION 12 …

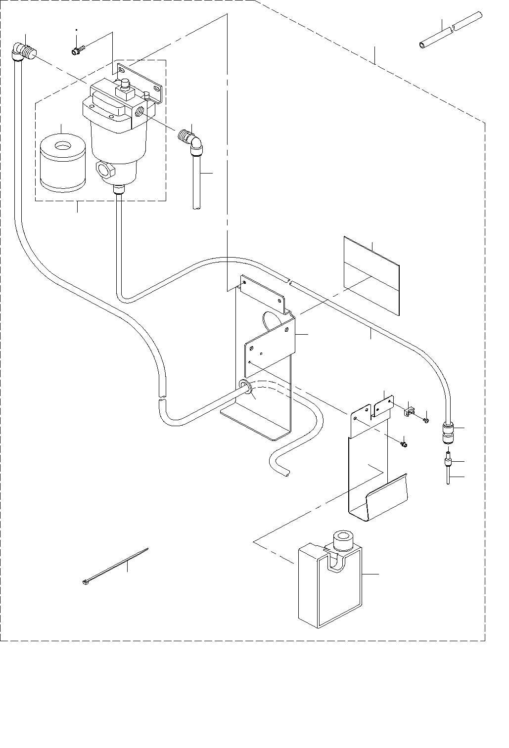
- 73 -
37.MAIN LINE FILTER COMPONENTS
メインラインフィルタ関係
13
12
14
15
7
8
19
11
9
6
16
20
18
4
5
3
2
10
17
4
1
21

- 74 -
REF.NO NOTE PART NO D E S C R I P T I O N
品 名
Qty
1 400-54731 MAINLINE FILTER ASM
メインラインフィルタ組
1
2 PF-0154010-A0 AIR FILTER
エア フィルタ
(1)
3 PF-9010070-00 FILTER ELEMENT
フィルターエレメント
(1)
4 PJ-3041254-01 ELBOW UNION 12
エルボ ユニオン 12
(2)
5 BT-1200801-EF URETHANE TUBE WHITE 12X8
ポリウレタン チューブ 白 12X8
(2)
6 BT-1000651-EB URETHANE TUBE BLACK 10X6.5
ポリウレタン チューブ 黒 10X6.5
(0.8)
7 PJ-3031000-02 STRAIGHT
ストレート
(1)
8 PJ-3090400-03 REDUCER 4-10
レデューサ 4−10
(1)
9 BT-0400251-EA URETHANE TUBE BLUE 4X2.5
ポリウレタン チューブ 青 4X2.
(0.16)
10 SL-6082092-TN SCREW M8 L=20
座金付き六角穴ボルト M8 L=20
(2)
11 400-55291 FILTER BRACKET
フィルタブラケット
(1)
12 400-55290 DRAIN TANK STAY
ドレインタンクステイ
(1)
13 SL-6040892-TN SCREW M4 L=8
座金付き六角穴ボルト M4 L=8
(2)
14 HX-0029400-00 FIXED BASE
固定ベース
(1)
15 SM-4040601-SC SCREW M4X0.7 L=6
なべ小ねじ M4X0.7 L=6
(1)
16 EA-9500B01-00 CABLE BAND
束線バンド
(1)
17 SL-6061692-TN SCREW M6 L=16
座金付き六角穴ボルト M6 L=16
(2)
18 HX-0005500-0J GROMMET
ブッシュ
(1)
19 E2506-716-000 MOP MAGNET
MOPマグネット
(2)
20 400-16815 DRAIN TANK
ドレインタンク
(1)
21 BT-1200801-EF URETHANE TUBE WHITE 12X8
ポリウレタン チューブ 白 12X8
2

- 75 -
38.SMT FEEDER COMPONENTS
SMT フィーダ関係
7 14
1 2
11
16
13
7 14
8
15
3
4
5
6
8 15
9
10
11 16
12
17