00190973-02 - 第325页
5 Funzioni Vision Istruzioni per l’uso SIPLACE 80S-20/F4/F4-6 5.7 Breve guida descrittiva delle f orme involucro Edizione 07/97 V ersione software dalla SR.403.xx 5 - 118 Preparato re – Se le di mensioni dei c omponenti …

Istruzioni per l’uso SIPLACE 80S-20/F4/F4-6 5 Funzioni Vision
Edizione 07/97 Versione software dalla SR.403.xx 5.7 Breve guida descrittiva delle forme involucro
Preparatore 5 - 117
5.7.3 Componenti e metodi di misura possibili per il centraggio
approssimato (A) e di precisione (P)
*) La modalità LEAD, con finestre di analisi combinate per ogni fila di PIN sostituisce il metodo di misura
CORNER. La misurazione della divisione viene sostituita da una misurazione della differenza dei piedini
(omologata).
Se uno o più valori dei risultati sono al di fuori della tolleranza
il componente non verrà montato.
Se il componente viene centrato correttamente si può rinunciare a metodi di misura supplementari. Eseguite
tuttavia tutti i cicli di centraggio approssimati dato che essi riducono le finestre di misura.
–
Nel menu „Testa CO“ viene eseguito il centraggio ottico dei componenti con la funzione ‚Controlla CO‘ nei
singoli cicli di misura senza l‘emissione dei risultati della misurazione.
–
Nel menu „Testa CO“ viene eseguito il centraggio ottico dei componenti con la funzione ‚Controlla CO‘ in
tutti i cicli di misura con l‘emissione dei risultati della misurazione.
Componente
SIZE
ROW
CORNER
Lead *)
combinate
Lead finestre
di analisi separata
Grid
Ball
Risultato dell‘ultimo ciclo di misura
PDC senza piedini A/P
∆
X,
∆
Y, (
∆φ
), lunghezza CO
larghezza, (qualità)
PDC a raffigurazione
rotonda
A/P tolleranza degli angoli
FDCs piccoli, p.es.
2 piedini
A/P
∆
X,
∆
Y, (
∆φ
), lunghezza CO
larghezza, (qualità)
FDC regolare con file
PIN brevi
A P (P)
Diff. mass. della divisione:
∆
X,
∆
Y,
∆φ,
(qualità)
FDC regolare con file
PIN lunghe
A P (P)
Diff. mass. della divisione:
∆
X,
∆
Y, (
∆φ
),
qualità
FDC irregolare con file
PIN brevi
A (A) P (P)
∆
X,
∆
Y, numero dei PINs (qualità)
diff. mass. della divisione
FDC irregolare con file
PIN lunghe
A (A) P (P)
∆
X,
∆
Y, numero dei PINs (qualità)
diff. mass. dalla divisione
FDC irregolare con una
fila PIN, più modelli PIN
o divisione
AAP
∆
X,
∆
Y, (
∆φ
), differenza omologata dei
piedini (qualità)
numero dei PINs offset secondario
FDCs con file di PIN a
forma di segmento cir-
colare
(A) G P
∆
X,
∆
Y, (
∆φ
), differenza omologata dei
piedini (qualità)
numero dei PINs offset secondario
BGA, Flip-Chip A A P
∆
X,
∆
Y, (
∆φ
), divisione,
angolo,
qualità)
Tab. 5.7.1 Metodi di misura per componenti

5 Funzioni Vision Istruzioni per l’uso SIPLACE 80S-20/F4/F4-6
5.7 Breve guida descrittiva delle forme involucro Edizione 07/97 Versione software dalla SR.403.xx
5 - 118 Preparatore
–
Se le dimensioni dei componenti superano i 32mm x 32mm, verrà eseguita automaticamente la misura-
zione multipla nel Visionsystem.
5.7.4 Testa GF - rappresentazione ottica / programma modalità misura
Nel menu ‚Testa componente‘ un componente prelevato viene portato alla sua posizione di 0° rispetto alla
telecamera e viene raffigurato. Nella testa a revolver del modello S-20/F
4
/F
4
-6 il componente viene raffigurato
in relazione all‘angolo di montaggio.
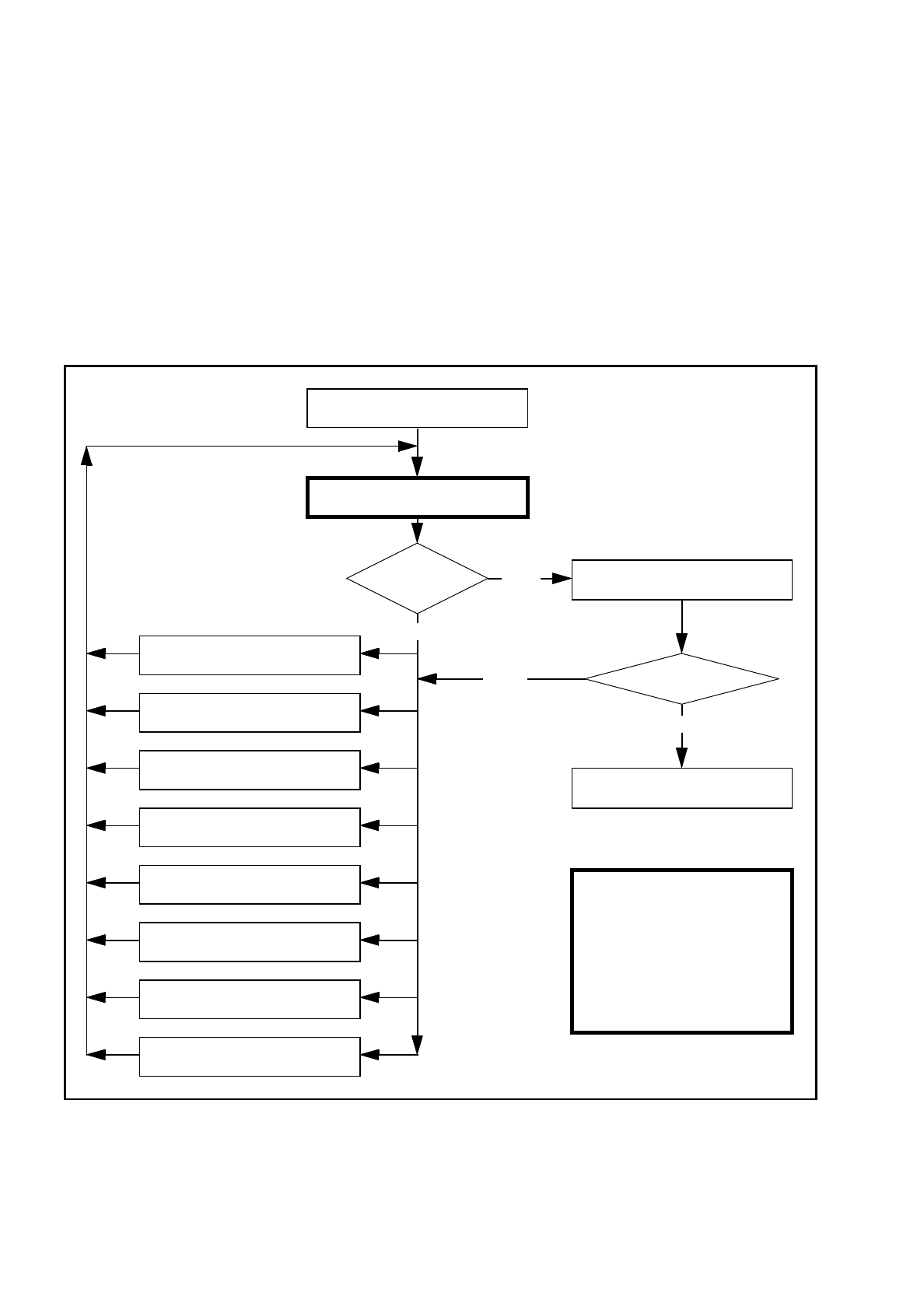
Fig. 5.7.5 Ordine nel quale le forme involucro vengono programmate nella stazione
Monta CO più volte !
Importante:
la manipolazione di
componenti nella stazione
deve rimanere un‘eccezione.
In generale si devono
modificare solo
pochi componenti.
7. Modifica dimensioni pin/ball
6. Modifica contrasto pin/ball
5. Modifica dimensioni componenti
4. Modifica modalità e parametri
misura
3. Modifica illuminazione
2. Raffigura componente
1. Errore di manipol.: angolo prel.,
tipo pipetta, CO a pipetta, ecc...
No
Misura CO
Errore
Si
Ripeti la misurazione e osserva i
risultati della misurazione
Risultati costanti
?
Si
8.
Modifica sensibilità al contrasto
(
programma tavolo
)
No
Misura CO
„RETURN“ prossima misurazione

Istruzioni per l’uso SIPLACE 80S-20/F4/F4-6 5 Funzioni Vision
Edizione 07/97 Versione software dalla SR.403.xx 5.7 Breve guida descrittiva delle forme involucro
Preparatore 5 - 119
5.7.5 Parametri dei metodi di misura
Sequenze possibili dei metodi di misura
E‘ possibile programmare anche altre sequenze, come p.es. la Corner seguita dalla Lead o la Lead sola.
Combinazioni di questo genere sono comunque molto inconsuete. Se il componente viene definito nell‘editor
FI, i metodi di misura vengono già occupati in anticipo. In alcuni casi può tuttavia essere necessario modifi-
care i metodi di misura della stazione in modo da potere centrare il componente con sistema ottico.
I risultati di misura dell‘ultima misurazione vengono sempre memorizzati. La misurazione eseguita preceden-
temente è un ciclo di centraggio approssimato per la misurazione successiva e serve quindi a ridurre la fine-
stra di misura.
Più saranno i metodi di misura utilizzati, più durerà tutto il processo di misurazione. Molti metodi di misura di
un componente possono causare un ritardo del ciclo della testa. Ciò vale particolarmente per la testa a revol-
ver dei dispositivi automatici di montaggio SIPLACE 80S-20, F
4
e F
4
-6.
PDC/
FDC
FDC FDC FDC FDC FDC Flip-
Chips
S15
Flip-
Chips
F
3,4
/S20
F
4
-6
Ball
Grid
Array
Size Size Size Size Row Row Size Size Size
Lead Corner Corner Corner Corner Grid Grid
Lead Lead Ball Ball
T
ab. 5.7.2 Sequenze possibili dei metodi di misura