00192661-01 - 第393页
Betriebsanleitung SIPLACE F5/F5 HM 7 Was ist zu tun ... Softwareversion SR.407.xx Ausgabe 0 1/2001 DE 7.1 SIPLACE -Linie einschalten 393 7 Abb. 7.1 - 2 Flussdiagramm "SI PLACE-Linie einschalten “ Pipettenc heck Evtl…

7 Was ist zu tun ... Betriebsanleitung SIPLACE F5/F5 HM
7.1 SIPLACE-Linie einschalten Softwareversion SR.407.xx Ausgabe 01/2001 DE
392
HINWEIS
Im Statusfeld wird in der Zeile "Zustand" der jeweils aktuelle Zustand der Station angezeigt, und
in der Zeile "Aktion:" wird die Aktion angezeigt, die Sie ausführen sollen (siehe Abb. 7.1 - 1). 7
Å Drücken Sie bei Aufforderung "Start-Taste betätigen" eine der Start-Tasten (weiß).
(Die Start-Tasten befinden sich auf der Ein- und Ausgabeseite des Automaten.)
Mit allen Achsen wird ein Referenzlauf durchgeführt. Nach Abschluss des Referenzlaufes ist
die Station betriebsbereit.
Das Symbol wird im Arbeitsbereich der Bedienoberfläche angezeigt.
7
7
7
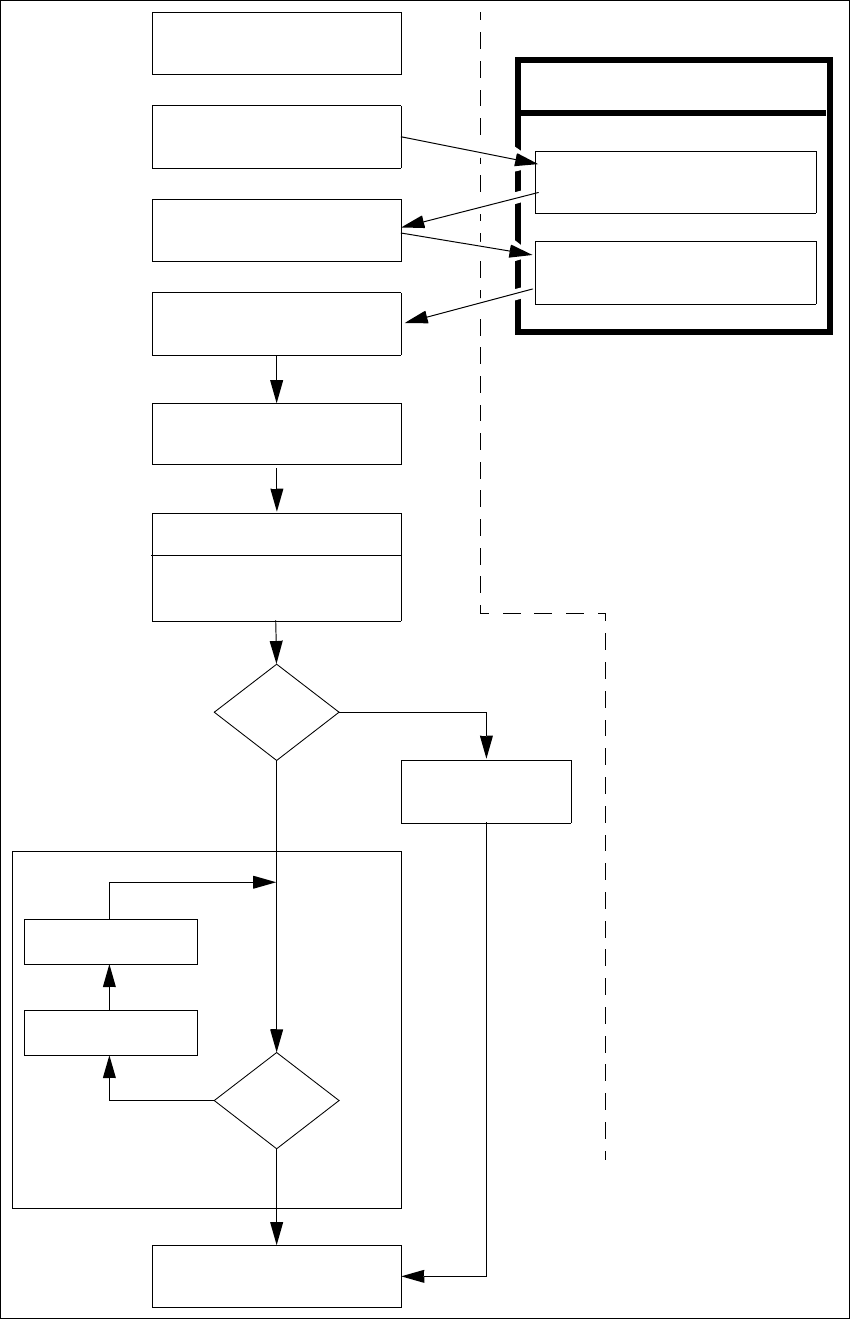
7.1.4 Flussdiagramm "Einschalten der SIPLACE-Linie"
Das folgende Flussdiagramm zeigt die Aktionen, die von Linienrechner, Station und Bediener
während des Einschaltens und des Hochfahrens der SIPLACE-Linie durchgeführt werden. 7
7

Betriebsanleitung SIPLACE F5/F5 HM 7 Was ist zu tun ...
Softwareversion SR.407.xx Ausgabe 01/2001 DE 7.1 SIPLACE-Linie einschalten
393
7
Abb. 7.1 - 2 Flussdiagramm "SIPLACE-Linie einschalten“
Pipettencheck
Evtl. Pipettenkonfiguration
ändern
Rüstung prüfen
Spuren vollsetzen
nein
Linienrechneraufgaben
Laden von Nutzendaten
Marken
o.k.?
Vorgaben an die Maschine
Umrüstgenerator wird angezeigt
Überprüfen der Rüstung
(Förderer stellen)
Einschalten
Warten auf LP
Leiterplatte einfahren
Spurfehler
ja
Bestücken
abbrechen
nein
LP ins Ausgabeband
ja
Stationsrechner
Fettschrift :
Kursivschrift :
Vom Bediener
durchzuführen
Wird von der Station
durchgeführt bzw.
gemeldet
Bestätigen des
Umrüstgenerators

7 Was ist zu tun ... Betriebsanleitung SIPLACE F5/F5 HM
7.2 SIPLACE-Linie abschalten Softwareversion SR.407.xx Ausgabe 01/2001 DE
394
7.2 SIPLACE-Linie abschalten
ACHTUNG
Beachten Sie vor Abschalten der Linie unbedingt folgendes:
– Alle Bestückvorgänge an den Stationen müssen beendet sein.
– Die z-Achsen sämtlicher Bestückköpfe müssen sich in ihrer oberen Endstellung befinden.
– An keinem Bestückkopf sollen sich noch Bauelemente befinden.
– Alle Portale sind in die Warteposition gefahren.
– Die Stationsrechner sind ordnungsgemäß heruntergefahren.
7.2.1 Linienrechner abschalten
VORSICHT
Sie dürfen den Linienrechner niemals nur einfach am Netzschalter (der USV) ausschalten.
Fahren Sie grundsätzlich das Betriebssystem des Linienrechners mit "Shutdown" herunter. Sie
müssen sonst mit erheblichem Datenverlust oder defekten Programmen rechnen und gegebe-
nenfalls die Linienrechnersoftware neu installieren.
Å Positionieren Sie den Mauszeiger am rechten oder unteren Rand des Bildschirms.
Der Mauszeiger wird jetzt als Kreuz dargestellt.
Å Drücken Sie die linke Maustaste und halten Sie diese gedrückt. Das Hauptmenü erscheint.
Å Ziehen Sie den Mauszeiger auf den Menüeintrag "Shutdown" und lassen Sie dann die Maus-
taste los. Am Bildschirm erscheint die folgende Dialogbox:
Å Klicken Sie Ja an. Die Dialogbox schließt sich und das Betriebssystem wird heruntergefahren.
Der Vorgang dauert etwa 1 Minute. Danach erscheint folgender Hinweis:
Å Schalten Sie die USV aus.
Rechner runterfahren?
Ja Nein
** Safe to Power Off **
-or-
** Press Any Key to Reboot **