KE-2050R_OPE - 第204页
第 4 章 生产 程序制作 3) 验证 ( 可选项 ) 指定是否检查电阻值、电容器容量、极性,生产准备后,通过指定生产菜单的“验证”项目, 可在生产开始时及元件用完后进行最初元件验证检查。 主要用于检查元件的挂置错误。 电阻、电容,判定领域按基准值的百分比设置。 按基准值、单位及判定领域 ( 上限、下限 ) 的顺序进行设置。 极性、单位的输入,请从下拉式一览表中选择。 4) 判断异元件 设置对是否对异类元件进行判定以及判定时的基准尺寸和…

第 4 章 生产程序制作
4-3-5-2-6 检查
对“芯片站立”、“共面检测”、“SOT方向检查”、 “检测吸取位置偏差”、“验证”、
“判断异元件”进行设置。
“共面检测”(仅限于KE-2055R,2060R)和“验证”、“SOT方向检查”为可选项。
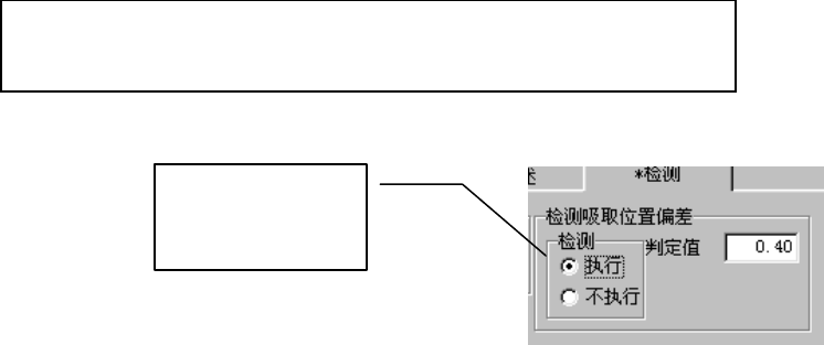
图 4-3-20 元件数据(检测
)
1) 芯片站立
指定是否对芯片站立进行检查。通常3216以下的芯片元件必须执行。由于检查是在移动中进
行,所以几乎所有情况下都不需要间歇时间。
※判定值:
自动输入根据已输入的元件高度尺寸计算出的值。激光定心时,当测定值超过此
处的设置高度时,判定为芯片站立错误。
2) 共面检测(可选项,仅限于 KE-2055R/2060R)
当为图像定心元件时,可指定是否检查引脚(球)悬浮和错误的判定值。检查将在生产时的图
像定心后立即进行。
※详细信息,请参见附件使用说明书 CD。
注意
除“检查”、“判定值”、“电极亮度阈值”、“扫描偏移量”外 ,在 没
有 JUKI 指示的情况下,请勿变更各值。如果设置错误,则将频繁
发生错误。
4-56

第 4 章 生产程序制作
3) 验证(可选项)
指定是否检查电阻值、电容器容量、极性,生产准备后,通过指定生产菜单的“验证”项目,
可在生产开始时及元件用完后进行最初元件验证检查。
主要用于检查元件的挂置错误。
电阻、电容,判定领域按基准值的百分比设置。
按基准值、单位及判定领域 (上限、下限)的顺序进行设置。
极性、单位的输入,请从下拉式一览表中选择。
4) 判断异元件
设置对是否对异类元件进行判定以及判定时的基准尺寸和判断级别。
如果进行异类元件判定,则检查激光定心时元件的纵横尺寸。当与设置值不同时,判定为异
类元件错误。
主要用于检查不同尺寸元件的贴片错误等。
检查与生产时的激光定心同时进行。
5) SOT 方向检查(可选项)
指定是否进行3向引脚SOT的方向检查。可对生产前与元件用完后的最初元件的SOT方向进行检
查。主要用于检查元件的贴片错误。
+
基准值 单位 判定上限 判定下限
主体侧
请设定相对于元件供给方
向(包装方式)
的元件正电
极的方向。
带式送料器
4-57

第 4 章 生产程序制作
6) 检测吸取位置偏差
使用此项功能,可以吸嘴中心为准,检测元件中心的偏差是否超过判定值。
但此项功能只限纸带送料器有效。除此之外,显示无效。
需要使用该项功能来检测元件的吸取位置偏移时,请选择[执行],并输入判定值。
判定值的输入范围为:0~元件外形的纵向尺寸。(元件供给角度为90°、270°时,元件的外
形尺寸为横向)。
[执行]检查时,默认判定值为:
设定值,在程序编辑的环境设置中进行设置。默认值为 50%。
元件外形纵向尺寸(或外形横向尺寸)÷2×(设定值/100)
选择[执行]后,可
自动设置默认值。
4-58