00198168-02_Technical_Training_TX-Series_EN - 第225页
9 Control and Communication 9.6 Network Construction Technical Training SIPLACE TX-Series 10/2016 225 9.6 Network Construction Network Construction IP address Subnet mask Comment SIPLACE Lan 172.22.xxx.xxx 255.255.0.0 LA…

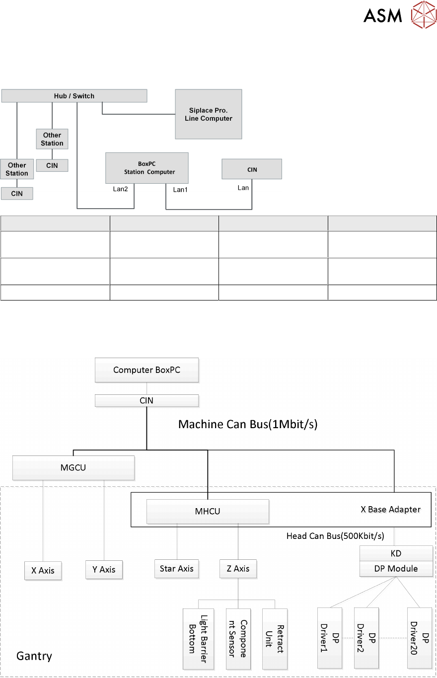
9 Control and Communication
9.5 CIN Box
224 Technical Training SIPLACE TX-Series 10/2016
9.5 CIN Box
●
In TX-Series machines the, "CAN Interface" CIN [03108598-xx] is used to take over the
function of CAN Card in the previous machines.
●
CIN located in the SMPS and connected to the BoxPC-427D via a LAN cable.
●
For TX machine, the CAN termination on CIN always setting as "OFF".
1. CAN connections 1-4
2. LAN connection
3. DIP switches - setting the terminator of
120 Ohm for CANx-
Note:
The DIP switch settings (see below) are
valid for both DIP switches.
4. Power Input
DIP switch settings

9 Control and Communication
9.6 Network Construction
Technical Training SIPLACE TX-Series 10/2016 225
9.6 Network Construction
Network Construction
IP address Subnet mask Comment
SIPLACE Lan 172.22.xxx.xxx 255.255.0.0 LAN connection on the
computer
CIN 192.168.255.239 255.255.255.224 LAN connection on the
computer
Station computer 192.168.255.249 255.255.255.224
9.7 Axis Control
Axis Control

9 Control and Communication
9.8 FCU
226 Technical Training SIPLACE TX-Series 10/2016
9.8 FCU
The FCUs (Feeder Control Unit) on TX machines has the basically functionality:
●
Communication with the feeders and docking of the COT.
●
Control of the tape cutter (moving the pneumatic cylinders in and out, status query of the
sensors).
●
Nozzle changers detection and the nozzle station (forced air valve for the C&P20 and CPP)
control.
●
Query of the sensors for the component/nozzle reject boxes.
During production with (SW1= OFF) the reject bin is recognized by the sensor and signalized by
the LED.
The FCU need to be addressed for the TX see diagram below:
Switch settings
ON OFF
SW1 Test mode for reject bins deactivated Test mode for reject bins activated
SW2 60 Fold FCU 40 Fold FCU
SW3 Without insert control with virtual button With insert control without virtual button
SW4 HW version 8 with tape cutter and nozzle
changer functions
HW version without tape cutter and nozzle
changer functions