KE-3010A_KE-3020VA_KE-3020VRA-Rev14PDFA - 第47页
- 40 - NOTE( 注記 ) #01....TYPE M M 仕 様 #02....TYPE L L 仕様 REF.NO NOTE PART N O D E S C R I P T I O N 品 名 Qty 1 401-06026 Y MOTOR FRAME Yモータフレーム 2 2 SL-6062092-TN SCREW M6 L=20 座金付き六角穴ボルト M6 L=20 8 3 401-46348 Y AXIS SERVO…

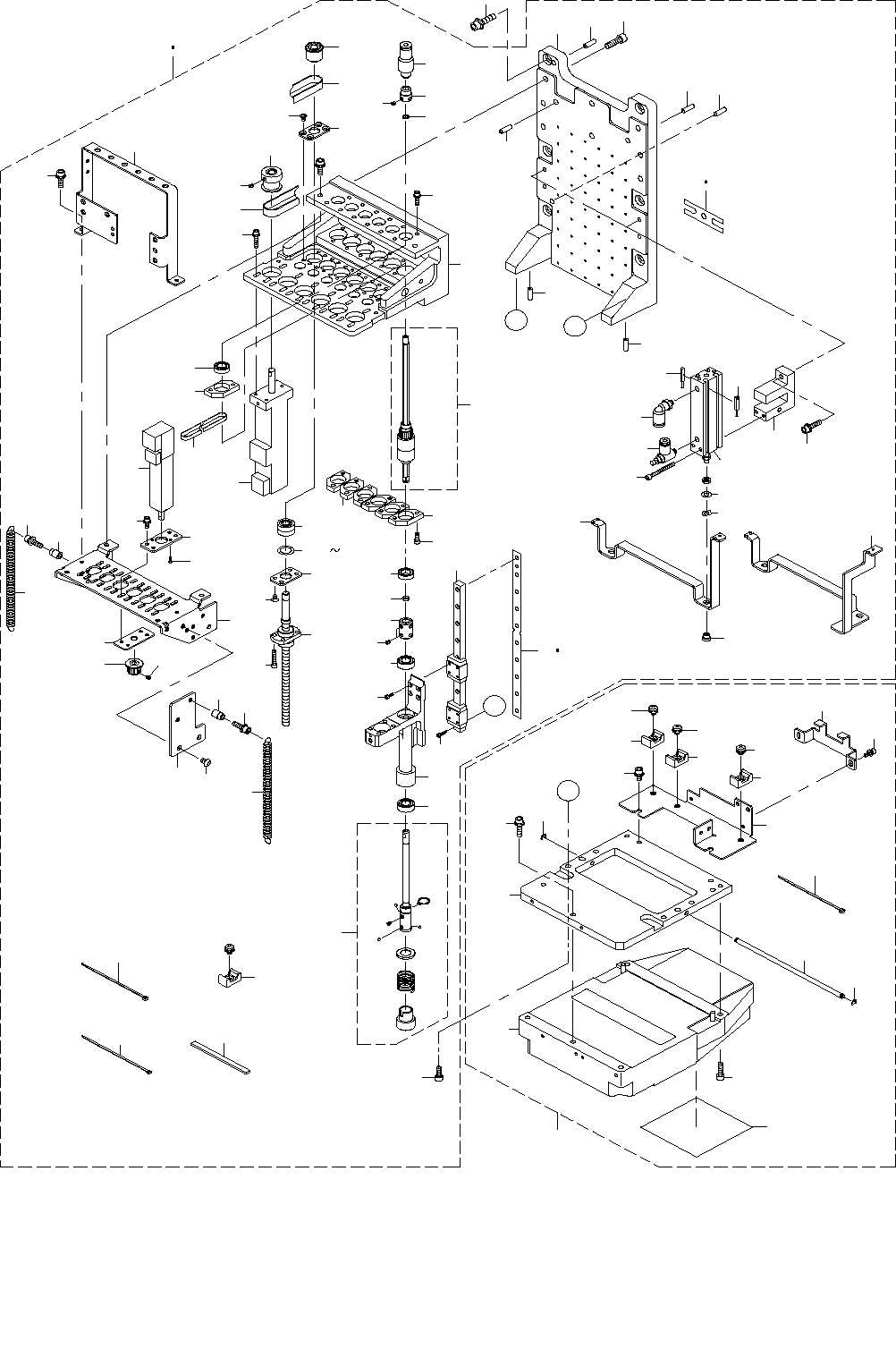
- 39 -
20.X-Y COMPONENTS(3)
X − Y 関係(3)
A
9
43
14
8
13
7
5
4
3
1
39
6
2
9
35
34
35
34
43
19
18
41
40
42
39
37
25
22
21
36
19
18
14
8
13
4
1
7
3
5
6
2
17
15
16
24
24
23
11
32
33
30
12
31
26
44
28
27
27
31
20
38
12
30
32
33
11
10
29
29
10
B
B
A
45

- 40 -
NOTE( 注記 ) #01....TYPE M M 仕様
#02....TYPE L L 仕様
REF.NO NOTE PART NO D E S C R I P T I O N
品 名
Qty
1 401-06026 Y MOTOR FRAME
Yモータフレーム
2
2 SL-6062092-TN SCREW M6 L=20
座金付き六角穴ボルト M6 L=20
8
3 401-46348 Y AXIS SERVO MOTOR
Y軸モータ
2
4 SM-6082002-TN SCREW M8 L=20
六角穴ボルト M8 L=20
8
5 400-93855 FIXED SUPPORT UNIT
フィックスサポートユニット
2
6 SM-6052002-TN BOLT
六角穴ボルト
4
7 401-47720 COUPRING Y
カップリングY
2
8
#01
401-06040 Y BALL SCREW M
Y軸ボールねじM
2
9 401-06024 Y BS CONNECTOR
Yボールねじコネクタ
2
10 401-46918 Y_BS_FRAME
Y_ボールねじ_フレーム
2
11 SL-6062092-TN SCREW M6 L=20
座金付き六角穴ボルト M6 L=20
4
12 400-93864 O RING X
OリングX
2
13
#02
401-06041 Y BALL SCREW L
Y軸ボールねじL
2
14 SM-6062002-TN SCREW M6 L=20
六角穴ボルト M6 L=20
8
15 401-46923 FC_SUPPORT_X
FC_サポート_X
1
16 L153E-321-000 FC RUBBER
FCルーバー
3
17 SM-3051052-TN SCREW M5 L=10
丸ねじ M5 L=10
2
18 401-10219 FC_SUPPORT_Y_V2
FCサポートY_V2
2
19 400-98052 FC RUBBER Y
FCラバーY
6
20 SM-3061052-TN SCREW M6 L=10
丸ねじ M6 L=10
2
21 401-46926 X_CB_SUPPORT
Xケーブルサポート
1
22 401-10451 X CABLE BEAR
Xケーブルベア
1
23 SM-3040652-TN SCREW M4 L=6
丸ねじ M4 L=6
1
24 SM-6041002-TN BOLT
六角穴ボルト
8
25 401-46927 Y_CB_SUPPORT
Yケーブルサポート
1
26 400-60210 Y CABLE BEAR(E)
Yケーブルベア(E)
1
27 SM-3051052-TN SCREW M5 L=10
丸ねじ M5 L=10
4
28 400-46005 CB BRACKET L
CBブラケットL
1
29 401-36746 Y_ADJUST_PLATE
Yアジャストプレート
1
30 SB-1150004-00 RADIAL BEARING
ラジアル軸受
2
31 L132E-421-000 CB BRACKET PIN X
CB ブラケット ピン X
2
32 SL-6052092-TN SCREW M5 L=20
座金付き六角穴ボルト M5 L=20
8
33 RC-0150001-KP RETAINING RING 13.8
C形止め輪 13.8
2
34 HX-0029400-00 FIXED BASE
固定ベース
2
35 SL-4030691-SC SCREW M3 L=6
座金付きなべ小ねじ M3 L=6
2
36 SM-3061052-TN SCREW M6 L=10
丸ねじ M6 L=10
2
37 SL-3061232-TN SCREW M6 L=12
座金付きボタンボルト M6 L=12
4
38 401-46928 CB_BRACKET
CBブラケット
1
39 CM-3003000-03 HIGH TEMPARATURE CAUTION LABEL 2 (31.5)
高温注意シール2(31.5)
2
40 401-46925 Y_CB_BR
Y_CBブラケット
1
41 SL-6061292-TN SCREW M6 L=12
座金付き六角穴ボルト M6 L=12
2
42 SM-3061052-TN SCREW M6 L=10
丸ねじ M6 L=10
3
43 SL-6063092-TN SCREW M6 L=30
座金付き六角穴ボルト M6 L=30
8
44 400-46006 CB BRACKET R
CBブラケットR
1
45 MGR-EAS380G0 GREASE 380G
グリース 380G
1

- 41 -
21.HEAD COMPONENTS(1)
ヘッド関係(1)
77
78
8
1
2
83
9
10
75
73
74
35
14
92
79
71
71
71
86
18
90
88
88
90
B
B
85
84
82
81
81
80
91
90
88
89
87
61
60
54
53
50
49
48
45
71
71
71
A
21
72
55
41
40
36
19
34
62
33
11
24
34
20
62
33
32
17
31
23
65
64
64
64
63
63
59
58
57
56
47
43
42
39
38
38
29
28
27
26
26
25
22
15
13
66
69
6
30
7
12
64
54
52
51
46
44
37
17
16
16
70
3
5
A
4
76