P-0199-001.pdf - 第187页

MODEL TCM-3700-2 0109-001 185 Key N o. P AR T No . P AR T NAME Q’ t y REMA RKS NOTE 10-1 1 630 057 7983 P L A T E 1 739L--01B-013 2 630 003 6787 MEC H P AR TS( RU BBER DAMPER) 4 7 3 9 L - - 01H-002 3 4 11 1 4 1 4 3 0 5 W…

100%1 / 274
MODEL TCM-3700-2
0109-001
184
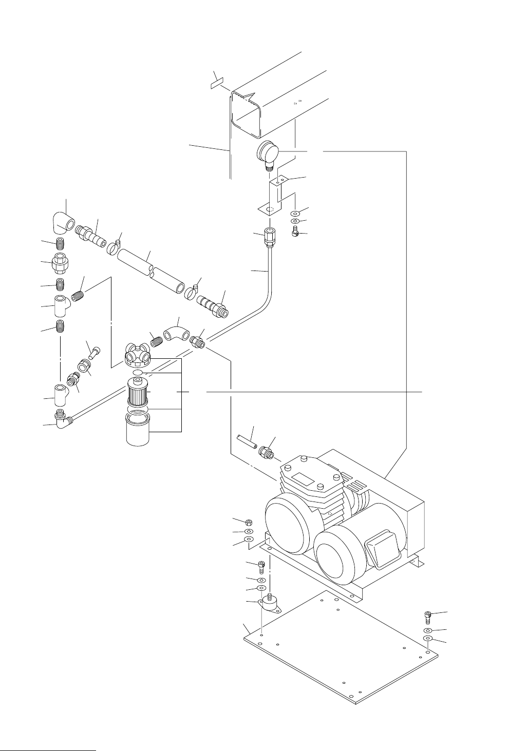
ⓨ࿶೙ᓮㇱ PNEUMATIC SECTION
Fig.10-1 ⌀ⓨࡐࡦࡊ Vacuum Pump
1
2
5
4
3
25
24
23
6
7
8
12
14
21
22
31
32
33
34
35
36
37
41
42
43
44
45
46
47
50
13
47
45
33
33
33
33
34
13-1
15
18
19
20
14-1
See Fig.12-2
Key No.27
TCM-3700-2
TCM-3700
Fig.10-1
MODEL TCM-3700-2
0109-001
185
Key No. PART No. PART NAME Q’ty REMARKS
NOTE
10-1
1 630 057 7983 PLATE 1 739L--01B-013
2 630 003 6787 MECH PARTS(RUBBER DAMPER) 4 739L--01H-002
3 411 141 4305 WASHER V 6X12.5X1.6 8 FW6
4 411 141 3001 WASHER SPR 6 8 SW6
5 630 000 7862 BOLT,HEX-SCT 8 M6X10
6 411 141 4305 WASHER V 6X12.5X1.6 4 FW6
7 411 141 3001 WASHER SPR 6 4 SW6
8 630 000 7886 BOLT,HEX-SCT 4 M6X16
12 630 055 2195 VACUUM PUMP 1 M1, #3-040437-1 739L--01H-001
13 630 031 8593 AIR LINE EQPT(FILTER) 1 #3-037940
13 -1 630 012 1230 AIR LINE EQPT(FLT ELEM) 1 #XB401379743 4-410A302-4
14 630 055 2171 VACUUM PARTS 1 #4-400A302-1
14 -1 630 055 3062 PIPE FITTINGS 1 739L--01H-091
15 630 056 8035 BRACKET 1 739L--01B-012
18 411 141 4107 WASHER V 5X10X1 2 FW5
19 411 141 6705 WASHER SPR 5 2 SW5
20 630 000 7749 BOLT,HEX-SCT 2 M5X10
21 630 003 7074 PIPE FITTINGS 1
23 411 141 4503 WASHER V 8X17X1.6 8 FW8
24 411 141 3100 WASHER SPR 8 8 SW8
25 411 141 0901 NUT HEX 8 8 M8
31 630 034 9290 PIPE FITTINGS 1 739L--01H-037
32 630 003 7845 PIPE FITTINGS 1
33 630 003 8187 PIPE FITTINGS 5
34 630 003 8088 PIPE FITTINGS 2
35 630 003 8279 PIPE FITTINGS 1 739L--01H-003
36 630 009 3520 PIPE FITTINGS 1 739L--01H-004
37 630 003 7371 PIPE FITTINGS 1
42 630 003 8033 PIPE FITTINGS 1
43 630 003 7036 PIPE FITTINGS 1
44 630 003 7791 PIPE FITTINGS 1
45 630 004 1026 PIPE FITTINGS 2 739L--01H-005
46 630 105 5619 TUBE 1 739L--01H-006
47 630 008 0940 TUBE(BAND) 2 739L--01H-007
MODEL TCM-3700-2
0109-001
186
ⓨ࿶೙ᓮㇱ PNEUMATIC SECTION
Fig.10-2 ࠛࠕࡐ࡯࠻㈩▤ Air Port Piping
1
2
8
9
10
21
11
52-1
62
58-1
59-1
11
12
12
13
13
14
25
14
15
16
17
18
60
61
22
23
24
41
51
52
53
54
55
53
50
56
53
57
58
53
59
53
56
42
43
44