RX-7-Rev07PDF - 第155页
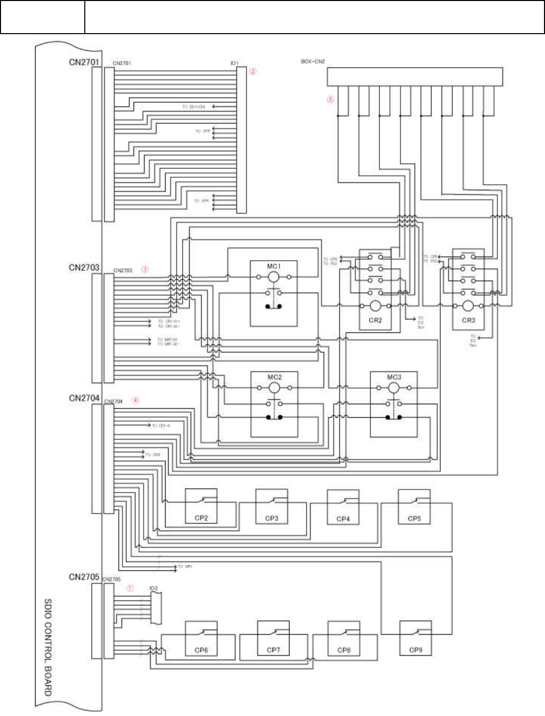
B-8 B4 電装 BOX 配線 -3 Electrical box wiring diagram - 3 イラスト番号 Ref.No. 品番 Part Number Description 品名 個数 Q'ty 備考 Remarks 1 EZ1-969 -099-16 HARNESS (SDIO CN2800-2 ECT -IF) ハ - ネス (SDIO CN2800-2 ECT-IF) 1 2 EZ1-969 -085-…

B-7
B4
電装 BOX 配線-3
Electrical box wiring diagram - 3

B-8
B4
電装 BOX 配線-3
Electrical box wiring diagram - 3
イラスト番号
Ref.No.
品番
Part Number
Description
品名
個数
Q'ty
備考
Remarks
1 EZ1-969-099-16 HARNESS (SDIO CN2800-2 ECT-IF) ハ-ネス (SDIO CN2800-2 ECT-IF) 1
2 EZ1-969-085-12 HARNESS (SDIO CN2701-IO1)
ハ-ネス (SDIO CN2701-IO1)
1
3 EZ1-969-089-14 HARNESS (SDIO CN2703-MC CR)
ハ-ネス (SDIO CN2703-MC CR)
1
4 EZ1-969-090-14 HARNESS (SDIO CN2704-MC CR CP) ハ-ネス (SDIO CN2704-MC CR CP) 1
5 EZ1-969-098-13 HARNESS (CR2, 3-TROLLY, POW)
ハ-ネス (CR2, 3-TROLLY, POW)
1

B-9
B5
電装 BOX 配線-4
Electrical box wiring diagram - 4