P-213-001e.pdf - 第121页
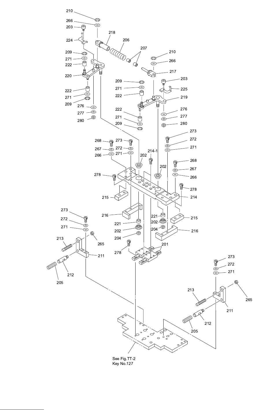
MODEL TIM-5100 0008-001 Key No. P AR T No. P AR T NAME Q’ ty REMARKS NOTE TT-3 201 630 075 0591 GUIDE,LINEAR 2 741TT-1 1H-201 202 630 001 1401 BEARING,RADIAL 8 741TT-1 1H-202 203 630 071 7686 CAM FOLLOWER 4 741TT-1 1H-20…

MODEL TIM-5100
0008-001
トラバ-ス部 TRAVERSE SECTION
Fig. TT-3 クランプ部 Clamp Section

MODEL TIM-5100
0008-001
Key No. PART No. PART NAME Q’ty REMARKS
NOTE
TT-3
201 630 075 0591 GUIDE,LINEAR 2 741TT-11H-201
202 630 001 1401 BEARING,RADIAL 8 741TT-11H-202
203 630 071 7686 CAM FOLLOWER 4 741TT-11H-203
204 630 005 0844 BEARING,PARTS 4 741TT-11H-204
205 630 002 3961 SPRING,COMP 4 741TT-11H-205
206 630 002 4418 SPRING,COMP 2 741TT-11H-206
207 630 071 7693 BUSH,BEARING 4 741TT-11H-207
209 630 001 0534 RING 8 741TT-11H-209
210 630 001 0541 RING 4 741TT-11H-210
211 630 071 7976 BLOCK 4 741TT-11B-211
212 630 071 7983 PIN,GUIDE 4 741TT-11B-212
213 630 082 1543 ROD 4 741TT-11B-213
214 630 071 8003 PLATE 2 741TT-11B-214
215 630 083 8312 BLOCK 4 741TT-11B-215
216 630 071 8027 BLOCK 4 741TT-11B-216
217 630 078 7023 HOOK 2 741TT-11B-217
218 630 078 7030 HOOK 2 741TT-11B-218
219 630 072 3991 LEVER 2 741TT-11B-219
220 630 072 4004 LEVER 2 741TT-11B-220
221 630 071 8775 COLLAR 4 741TT-11B-221
222 630 072 2567 ROLLER 8 741TT-11B-222
224 630 080 2658 PLATE 1 741TT-11B-404
225 630 080 2665 PLATE 1 741TT-11B-405
265 411 141 0703 NUT HEX 6 4 M6
266 411 141 4107 WASHER V 5X10X1 12 FW5
267 411 141 6705 WASHER SPR 5 8 SW5
268 630 000 7770 BOLT,HEX-SCT 8 M5X20
271 411 141 4008 WASHER V 4X9X0.8 24 FW4
272 411 141 2905 WASHER SPR 4 16 SW4
273 630 000 7664 BOLT,HEX-SCT 16 M4X20
276 411 141 3902 WASHER V 3X7X0.5 4 FW3
277 411 141 2806 WASHER SPR 3 4 SW3
278 630 000 7510 BOLT,HEX-SCT 16 M3X8
279 630 000 7534 BOLT,HEX-SCT 16 M3X12
280 411 140 9905 NUT HEX 3 4 M3

MODEL TIM-5100
0008-001
トラバ-ス部 TRAVERSE SECTION
Fig. TT-4 シュ-ト部 Chute Section