KE-2070_2080_InstructionManual_C_Rev01.pdf - 第417页
第1部 基本篇 第4章 制作生产程序 4-114 4-4-1-2-3 供料器安排 指定配置供料器的起点。 若把供料器都安排在贴片中间点上,就可缩短从吸取到贴片的时间,也可缩短贴片时间。 图 4.4.1.2.3 ● 把供料器安排在贴片中间点: 各贴片点按X坐标从 小到大的顺序排列,从小的顺序开始,将供料 器安排在靠近正中的贴 片点位置上。 ● 把供料器安排在贴片平均点:将供料器安排在贴片平均点上: 将供料器安排在离各贴片点平均坐标最近的位…

第1部 基本篇 第4章 制作生产程序
4-113
4-4-1-2-2 区域
指定配置送料器的区域。
可将所有的送料器只配置在前面或后面。
可在统一更换台上先把送料器预先安装好,缩短下个生产的准备时间。
图 4.4.1.2.2-1
注:不使用“站台”。
●两面:在整个区域的送料台上配置送料器。
●仅仅前面 :仅在前面的送料台上配置送料器。
●仅仅后面 :仅在后面的送料台上配置送料器。
●前面优先:优先在前面的送料台上配置送料器。
●后面优先:优先在后面的送料台上配置送料器。

第1部 基本篇 第4章 制作生产程序
4-114
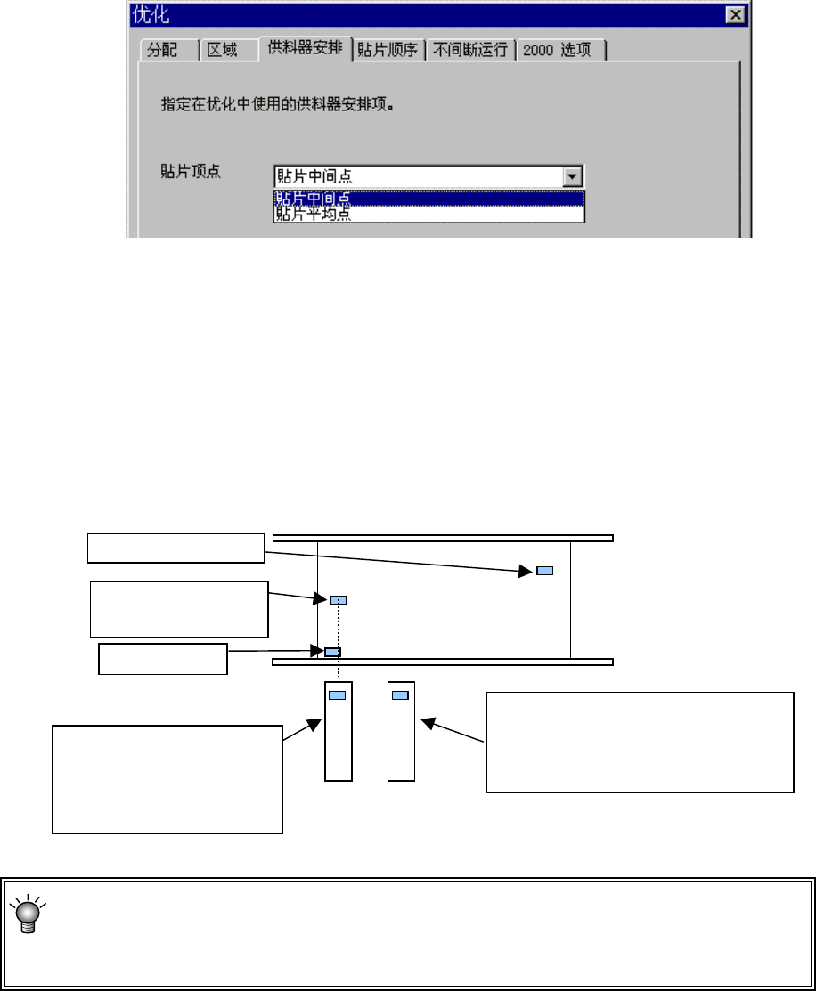
4-4-1-2-3 供料器安排
指定配置供料器的起点。
若把供料器都安排在贴片中间点上,就可缩短从吸取到贴片的时间,也可缩短贴片时间。
图 4.4.1.2.3
● 把供料器安排在贴片中间点:
各贴片点按X坐标从小到大的顺序排列,从小的顺序开始,将供料器安排在靠近正中的贴
片点位置上。
● 把供料器安排在贴片平均点:将供料器安排在贴片平均点上:
将供料器安排在离各贴片点平均坐标最近的位置上。
图 4.4.1.2.3.1 3 点贴片时的供料器配置图
● 若元件件数多,且贴片点在整个基板上平均分布时,则两种结果相同。
● 一般来说,所有的贴片点中,仅一部分贴片点偏离贴片位置进行贴片时,“中间点”比
较有利,其它情况时,“平均点”比较有利。
第 2 个近的贴片点
(在此为中间点)
最近的贴片点
第 3 个近的贴片点
选择了把送料器配置在
“贴片中间点”时的送料
器配置(以中点为基准配
置
)
选择了将送料器配置在“贴片平均
点”上时的送料器配置 (以各贴片点
的平均坐标为基准配置)

第1部 基本篇 第4章 制作生产程序
4-115
4-4-1-2-4 贴片顺序
指定贴片数据的排列,是按输入顺序,还是优化顺序。
● 分配生产程序文件输入顺序:不改变贴片数据的排列顺序。
● 在每个优化命令中分配:将贴片数据的排列顺序改为优化顺序。
从菜单栏上选择“优化/分开贴片数据”,可参照.输入顺序。
注意
“在每个优化命令中分配”,是指对已经优化的数据进行编辑(优化
结果可参照,但不能编辑)的功能,如果执行该功能,则原来按输
入顺序的数据将被删除。因此,执行该功能前请对数据进行备份。
图
4.4.1.2.4-1