IP-III-17 - 第144页
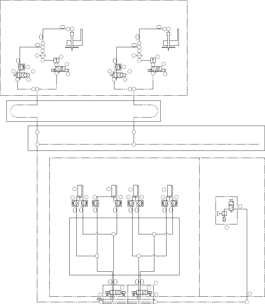
43.2.エアー配管図(QPZ) 43.2.Pneumatic circuit diagram(QPZ) 番号 図番 & コード番号 個数 品名 規格 備考 No. Drg.No. & Code No. QTY Description Rating Remarks 1 S2126T 4 CYLINDER, AIR シリンダ エアー MDUB50-15DM-A73 9 PPZ0122 1 VALVE, SOL バルフ…

IP-
III
PARTS LIST ver17
43.2.エアー配管図(QPZ)
43.2.Pneumatic circuit diagram(QPZ)
43 - 4
43.2.エアー配管図(QPZ)
43.2.Pneumatic circuit diagram(QPZ)
Ref.31-1
Ref.31-1
Ref.31-1
Ref.33-7
R
P
P
R
B
B
P
R
B
R
B
P
ロボットベースの中
Inside robot base
ロボットベースの中
Inside robot base
φ6
φ6
φ6
φ6
φ6
φ6
φ6
φ6
φ6
φ6
φ6
φ10
φ6
φ4
φ4
φ4
φ4
φ10
φ8
真空破壊
Vacuum cut
NGパーツ回収
Reject parts recovery
(QPG)
MFU クランプ
MFU clamp
(QPB)
第1ステーション
No.1 staition
第2ステーション
No.2 staition
装着ヘッド(X2)
Placing head(X2)
(QPH)
装着ヘッド(X1)
Placing head(X1)
(QPH)
SP-4-LB
真空破壊
Vacuum cut
SP-4-LB
φ4
φ8
φ8
12
2
1
R RP
S
S
B A
12
2
1
R RP
S
S
B A
ケーブルベア
Flexible track
φ4φ4
φ6φ6
φ6
φ6φ6
6195
95
53
94
91
93
90
92
89
60
8897
118
58
19
H1
H1
H1
H1
6195
95
53
94
91
93
90
92
89
60
19
15
58
9788
H2
H2
H2
H2
100
100
96
49
1
1
1 1
20
20
20
20
20
2020
20
B3
B2
B1
B2
B1
B4
B3
B4
8686
8686
110
B3
B4
B1
B2
G1
24
G1
67
15
118 119
121
119
121
9
112
109108
111
112
x9
208
176
165
175
161
175
161
175
161
183
162
176
167
175
161
13
13
B
A
139
26

43.2.エアー配管図(QPZ)
43.2.Pneumatic circuit diagram(QPZ)
番号 図番 & コード番号 個数 品名 規格 備考
No. Drg.No. & Code No. QTY Description Rating Remarks
1 S2126T 4 CYLINDER, AIR シリンダ エアー MDUB50-15DM-A73
9 PPZ0122 1 VALVE, SOL バルブ SOL
15 PPZ0331 2 VALVE, SOL バルブ SOL
19 K5322Z 2 CONTROLLER, SPEED コントローラ スピード MB4R-M3-0
20 K5243C 8 CONTROLLER, SPEED コントローラ スピード AS2201F-02-06S(シロ)
24 H2101T 1 TWEEZERS, AIR ピンセット エアー VTB-W-SET
49 K50767 2 CONNECTOR コネクタ KQ2U08-10
53 S2157T 2 JOINT ジョイント PAU04
58 S2146A 2 JOINT ジョイント BF4BU-M3
60 Y3078A 2 UNION, ELBOW ユニオン エルボ KQ2L06-01S
61 Y3061E 2 UNION, HALF ユニオン ハーフ KJ2S04-M5(シロ)
67 Y3034Z 1 UNION ユニオン KQE04-00
86 Y3023A 4 UNION ユニオン PE6
88 K5075A 2 CONNECTOR コネクタ KQU06-00
89 H1121Y 2 VALVE, SOL バルブ SOL SY5120-5MNZ-01-F2-X19
90 H1006M 2 GENERATOR, VACUUM 発生器 真空 VBH12-66P
91 H3018X 2 FILTER フィルタ LF-M5A-Z
92 A1022L 2 ADAPTER アダプタ KQN06-01S
93 Y3056A 2 UNION, HALF ユニオン ハーフ KQH06-M5
94 A1022F 2 ADAPTER アダプタ KQN04-M5
95 R2037A 4 RING, INSERT リング インサート WR0425
96 Y3023T 1 UNION, HALF ユニオン ハーフ PEG10-08
97 Y3040T 2 UNION ユニオン KQR04-06
100 Y3056T 2 UNION ユニオン KQT06-08
108 . 1 JOINT ジョイント TS8-01
109 . 2 UNION ユニオン TL4-01
110 S1053N 1 SILENCER サイレンサ KM-22
111 H3130A 1 PLUG プラグ 1/4.
112 H1066T 2 VALVE, SOL バルブ SOL F1Y110-4ME2-81-DC24V
118 H3117T 2 PLUG プラグ P-M3
119 H3118A 2 PLUG プラグ P-M5
121 A3033A 2 PLUG 埋栓 PT1/4
・
IP-Ⅲ PARTS LIST ver17
43 - 5
43.2.エアー配管図(QPZ)
43.2.Pneumatic circuit diagram(QPZ)

IP-
III
PARTS LIST ver17
43.3.エアー配管図(QPZ)
43.3.Pneumatic circuit diagram(QPZ)
43 - 6
43.3.エアー配管図(QPZ)
43.3.Pneumatic circuit diagram(QPZ)
φ4
φ6
φ6
φ10
φ6
ノズル切換 1
Nozzle selection 1
(QPN)
ノズル切換 2
Nozzle selection 2
(QPN)
φ6
XLLLL MSSSオプションオプションオプションオプションオプションオプション
XLLLL M S SSオプションオプションオプションオプション
ノズル交換 1
Nozzle change 1
(QPN)
ノズル交換 2
Nozzle change 2
(QPN)
オプションオプション
φ8
φ6
φ6
φ6
φ8
φ4
φ4
φ4
φ4
φ4
φ8
ベッド前面ダクトの中
Inside bed duct
φ4
φ4
φ4
φ4
φ4
φ4
φ4
φ4
φ4
φ4
φ4
φ4
φ4
φ4
φ4
φ4
φ4
φ4
φ4
φ4
φ4
φ4
φ4
φ4
φ4
φ4
φ4
φ4
φ4
φ4
φ4
φ4
φ4
φ4
φ4
φ4
φ4
φ4
φ4
φ4
φ4
φ4
φ4
φ4
φ4
φ4
AB
SS
PRR
1 2
2 1
AB
SS
PRR
1 2
2 1
AB
SS
PRR
1 2
2 1
AB
SS
PRR
1 2
2 1
AB
SS
PRR
1 2
2 1
AB
SS
PRR
1 2
2 1
AB
SS
PRR
1 2
2 1
AB
SS
PRR
1 2
2 1
AB
SS
PRR
1 2
2 1
AB
SS
PRR
1 2
2 1
AB
SS
PRR
1 2
2 1
AB
SS
PRR
1 2
2 1
AB
SS
PRR
1 2
2 1
AB
SS
PRR
1 2
2 1
AB
SS
PRR
1 2
2 1
AB
SS
PRR
1 2
2 1
AB
SS
PRR
1 2
2 1
AB
SS
PRR
1 2
2 1
AB
SS
PRR
1 2
2 1
AB
SS
PRR
1 2
2 1
AB
SS
PRR
1 2
2 1
AB
SS
PRR
1 2
2 1
AB
SS
PRR
1 2
2 1
AB
SS
PRR
1 2
2 1
φ8
φ8
2
2
2
2
2
2
17
17
17
1717
1717
17
17
17
17
17
N26
N25
N24
N23
N22
N21
N20
N19
N18
N17
N16
N15
N15
N16
N17
N18
N19
N20
N21
N22
N23
N24
N25
N26
2
2
2
2
2
2
17
17
17
17
17
17
17
17
17
17
17
17
N10
N13
N12
N11
N10
N3
N9
N8
N7
N6
N5
N4
116
N14N14
N13
N12
N11
N3
N9
N8
N7
N6
N5
N4
2 2 2 2 2 2
17
17
17
17
17
17
17
17
17
17
17
17
N63
N76
N75
N74
N73
N72
N71
N70
N69
N68
N67
N66
N65
N65
N66
N67
N68
N69
N70
N71
N72
N73
N74
N75
N76
N53
N54
N55
N56
N57
N58
N59
N60
N61
N62
N53
N54
N55
N56
N57
N58
N59
N60
N61
N62
N63
N64N64
113
2 2 2 2 2 2
17
17
17
17
17
17
17
17
17
17
17
17
Option
OptionOptionOptionOptionOptionOption
Option Option Option Option Option
17
7
17
13
81
81
82
50
51
518382
81
81
17
7
17
13
99
51
50
49
N51N51
N52 N52
N2
N1 N1
N2
10
113
115
117117117117117117117117117117115 117
114
10
115
116
117117117117117117117117117 117 117 117117
114
x9