IP-III-17 - 第78页
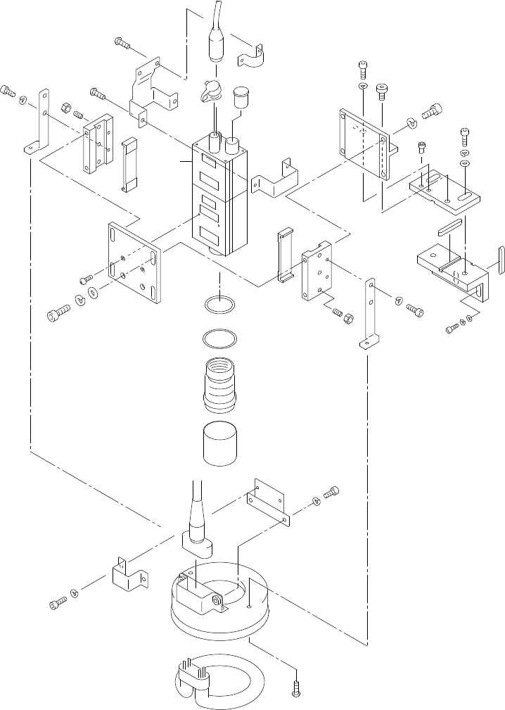
21.1st ピンチェックユニット部(1stピンユニット部No.2側)(オプション)(QPH) 21.1st pin check unit (1st pin unit No.2 side)(Option)(QPH) 番号 図番 & コード番号 個数 品名 規格 備考 No. Drg.No. & Code No. QTY Description Rating Remarks 1 QPH1000 1 RING, FI…

IP-
III
PARTS LIST ver17
21.1stピンチェックユニット部(1stピンユニット部 No.2側)(オプション)(QPH)
21.1st pin check unit(1st pin unit No.2 side)(Option)(QPH)
21 - 1
21.1stピンチェックユニット部(1stピンユニット部 No.2側)(オプション)(QPH)
21.1st pin check unit(1st pin unit No.2 side)(Option)(QPH)
Ref.31-1
Ref.31-1
Ref.31-1
Ref.33-7
34
28
14
28
34
15
32
27
30
3
13
13
5
12
10
37
40
6
29
36
21
20
22
1
26
8
29
36
9
29
35
11
25
38
2
39
31
28
33
16
19
12
10
38
37
40
7
29
36
38
17
24
23
18
4
x4
208
176
165
175
161
175
161
175
161
183
162
176
167
175
161
13
13
B
A
139
26
41
27
30

21.1st ピンチェックユニット部(1stピンユニット部No.2側)(オプション)(QPH)
21.1st pin check unit (1st pin unit No.2 side)(Option)(QPH)
番号 図番 & コード番号 個数 品名 規格 備考
No. Drg.No. & Code No. QTY Description Rating Remarks
1 QPH1000 1 RING, FIXED リング 固定
2 QPH1032 1 PLATE プレート
3 QPH1050 1 PLATE プレート
4 QPH1060 1 BKT BKT
5 QPH1110 1 BKT BKT
6 QPH1120 1 BKT, CONNECTING BKT ツナギ
7 QPH1130 1 BKT, CONNECTING BKT ツナギ
8 QPH1141 1 RETAINER 押え
9 QPH1151 1 PLATE, RETAINING プレート 押え
10 QPH1160 2 PLATE プレート
11 QPH1170 1 LAMP ランプ
12 PPH0400 2 LINER ライナ
13 PPH0630 2 KEY キー
14 PPH0860 1 BOLT, HEX SOCKET ボルト 六角穴
15 PPH0880 1 PIN, ECCENTRIC ピン 偏心
16 MPG3220 1 CLAMPER クランパ
17 MPG3232 1 CLAMPER クランパ
18 MPG3240 1 CLAMPER クランパ
19 K1133D 1 CAMERA カメラ IK541B
20 R2032A 1 RING リング T=0.5MM
21 A5164A 1 O RING O リング S26
22 R4017M 1 LENS レンズ JK-L06
23 K2008A 1 CAP キャップ BNC-BR1
24 K2001T 1 CAP キャップ HR10-7R-C
25 R1009T 1 LAMP ランプ FCLH80A
26 K4004T 1 CABLE ケーブル FLC3.5M
27 W1023A WASHER, LOCK ワッシャ スプリング 5M/M
28 W1022A WASHER, LOCK ワッシャ スプリング 4M/M
29 W1021A WASHER, LOCK ワッシャ スプリング 3M/M
30 W1044A WASHER, FLAT ワッシャ 平 4W-5
31 W1043A WASHER, FLAT ワッシャ 平 4W-4
32 H5300A BOLT, HEX SOCKET ボルト 六角穴 M5X15L
33 H5289A BOLT, HEX SOCKET ボルト 六角穴 M4X12L
34 H5288A BOLT, HEX SOCKET ボルト 六角穴 M4X10L
35 H5275A BOLT, HEX SOCKET ボルト 六角穴 M3X8L
36 H5274A BOLT, HEX SOCKET ボルト 六角穴 M3X6L
37 N4022T SCREW, HEX SOCKET SET ネジ 六角穴止め M3X10L
IP-Ⅲ PARTS LIST ver17
21 - 2
21.1st ピンチェックユニット部(1stピンユニット部No.2側)(オプション)(QPH)
21.1st pin check unit (1st pin unit No.2 side)(Option)(QPH)

21.1st ピンチェックユニット部(1stピンユニット部No.2側)(オプション)(QPH)
21.1st pin check unit (1st pin unit No.2 side)(Option)(QPH)
番号 図番 & コード番号 個数 品名 規格 備考
No. Drg.No. & Code No. QTY Description Rating Remarks
38 . SCREW, C/R PAN ネジ 十穴鍋 M3X8L
39 K5175X SCREW, C/R PAN ネジ 十穴鍋 M2X8L
40 N1076A NUT, HEX ナット 六角 M3 P=0.5 ・
41 H5302A BOLT, HEX SOCKET ボルト 六角穴 M5X20L
IP-Ⅲ PARTS LIST ver17
21 - 3
21.1st ピンチェックユニット部(1stピンユニット部No.2側)(オプション)(QPH)
21.1st pin check unit (1st pin unit No.2 side)(Option)(QPH)