CP-643E-08 PART LIST - 第95页
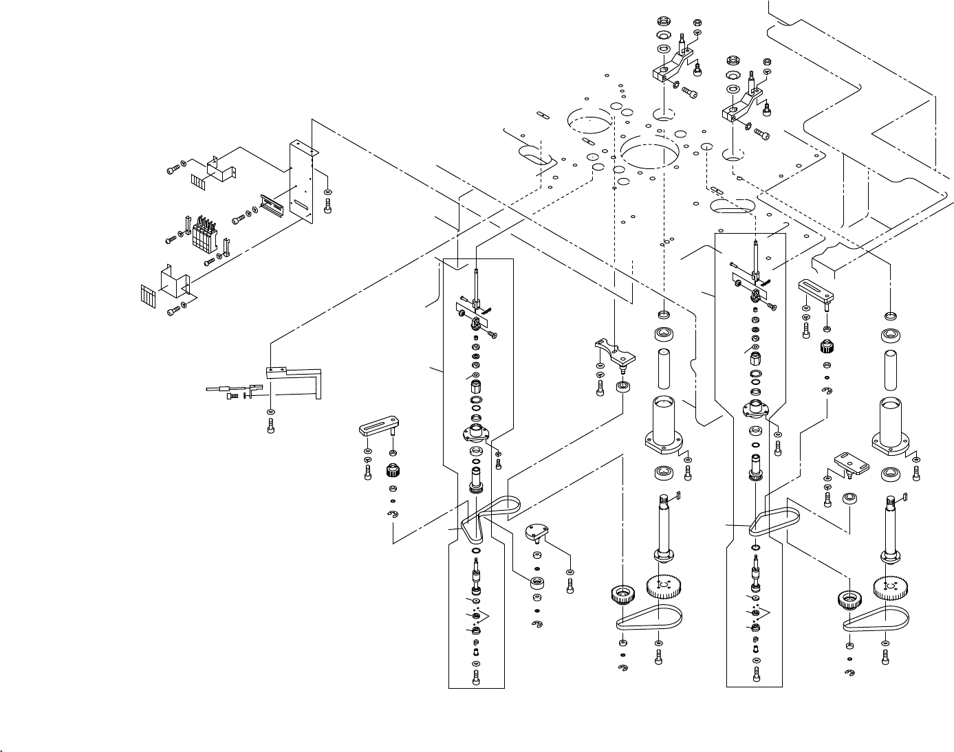
17.第3ステーション(装着角度プリθ),第13ステーション(P角度リバース)(CSPQ) 17.Station 3(Pre theta),Station 13 (Reverse pre theta)(CSPQ) 番号 図番 & コード番号 個数 品名 規格 備考 材質 No. Drg.No. & Code No. QTY Description Rating Remarks Materials 1 WPQ0212…

Ref.33-7
Ref.31-1
Ref.31-1
Ref.31-1
Ref.31-1
0.5 1 2 10
33
34
37
31
65
77
30
32
31
35
62
72
22
18
19
47
28
29
64
71
70
40
22
18
25
24
25
23
63
71
70
4
56
66
1
2
3
5
6
7
8
48
9
8
11
60
69
12
10
13
14
82
87
91
92
89
88
27
29
64
71
70
30
32
31
35
31
65
77
37
34
33
62
72
22
18
19
47
28
61
72
22
18
19
21
20
19
17
56
66
1
2
4
7
8
46
9
8
11
60
69
12
10
13
14
82
90
83
84
83
85
86
86
87
91
92
89
88
63
71
70
22
18
25
24
25
23
75
68
44
45
64
72
43
49,78,95
50
57
68
94
68
93
94
68
93
51
58
68
67
52
81
57
68
80
97
69
53
75
73
39
64
72
36
38
55
54
64
72
39
73
75
41
38
55
54
90
83
84
83
85
3
5
6
96
96
x10
17 - 1
17.第3ステーション(装着角度プリθ),第13ステーション(P角度リバース)(WPQ)
17.Station 3(Pre theta),Station 13(Reverse pre theta)(WPQ)
17.第3ステーション(装着角度プリθ),第13ステーション(P角度リバース)(WPQ)
17.Station 3(Pre theta),Station 13(Reverse pre theta)(WPQ)
CP-643E PARTS LIST

17.第3ステーション(装着角度プリθ),第13ステーション(P角度リバース)(CSPQ)
17.Station 3(Pre theta),Station 13 (Reverse pre theta)(CSPQ)
番号 図番 & コード番号 個数 品名 規格 備考
材質
No. Drg.No. & Code No. QTY Description Rating Remarks
Materials
1 WPQ0212 2 HOLDER, SHAFT 受け シャフト FE
2 WPQ0250 2 SPRING スプリング FE
3 WPQ0730 2 HOLDER ホルダ FE
4 H5065A 8 BALL, STEEL ボール スチール 3.0mm OT
5 WPQ0230 2 RING リング FE
6 WPQ0242 2 RING リング FE
7 WPQ5075 2 SHAFT, SPLINE シャフト スプライン OT
8 S1002A 4 CIR-CLIP サークリップ RTW15 FE
9 WPQ5102 2 PULLEY プーリ OT
10 H4104A 2 BEARING, BALL ベアリング ボール A-2520 FE
11 H4197T 2 BEARING ベアリング 6804ZZ FE
12 WPQ0720 2 HOUSING ハウジング FE
13 WPQ0382 2 COLLAR カラー FE
14 S1038A 2 CIR-CLIP サークリップ STW20 FE
17 WPQ0111 1 BKT BKT FE
18 WPQ0140 5 COLLAR カラー FE
19 H4131A 4 BEARING ベアリング 698ZZ FE
20 WPQ0130 1 COLLAR カラー FE
21 WPQ0121 1 ROLLER ローラ FE
22 S1029A 5 CIR-CLIP サークリップ STW8 FE
23 WPQ0103 2 BKT BKT FE
24 WPQ5052 2 PULLEY プーリ OT
25 H4439A 4 BEARING, MINIATURE ベアリング ミニチュア L-1680ZZ FE
27 WPQ0093 1 BKT BKT FE
28 WPQ5042 2 PULLEY プーリ OT
29 H4181A 2 BEARING ベアリング 6003ZZ FE
30 WPQ0393 2 HOUSING ハウジング FE
31 H4069A 4 BEARING ベアリング 6005ZZ FE
32 WPQ0030 2 COLLAR カラー FE
33 WPQ5064 2 PULLEY プーリ OT
34 WPQ0021 2 SHAFT シャフト FE
35 WPQ0041 2 COLLAR カラー FE
36 AWPQ9011 1 LEVER レバー OT
37 WPQ0060 2 KEY キー FE
38 WPQ0050 2 COLLAR カラー FE
39 K1106T 2 CAM FOLLOWER カムフォロア CFN8R-A OT
40 WPQ0162 1 BKT BKT FE
41 AWPQ9022 1 LEVER レバー OT
43 WPQ0531 1 BKT BKT FE
44 WPQ0563 1 BKT, SENSOR BKT センサ FE
45 S4054W 1 SENSOR, FIBER センサ ファイバ HPF-S052-A(1m) OT
CP-643E PARTS LIST
17 - 2
17.第3ステーション(装着角度プリθ),第13ステーション(P角度リバース)(CSPQ)
17.Station 3(Pre theta),Station 13 (Reverse pre theta)(CSPQ)

17.第3ステーション(装着角度プリθ),第13ステーション(P角度リバース)(CSPQ)
17.Station 3(Pre theta),Station 13 (Reverse pre theta)(CSPQ)
番号 図番 & コード番号 個数 品名 規格 備考
材質
No. Drg.No. & Code No. QTY Description Rating Remarks
Materials
46 H4521F 1 BELT, TIMING ベルト タイミング 545-5GT-9 OT
47 H4521T 2 BELT, TIMING ベルト タイミング 405-5GT-9 OT
48 H4521N 1 BELT, TIMING ベルト タイミング 360-5GT-9 OT
49 WPQ0580 1 SEAL (Japanese) シール (日本文) PL
50 WPQ0411 1 BKT BKT FE
51 A1042T 5 AMPLIFIER アンプ HPX-T1 OT
52 WPQ0431 1 RAIL レール OT
53 WPQ0403 1 BKT BKT FE
54 N1045A NUT, A ナット A AN04 FE
55 W1066A WASHER, A ワッシャ A AW04 FE
56 H5263A BOLT, HEX SOCKET ボルト 六角穴 M3X18L FE
57 H5287A BOLT, HEX SOCKET ボルト 六角穴 M4X8L FE
58 H5288A BOLT, HEX SOCKET ボルト 六角穴 M4X10L FE
59 H5290A BOLT, HEX SOCKET ボルト 六角穴 M4X15L FE
60 H5300A BOLT, HEX SOCKET ボルト 六角穴 M5X15L FE
61 H5321A BOLT, HEX SOCKET ボルト 六角穴 M6X12L FE
62 H5322A BOLT, HEX SOCKET ボルト 六角穴 M6X15L FE
63 H5324A BOLT, HEX SOCKET ボルト 六角穴 M6X20L FE
64 H5326A BOLT, HEX SOCKET ボルト 六角穴 M6X25L FE
65 H5343A BOLT, HEX SOCKET ボルト 六角穴 M8X30L FE
66 W1010A WASHER, CONICAL ワッシャ 皿 M-3-L FE
67 W1043A WASHER, FLAT ワッシャ 平 4W-4 FE
68 W1022A WASHER, LOCK ワッシャ スプリング 4M/M FE
69 W1023A WASHER, LOCK ワッシャ スプリング 5M/M FE
70 W1045A WASHER, FLAT ワッシャ 平 4W-6 FE
71 W1024A WASHER, LOCK ワッシャ スプリング 6M/M FE
72 W1013A WASHER, CONICAL ワッシャ 皿 M-6-H FE
73 W1025A WASHER, LOCK ワッシャ スプリング 8M/M FE
75 N1089A NUT, HEX ナット 六角 M8 FE
77 W1014A WASHER, CONICAL ワッシャ 皿 M-8-H FE
78 WPQ0700 1 SEAL (English) シール (英文) PL
80 WPQ0830 1 BKT BKT FE
81 WPQ0822 1 SEAL シール PL
82 WPQ0784 2 HOLDER ホルダ FE
83 H4118T 4 BEARING, THRUST ベアリング スラスト SST-1810DSG FE
84 WPQ0760 2 COLLAR カラー FE
85 WPQ0771 2 NUT ナット FE
86 WPQ0791 2 RETAINER, BEARING 押え ベアリング FE
87 H42726 2 BEARING, SPHERICAL ベアリング 球面 NB-5 FE
88 WPQ0811 2 ROD, JOINT ロッド ジョイント FE
89 WPQ0850 2 PIN ピン FE
CP-643E PARTS LIST
17 - 3
17.第3ステーション(装着角度プリθ),第13ステーション(P角度リバース)(CSPQ)
17.Station 3(Pre theta),Station 13 (Reverse pre theta)(CSPQ)