5OM-1839-001w_F8S - 第71页
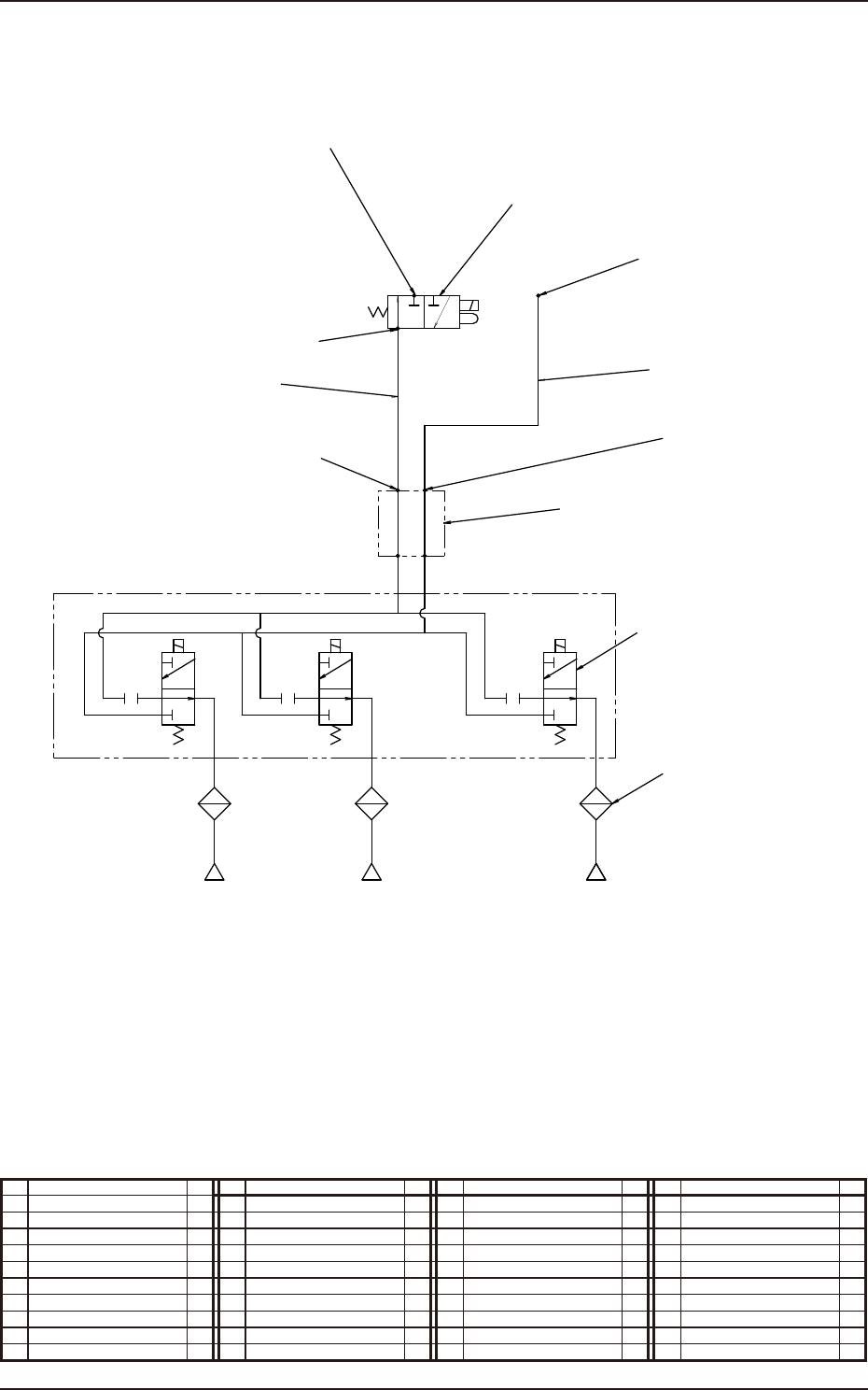
1-1-13 5OM-1839 1603-001 エア配管図及び実装図 ヘッド部 ( エア配管図 ) φ8継手(KQ2L08-00) A V P φ4継手(KQ2L04-M5) ロータリージョイント(MQR2-01-X154) フィルタ 2 3 4 5 6 1 φ8継手(KQ2L08-01S) φ8 870mm φ4 830mm A V P A R P ヘッド ノズル1 ノズル15 バルブ(VQD1121-5G-X88D) ノズル2 A…

1-1-12
5OM-1839
1603-001
エア配管図及び実装図
ノズルストッカ ( 実装図 )
6
5
7
8
9
7
4
No. 名 称 個数 No. 名 称 個数 No. 名 称 個数 No. 名 称 個数
4 ソレノイドバルブ 1
5 シリンダ 2
6 シリンダ 2
7 スピードコントローラ 2
8 スピードコントローラ 1
9 ユニオンワイ 1

1-1-13
5OM-1839
1603-001
エア配管図及び実装図
ヘッド部 ( エア配管図 )
φ8継手(KQ2L08-00)
A
V
P
φ4継手(KQ2L04-M5)
ロータリージョイント(MQR2-01-X154)
フィルタ
2
3
4
5
6
1
φ8継手(KQ2L08-01S)
φ8 870mm
φ4 830mm
A
V
P
A
R
P
ヘッド
ノズル1 ノズル15
バルブ(VQD1121-5G-X88D)
ノズル2
A
V
P
φ6継手
高速ヘッド:(KQ2H06-M5)
高速汎用ヘッド:(KQ2H06-M5A)
φ4継手
高速ヘッド:(KQ2L04-M5)
高速汎用ヘッド:(KQ2L04-M5A)
バルブ(VQ110U-5L-M5)
No. 名 称 個数 No. 名 称 個数 No. 名 称 個数 No. 名 称 個数
1 チューブφ 4 1
2 チューブφ 8 1
3 ソレノイドバルブ 1
4 ロータリジョイント 1
5 ソレノイドバルブ 15
6 フィルタ 15

1-1-14
5OM-1839
1603-001
エア配管図及び実装図
ヘッド部 ( 実装図 )
3
4
5
6
No. 名 称 個数 No. 名 称 個数 No. 名 称 個数 No. 名 称 個数
3 ソレノイドバルブ 1
4 ロータリジョイント 1
5 ソレノイドバルブ 15
6 フィルタ 15