NPM-W2 20170529 - 第71页
Ref No. Remarks R 1 Q'ty 16 ヘッドカメラLED照明:NPM LED Lighting Unit:NPM イラスト No. Part No. 品 名 品 番 数量 R 2 パーツリスト Kit No. キット品番 Kit Name キット名称 N610168882AA Part Nam e 備 考 セク ショ ンNo . PARTS LIST Section No. R 3 Co axial Whit…

16
ヘッドカメラLED照明:NPM
LED Lighting Unit:NPM
パーツレイアウト
Kit No.
キット品番
Kit Name
キット名称
N610168882AA
セクションNo.
PARTS LAYOUT
Section No.
--
S49
( KN610168882AA-03 )

Ref
No.
Remarks R
1
Q'ty
16
ヘッドカメラLED照明:NPM
LED Lighting Unit:NPM
イラスト
No.
Part No.
品 名品 番 数量
R
2
パーツリスト
Kit No.
キット品番
Kit Name
キット名称
N610168882AA
Part Name
備 考
セクションNo.
PARTS LIST
Section No.
R
3
Coaxial White LED Lighit Unit Board
1
1 N610054441AA
S
PLU0AJ-BA
Side LED Lighit Unit Board (White/Red)
1
2 N610054436AA
S
PLU0AH-BA
PLATE
1
3 N210175876AA
PLATE
1
4 N210074890AC
COVER
1
5 N210083580AC
SPACER
2
6 N510037359AA ARU-2607S
SPACER
4
7 N510031004AA ASB-2505E
SCREW
6
8 N510037361AA
Cross recessed Pan head machine screw M2.6X4-4.8 A2J (Trivalent)
BOLT
4
9 N510017244AA
Hexagon socket head cap screw M2.5X4-10.9 A2J (Trivalent)
SCREW
4
10 N510018225AA
Cross recessed Truss head machine screw M2.5X4-4.8 A2J (Trivalent)
S50
--
( KN610168882AA-03 )

17-A
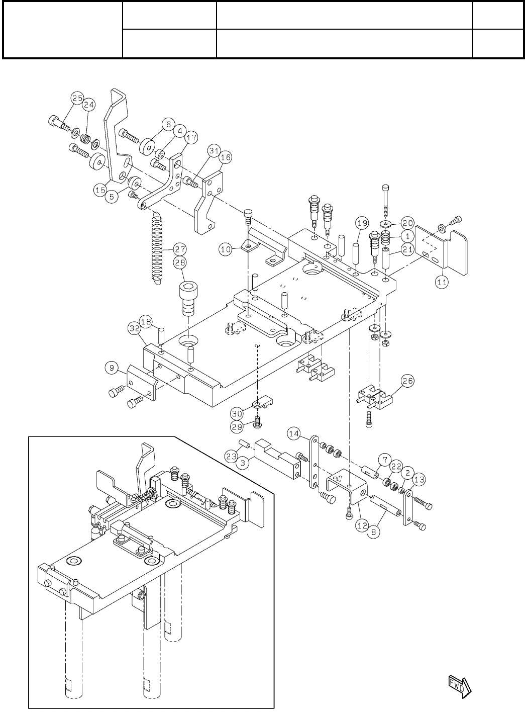
ヘッドオプション駆動ユニット:NPM-W2
Head Option Driving Unit:NPM-W2
パーツレイアウト
Kit No.
キット品番
Kit Name
キット名称
MTKA000962AA
セクションNo.
PARTS LAYOUT
Section No.
--
S51
( KMTKA000962AA-06-1 )