BM133 - 第51页

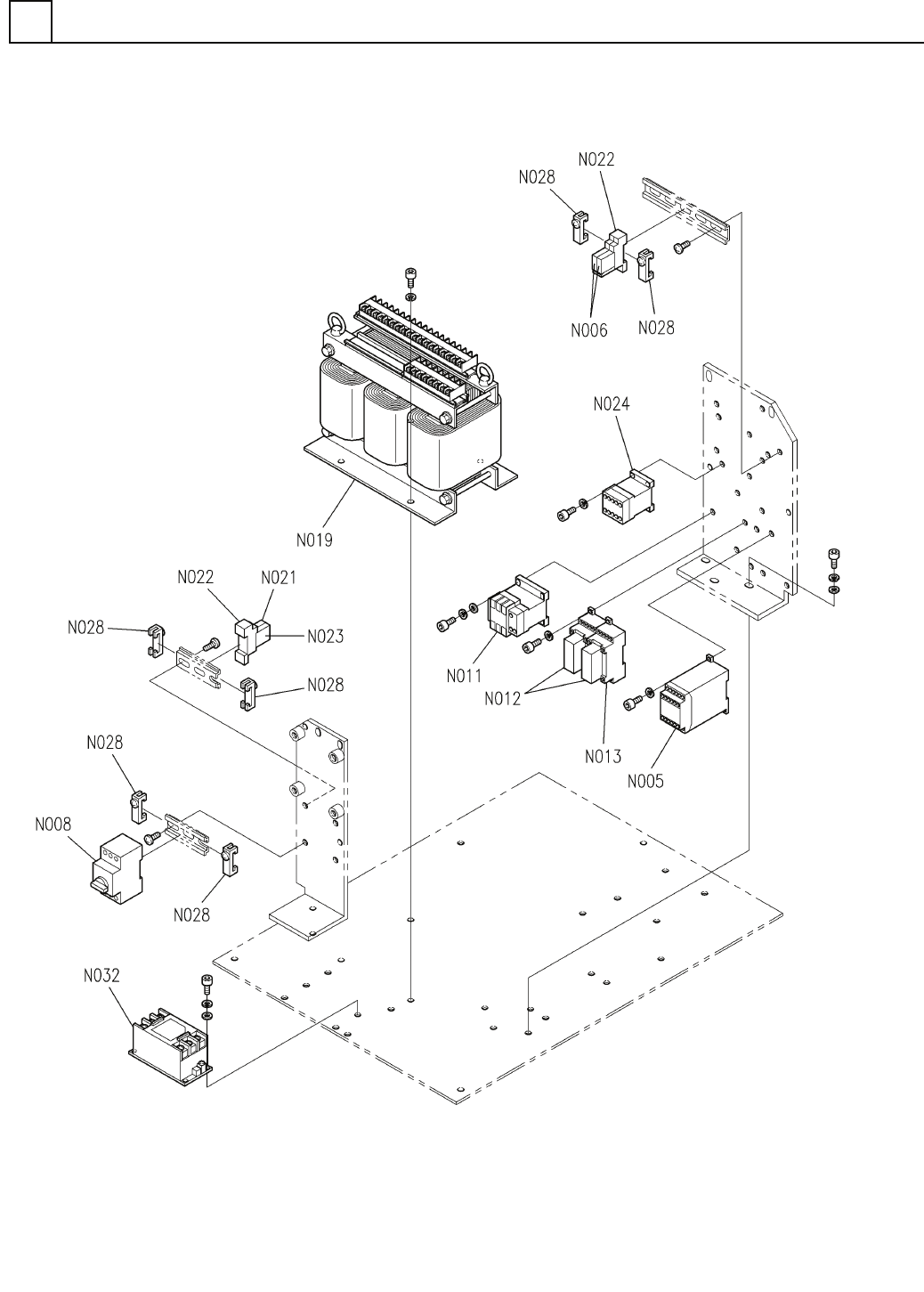
PART No. イラスト No. REF No. PAR T NAME REMARKS Q'TY 6 電源部(1) ELECTR IC POWER SECT. (1) 部 品 名 品 番 個数 備 考 R 1 R 2 1 N610065214AB POWER SUPPL Y UNIT デ ンゲンユニット P2RF-05-E 2 N007 N210P2RF05E SOCKET ソケット SD-Q19DC24V S 1 N0…

100%1 / 94
電源部(1)
ELECTRIC POWER SECT.(1)
6
FN610065214AB_00-1
E29
PART No.
イラスト
No.
REF
No.
   
          PART NAME
    REMARKS 
Q'TY
6
電源部(1)
ELECTRIC POWER SECT.(1)
部 品 品  番 個数
備 考
R
1
R
2
1 N610065214AB
POWER SUPPLY UNIT デ
ンゲンユニット
P2RF-05-E
2
N007
N210P2RF05E
SOCKET ソケット
SD-Q19DC24V S
1
N011
N210SDQ1-390
ELECTROMAGNETIC CONTACTOR デンジセッショクキ
ZWS240PAF-24/T S
2
N014
N244ZWS2-131
POWER SUPPLY
゙ンゲン
ZWS150PAF-24/T S
1
N015
N244ZWS1-133
POWER SUPPLY デンケ
゙ン
F-7111-1P
2
N017
N326F71111
FUSE-HOLDER ヒューズホルダ
SHV14 15A S
2
N018
N230SHV1415A
FUSE ヒューズ
G7T-1112S DC24V
1
N021
N210G7T1-135
RELAY リレー
P70D
1
N023
KXFP6EKRA00
INDICATING LAMP ヒョウシ
゙トウ
PFP-M
2
N028
N322PFPM
PLATE プレート
ST-4HESI, 5X20
3
N033
N322ST4H-892
TERMINAL BLOCK タンシダイ
PBA50F-5-N S
1
N035
N510036464AA
POWER SUPPLY
゙ンゲン
ADA750F-36 S
1
N036
N510030104AA
POWER SUPPLY スイッチングデンゲン
CP30-BA 1P 1-M 5A S
2
N037
N235CP30-240
CIRCUIT PROTECTOR サーキットプロテクタ
0218004.XP S
3
N034
N510055054AA
FUSE ヒューズ
E30
FN610065214AB_00-1
電源部(2)
ELECTRIC POWER SECT.(2)
6
FN610065214AB_00-2
E31